GM Service Manual Online
For 1990-2009 cars only
Makes
🢒
Pontiac
🢒
2005
🢒
Wave
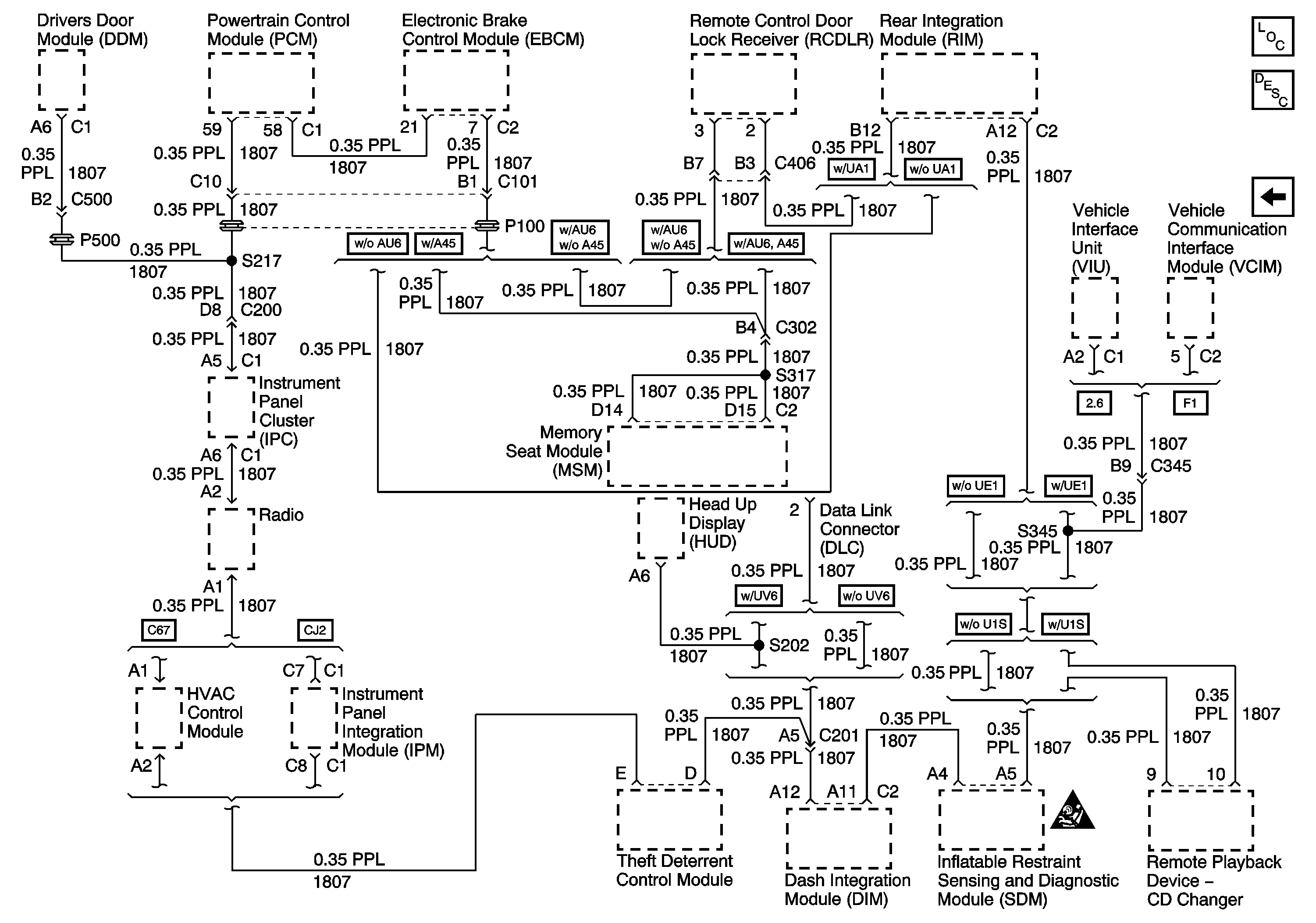
🢒 Serial Data Class 2
Serial Data Class 2
Serial Data Class 2
Master Electrical Component List
DLC Power and Ground