GM Service Manual Online
For 1990-2009 cars only

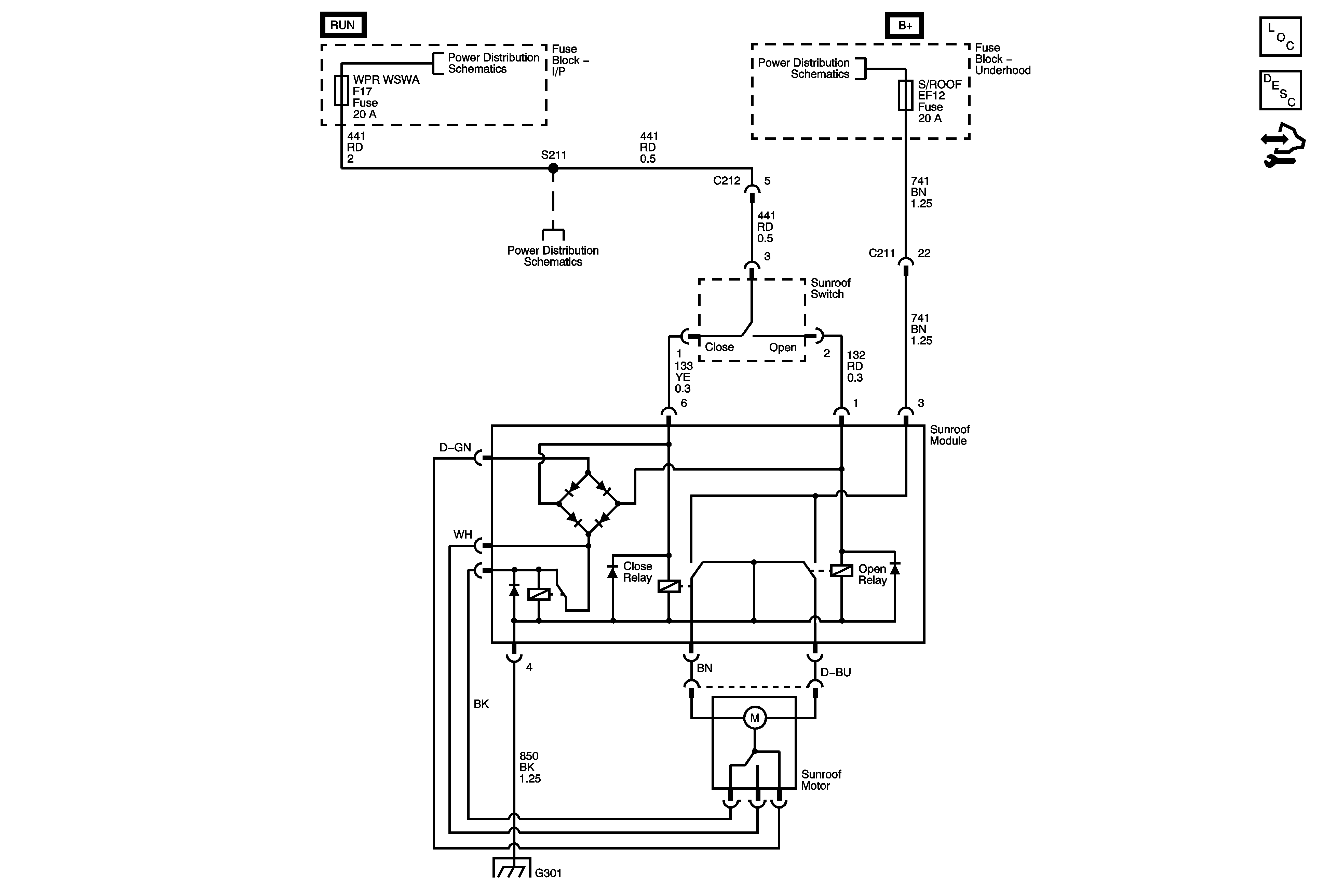
Sunroof Schematics Notchback


Object Number: 1736638  Size: FS
Master Electrical Component List Notchback
Control Module References
ACC/IG 1 Fuse, Ignition Switch, B/UP LAMP, ELEC MIRROR Fuses
ACC/IG 1 Fuse, Ignition Switch, B/UP LAMP, ELEC MIRROR Fuses
ROOM LAMP, SUNROOF, SPARE Fuses
G201 - 1 of 3

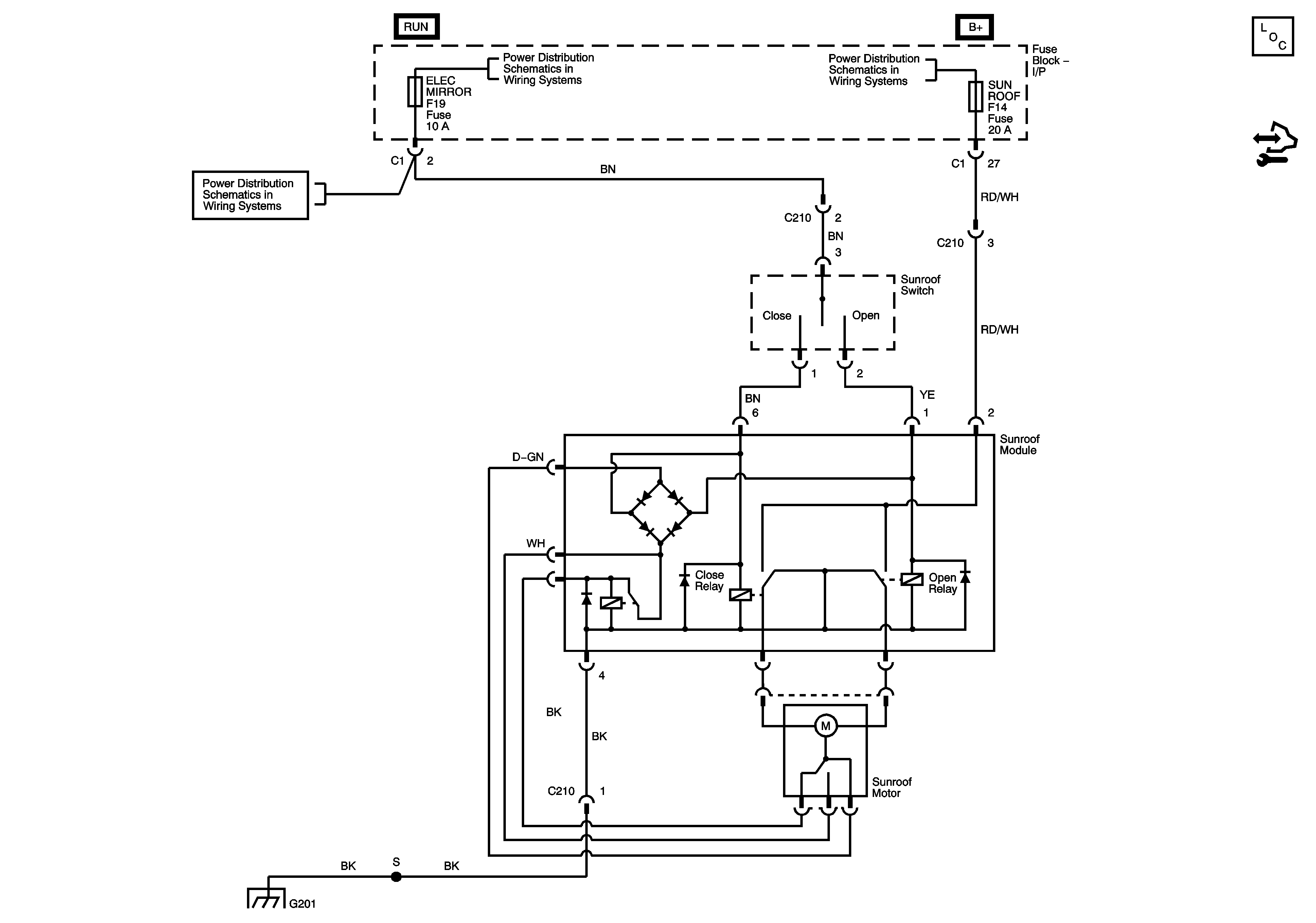
Sunroof Schematics Hatchback


Object Number: 1899111  Size: FS
Master Electrical Component List (Hatchback)
Wiper/Washer System Description and Operation
Control Module References
Battery Feed
Battery Feed
Battery Feed
Ground Distribution G301