GM Service Manual Online
For 1990-2009 cars only
Figure 1:

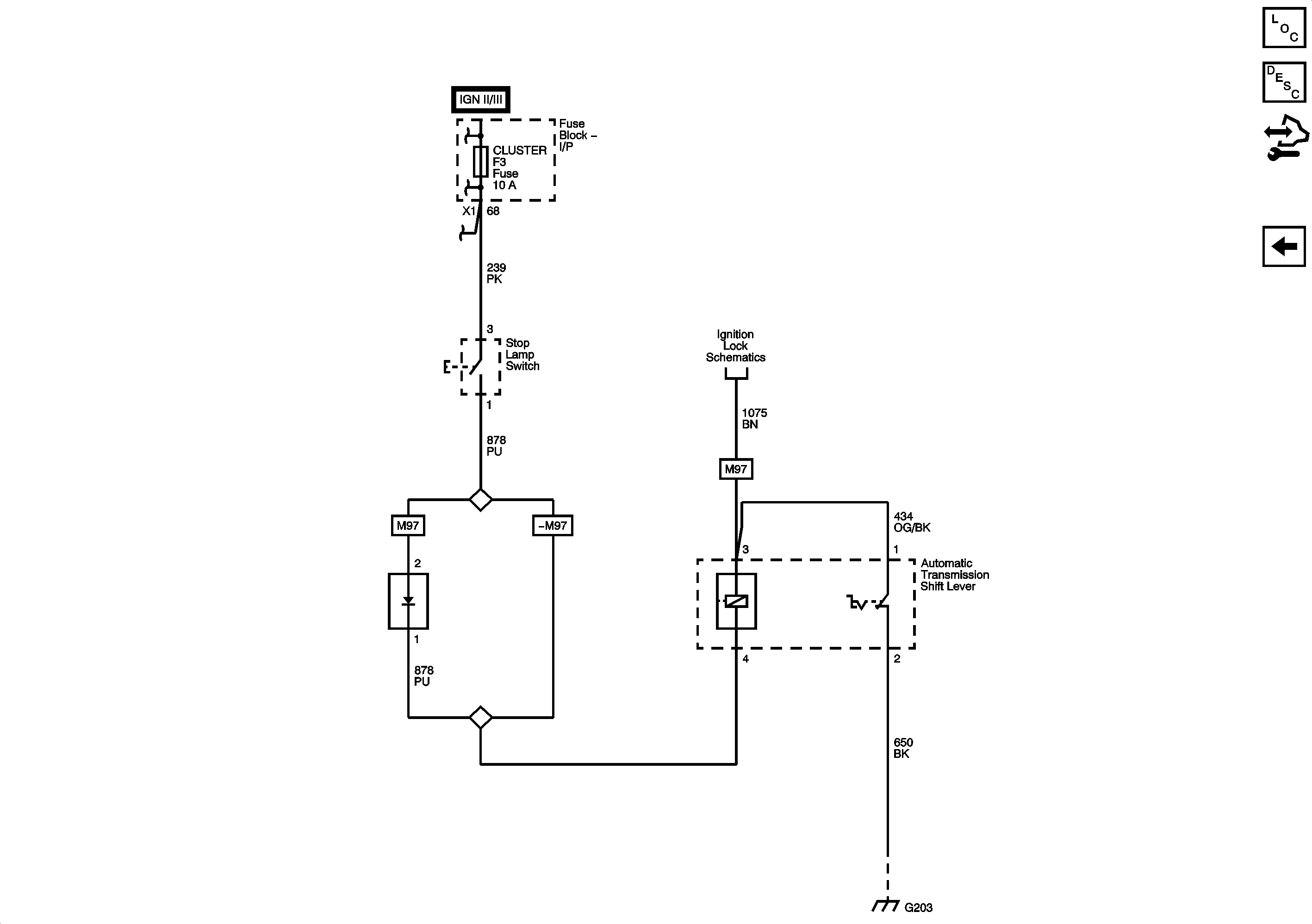
Power, Ground, Serial Data, Shift Program Switch


Object Number: 2194881  Size: FS
Master Electrical Component List
Control Module References
Figure 2:

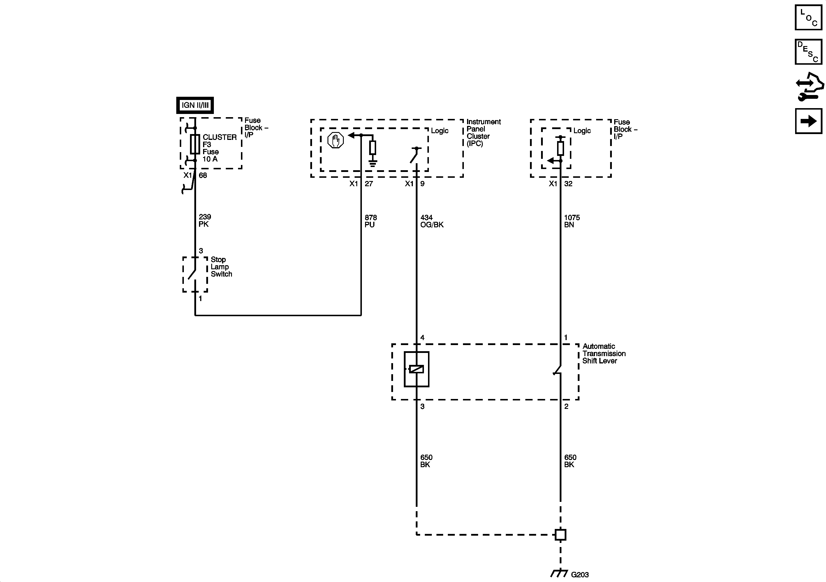
Power, Ground, Serial Data, Shift Program Switch


Object Number: 2194888  Size: FS
Master Electrical Component List
Control Module References