GM Service Manual Online
For 1990-2009 cars only
Makes
🢒
Saab
🢒
2007
🢒
9-7x
🢒 Horn Schematics
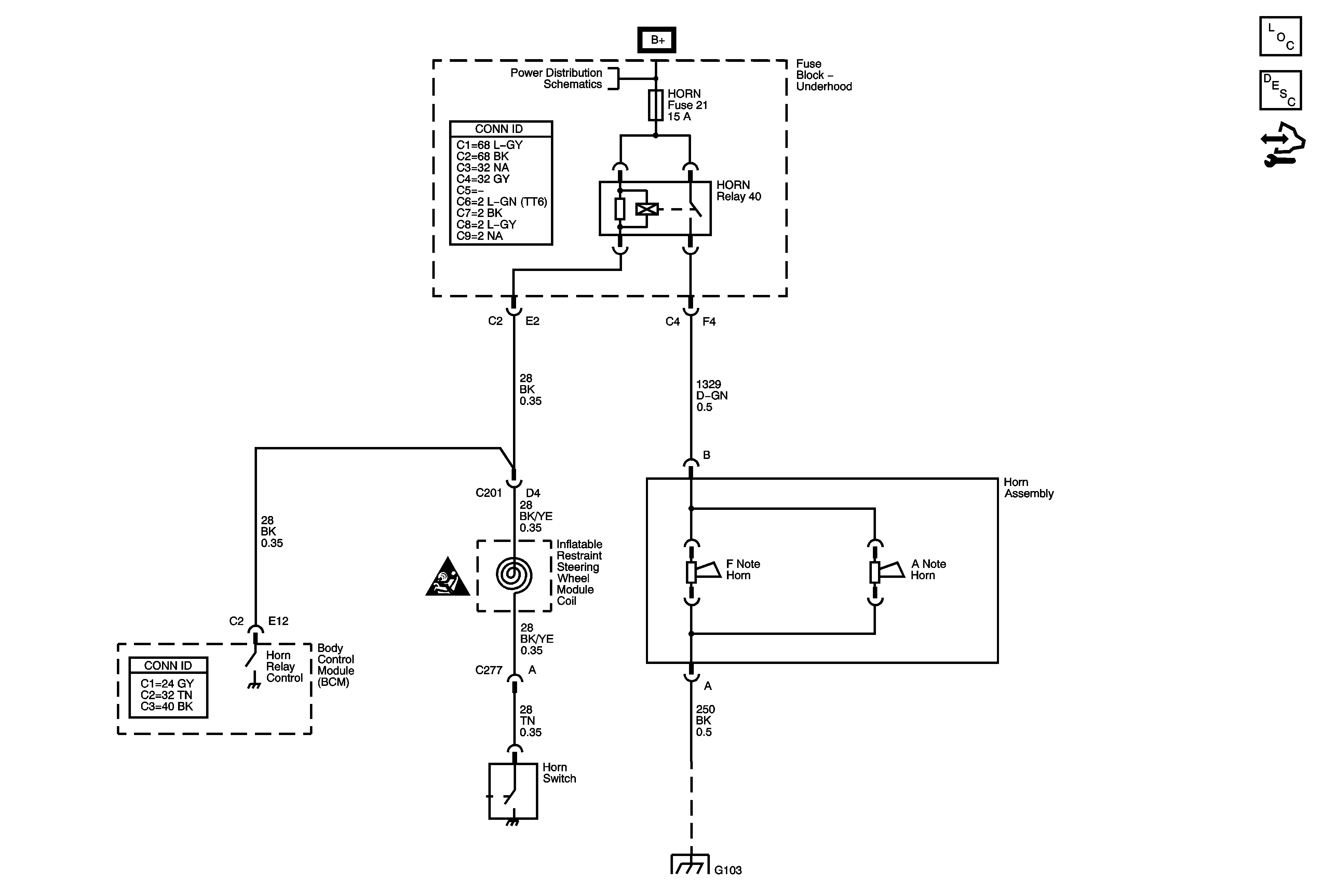
Horn Schematics
Master Electrical Component List
Horns System Description and Operation
Control Module References
B+ BUS - Underhood Fuse Block - 1 of 2
Horn Schematic Icons
G101, G103, G106, and G110