GM Service Manual Online
For 1990-2009 cars only
Makes
🢒
Saab
🢒
2007
🢒
9-7x
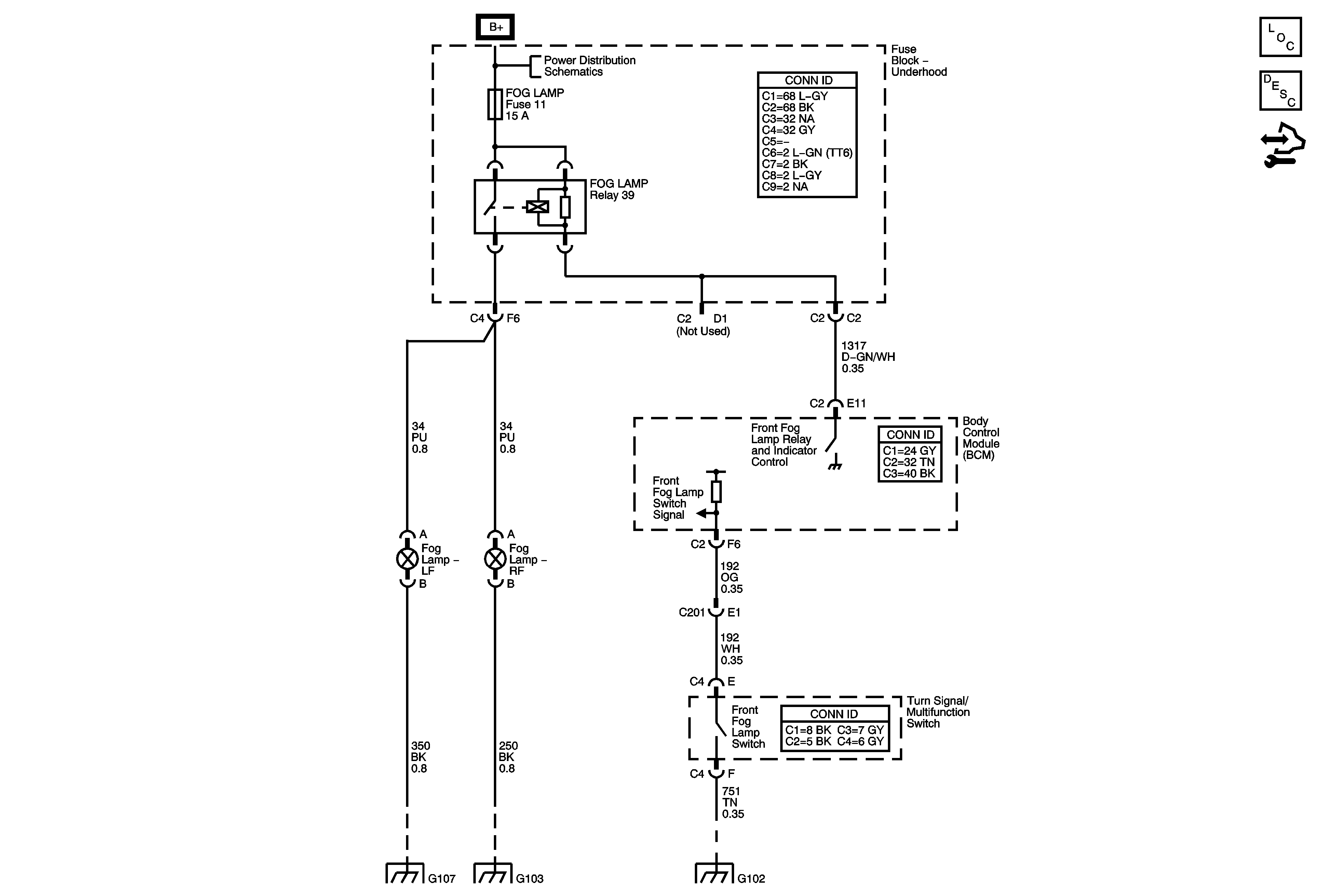
🢒 Fog Light Schematics
Fog Light Schematics
Master Electrical Component List
Exterior Lighting Systems Description and Operation
Control Module References
B+ BUS - Underhood Fuse Block - 1 of 2
G104, G105, and G107
G101, G103, G106, and G110
G102