GM Service Manual Online
For 1990-2009 cars only

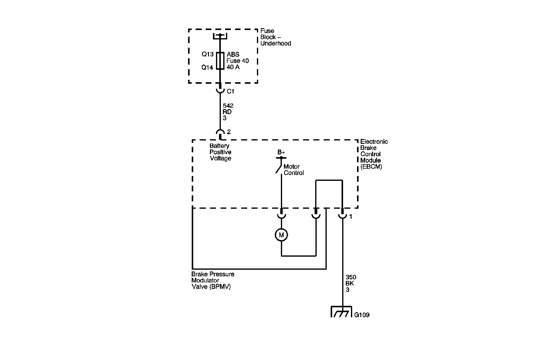
Object Number: 879940  Size: MF

Circuit Description

The pump motor is an integral part of the brake pressure modulator valve, while the pump motor relay is integral to the electronic brake control module. The pump motor relay is not engaged during normal system operation. When ABS or TCS operation is required the EBCM activates the pump motor relay and battery power is provided to the pump motor.

Conditions for Running the DTC

    • The ignition switch is in the ON position.
    • Initialization is complete.

Conditions for Setting the DTC

    • Pump motor voltage is not present 100 milliseconds after activation of the pump motor relay.
    • Pump motor voltage is present for more than 1 second with no activation of the pump motor relay within 5 seconds.
    • Pump motor voltage is not present for 40 milliseconds after the pump motor relay is commanded off.

Action Taken When the DTC Sets

If equipped, the following actions occur:

    • The EBCM disables the ABS/TCS for the duration of the ignition cycle.
    • A malfunction DTC will set.
    • The ABS indicator turns ON.

Conditions for Clearing the DTC

    • The condition for the DTC is no longer present and you used the scan tool Clear DTC function.
    • The EBCM automatically clears the history DTC when a current DTC is not detected in 100 consecutive drive cycles.

Diagnostic Aids

    • It is very important that a thorough inspection of the wiring and connectors be performed. Failure to carefully and fully inspect wiring and connectors may result in misdiagnosis, causing part replacement with reappearance of the malfunction.
    • Thoroughly inspect any circuitry that may be causing the complaint for the following conditions:
       - Backed out terminals
       - Improper mating
       - Broken locks
       - Improperly formed or damaged terminals
       - Poor terminal-to-wiring connections
       - Physical damage to the wiring harness
    • The following conditions may cause an intermittent malfunction:
       - A poor connection
       - Rubbed-through wire insulation
       - A broken wire inside the insulation
    • If an intermittent malfunction exists refer to Testing for Intermittent Conditions and Poor Connections in Wiring Systems.

Test Description

The number below refers to the step number on the diagnostic table.

  1. This step tests the pump motor circuits of the BPMV for a short to the housing of the BPMV.

Step

Action

Value(s)

Yes

No

Connector End View Reference: Antilock Brake System Connector End Views

1

Did you perform the ABS Diagnostic System Check?

--

Go to Step 2

Go to Diagnostic System Check - ABS

2

  1. Disconnect the EBCM harness connector.
  2. Test both ground circuits of the EBCM including the EBCM ground for a high resistance or an open. Refer to Circuit Testing and Wiring Repairs in Wiring Systems.
  3. Test the Battery Positive Voltage circuits for an open, high resistance, or a short to ground. Refer to Circuit Testing and Wiring Repairs in Wiring Systems.

Did you find and correct the condition?

--

Go to Step 8

Go to Step 3

3

  1. Remove the EBCM from the BPMV to gain access to the pump motor circuits.
  2. Measure the resistance between each pump motor control circuit and the housing of the BPMV.

Does the resistance measure less than the specified value?

5 ohms

Go to Step 4

Go to Step 5

4

Inspect for poor connections at the pump motor connector of the BPMV. Refer to Testing for Intermittent Conditions and Poor Connections and Connector Repairs in Wiring Systems.

Did you find and correct the condition?

--

Go to Step 8

Go to Step 6

5

Inspect for poor connections at the harness connector of the EBCM. Refer to Testing for Intermittent Conditions and Poor Connections and Connector Repairs in Wiring Systems.

Did you find and correct the condition?

--

Go to Step 8

Go to Step 7

6

Replace the BPMV. Refer to Brake Pressure Modulator Valve Assembly Replacement .

Did you complete the repair?

--

Go to Step 8

--

7

Replace the EBCM. Refer to Electronic Brake Control Module Replacement .

Did you complete the repair?

--

Go to Step 8

--

8

  1. Use the scan tool in order to clear the DTCs.
  2. Operate the vehicle within the conditions for Running the DTC as specified in the supporting text.

Does the DTC reset?

--

Go to Step 2

System OK