GM Service Manual Online
For 1990-2009 cars only

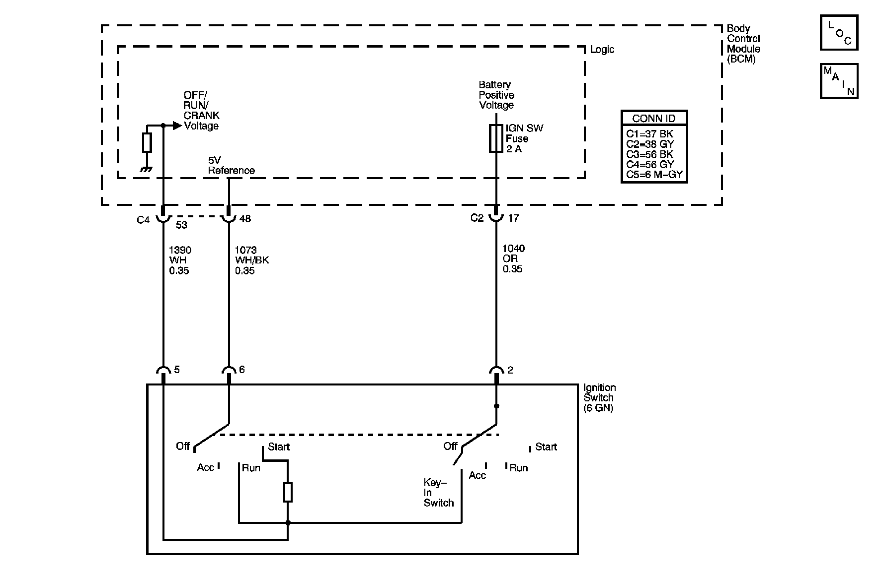
Object Number: 888020  Size: MF

Circuit Description

The body control module (BCM) monitors the inputs Off/Run/Crank, Run/Crank and the Accessory signals supplied from the ignition switch. The BCM uses the sequence that the signals appear and their voltage levels to determine the power mode called for by the vehicle operator and the ignition switch. A +5 volt regulated voltage source is supplied by the BCM to the ignition switch over a discrete circuit. The ignition switch uses this voltage for Off/Run/Crank signal discrimination and the anti theft reference voltage generation. A constant battery positive voltage is also supplied to the ignition switch to generate the Run/Crank, Accessory and Key In signals. These signals are transmitted to the BCM over discrete circuits. The Accessory signal is also routed to the vehicles electronic control unit (ECU) and is used as a digital signal reference. The Run/Crank signal in conjunction with being supplied to the BCM is sent directly to the Run/Crank relay control coil.

Conditions for Running the DTC

    • The BCM must be powered and must detect a change in the ignition switch circuit states.
    • The vehicles battery must be fully charged.

Conditions for Setting the DTC

DTC B1441

The BCM does not detect the Off/Run/Crank signal for more than 10 seconds in the current ignition cycle.

DTC B1442

The BCM detects that the Off/Run/Crank signal is shorted to ground for more than 10 seconds in the current ignition cycle.

DTC B1443

The BCM detects that the Off/Run/Crank signal is shorted to B+ for more than 10 seconds in the current ignition cycle.

Action Taken When the DTC Sets

    • The BCM stores the DTC to memory.
    • The BCM operates in a fail-safe power mode dependent on the last valid power mode detected and the state of the engine run flag data on the serial data communications circuits.
    • The other modules on the vehicle operate in a fail-safe power mode dependent on the last valid power mode transmitted by the BCM and the state of the engine run flag on the serial data communications circuits.

Conditions for Clearing the DTC

    • A current DTC clears on the next malfunction free cycle.
    • A history DTC clears when the module ignition cycle counter reaches the reset threshold, without a repeat of the malfunction.

Diagnostic Aids

    • A history DTC maybe caused by an intermittent short or open in the Off/Run/Crank circuit.
    • The BCM supplies a +5 regulated voltage source to the ignition switch to develop the Off/Run/Crank signal.

Test Description

The numbers below refer to the step numbers on the diagnostic table.

  1. This step test for an open circuit in the wiring between the ignition switch and the BCM.

  2. This tests the +5-volt regulated supply in the BCM.

  3. This tests the ignition switch for a closed circuit between the +5 volt regulated supply and the Off/Run/Crank circuit.

  4. This tests the wiring of the Off/Run/Crank circuit for a shot to ground or voltage. This test may be expedited using the DTC to direct the testing. DTC B1442 short to ground or DTC B1443 short to voltage.

  5. This tests for an internal short to ground or voltage in the ignition switch. The key must be removed and installed as directed or a false diagnosis will occur.

Step

Action

Yes

No

Connector End View Reference: Body Control System Connector End Views and Master Electrical Component List in Wiring Systems

1

Did you perform the Diagnostic System Check for the system exhibiting the symptom?

Go to Step 2

Go to Control Module References for the applicable Diagnostic System Check

2

  1. Install a scan tool.
  2. Turn the ignition ON, with the engine OFF.
  3. Check for DTCs in the range of B1441 to B1443 in the Body Control menu.

Does the scan tool display DTC B1441 as current?

Go to Step 5

Go to Step 3

3

Does the scan tool display DTC B1442 as current?

Go to Step 10

Go to Step 4

4

Does the scan tool display DTC B1443 as current?

Go to Step 10

Refer to Diagnostic Aids

5

  1. Disconnect the BCM harness connectors C2 and C4.
  2. Disconnect the ignition switch harness connector.
  3. Test the Off/Run/Crank ignition switch circuit for an open. Refer to the following:
  4. •  Circuit Testing in Wiring Systems.
    •  Wiring Repairs in Wiring Systems.

Did you find and correct the condition?

Go to Step 14

Go to Step 6

6

  1. Reconnect the BCM harness connectors.
  2. Measure for voltage at the +5 volt regulated power supply terminal of the ignition switch harness connector. Refer to Circuit Testing in Wiring Systems.

Does the voltage measure +5 volt?

Go to Step 7

Go to Step 13

7

  1. Disconnect the BCM harness connectors C2 and C4.
  2. Reconnect the ignition switch harness connector.
  3. Turn the ignition switch to the RUN position.
  4. Test for continuity between Off/Run/Crank terminal and +5 volt regulated power supply terminal on the BCM harness connector.

Can you measure continuity?

Go to Step 9

Go to Step 8

8

Test the Off/Run/Crank and the +5-volt regulated power supply terminals of the ignition switch harness connector, for intermittent or poor connections.

Did you find and repair the malfunction?

Go to Step 14

Go to Step 12

9

Test the Off/Run/Crank and the +5-volt regulated power supply terminals of the BCM harness connector, for an intermittent or poor connections.

Did you find and correct the condition?

Go to Step 14

Go to Step 13

10

  1. Disconnect the BCM harness connectors C2 and C4.
  2. Disconnect the ignition switch harness connector.
  3. Test the Off/Run/Crank ignition switch circuit for a short to ground or voltage. Refer to the following:
  4. •  Circuit Testing in Wiring Systems.
    •  Wiring Repairs in Wiring Systems.

Did you find and correct the condition?

Go to Step 14

Go to Step 11

11

  1. Reconnect the ignition switch harness connector.
  2. Remove the key from the ignition switch.
  3. Test for a short to ground or voltage at the Off/Run/Crank terminal of the BCM harness connector.
  4. Install the key and place the ignition switch in the RUN position.
  5. Test for a short to ground or voltage at the Off/Run/Crank terminal of the BCM harness connector.

Did you observe a short to ground or voltage?

Go to Step 12

Go to Step 13

12

Replace the ignition switch. Refer to Ignition Lock Cylinder Case Replacement in Steering Wheel and Column.

Did you complete the replacement?

Go to Step 14

--

13

Important: Perform the Programming/RPO Configuration for the replacement BCM. Refer to Body Control Module (BCM) Programming/RPO Configuration

Replace the BCM. Refer to Body Control Module Replacement .

Did you complete the replacement?

Go to Step 14

--

14

  1. Connect all disconnected connectors.
  2. Install the scan tool.
  3. Turn ON the ignition with the engine OFF.
  4. Use the scan tool in order to clear the DTCs.
  5. Operate the vehicle within the conditions for running the DTCs as specified in the supporting text.

Does the DTC reset?

Go to Step 1

System OK