GM Service Manual Online
For 1990-2009 cars only

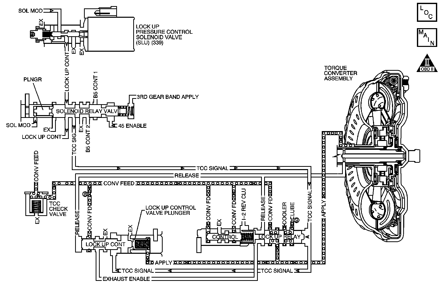
Object Number: 1058906  Size: MF
OBD II Symbol Description Notice

Circuit Description

The transmission control module (TCM) controls the torque converter clutch (TCC) lock up pressure control solenoid valve. The solenoid directs the hydraulic fluid for TCC apply and release. When the TCC is applied, the engine is coupled directly to the transmission through the TCC. The TCC slip speed should be near 0.

If the TCM detects high torque converter slip when the TCC is commanded ON, then DTC P0741 sets. DTC P0741 is a type A DTC.

Conditions for Running the DTC

    • No TR switch DTC P0705.
    • No TFT DTCs P0711, P0712 or P0713.
    • No ISS DTC P0717.
    • No OSS DTC P0722.
    • No engine speed DTC P0727
    • No solenoid DTCs P0962, P0963, P0966, P0967, P0970, P0971, P0973, P0974, P0976, P0977, P0979, P0980, P0982, P0985 or P0986.
    • No engine torque DTC P1781.
    • No throttle position DTC P1791.
    • No CAN DTCs U2104 or U2105.
    • The ignition voltage is 10.5 volts or greater.
    • The selected gear range is Drive, Intermediate or Low.
    • The elapsed time since the most recent range change is 0.5 seconds or greater.
    • The throttle position (TP) is 20 percent or greater.
    • The TCC PC Sol. Ref. Current is 1000 mA or greater for more than 12 seconds.
    • The engine speed is 4000 RPM or less.

Conditions for Setting the DTC

The TCM commands the TCC ON, and the TCC slip is more than 100 RPM for 12 seconds or greater.

Action Taken When the DTC Sets

    • The TCM requests the ECM to illuminate the malfunction indicator lamp (MIL).
    • The TCM turns the Trans. Protection Mode ON. When the Trans. Protection Mode is ON, the following conditions occur:
      • The transmission will operate in 5th gear when the transmission is shifted into D or I range and 2nd gear when shifted into L range.
      • The line pressure is at maximum.
      • The torque converter clutch (TCC) is disabled.
      • The TCM freezes the transmission adaptive functions.
    • The TCM records the operating conditions when the Conditions for Setting the DTC are met. The TCM stores this information as a Freeze Frame and as a Failure Record.
    • The TCM stores DTC P0741 in TCM history.

Conditions for Clearing the MIL/DTC

    • The ECM turns OFF the MIL after the third consecutive drive trip in which the TCM does not send a MIL illumination request.
    • A scan tool can clear the MIL/DTC.
    • The TCM clears the DTC from TCM history if the vehicle completes 40 warm-up cycles without an emission-related diagnostic fault occurring.
    • The TCM cancels the DTC default actions when the ignition is OFF long enough in order to power down the TCM.

Diagnostic Aids

Inspect the transmission fluid lines to the radiator. The lines may be pinched, plugged or twisted.

Test Description

The numbers below refer to the step numbers on the diagnostic table.

  1. This step determines that shift solenoid 4 or the U1 shift valve is stuck if the 3rd gear ratio is 2.89:1.

  2. This step determines if the input shaft speed sensor signal is skewed by a large factor.

Step

Action

Values

Yes

No

1

Did you perform the Diagnostic System Check - Engine Controls?

--

Go to Step 2

Go to Diagnostic System Check - Engine Controls in Engine Controls - 2.2L (L61)

2

Inspect for correct transmission fluid level. Refer to Transmission Fluid Check .

Is the transmission fluid level correct?

--

Go to Step 4

Go to Step 3

3

  1. Visually inspect the transmission cooling system for leaks. Refer to Fluid Leak Diagnosis .
  2. Repair leaks as necessary.
  3. Fill the transmission to the proper fluid level.

Did you find and correct the condition?

--

Go to Step 17

Go to Step 4

4

  1. Install a scan tool.
  2. Turn the ignition ON, with the engine OFF.
  3. Important: 

       • Before clearing the DTC, use the scan tool in order to record the ECM Freeze Frame and the TCM Failure Records. Using the Clear Eng./Trans. DTC Info function erases the Freeze Frame and Failure Records from the ECM and the TCM.
       • Using the Clear Eng./Trans. DTC Info function erases stored DTCs in both the ECM and TCM.

  4. Record the DTC Failure Records.
  5. Clear the DTC.
  6. Use the scan tool snapshot mode in order to record Commanded Gear, Gear Ratio, TCC PC Sol. Ref Current, and TCC Slip Speed.
  7. Drive the vehicle in DRIVE (D) and record the TCC slip speed in 3rd, 4th, and 5th gears when the TCC PC Sol. Ref Current is more than 1000 mA.

Is the TCC Slip Speed more than the specified value?

100 RPM

Go to Step 5

Go to Intermittent Conditions in Engine Controls - 2.2L (L61)

5

Drive the vehicle in 3rd gear.

Is the gear ratio equal to the specified value in 3rd gear?

2.89:1

Go to Step 9

Go to Step 6

6

  1. Stop the vehicle and apply the parking brake.
  2. Place the gear selector in PARK (P).
  3. Allow the engine to idle.
  4. Observe Transmission ISS with a scan tool.

Is Transmission ISS within the specified range?

400-800 RPM

Go to Step 7

Go to Step 13

7

Test for correct line pressure. Refer to Line Pressure Check .

Is the action complete?

--

Go to Step 8

--

8

  1. Remove the control valve body cover (29). Refer to Control Valve Body Cover Removal .
  2. Inspect the inside of the control valve body cover (29) for excessive sediment.

Did you find excessive amounts of sediment?

--

Go to Step 12

Go to Step 10

9

Inspect the control valve body assembly (39) for the following conditions:

    • Stuck 3-4, 4-5 shift solenoid valve assembly (S4) blue (303)
    • Stuck U1 shift valve (386)

Refer to Control Valve Body Assembly Disassemble .

Did you find any of the above conditions?

--

Go to Step 14

Go to Step 11

10

Inspect the control valve body assembly (39) for the following conditions:

    • Stuck lock up relay valve (415)
    • Stuck lock up control valve (454)
    • Stuck TCC check valve (450)
    • Stuck secondary regulator valve (436)
    • Stuck solenoid relay valve (378)
    • Stuck TCC lock up PC solenoid valve assembly (SLU) (339)

Refer to Control Valve Rear Body Disassemble and Control Valve Body Disassemble - Middle .

Did you find any of the above conditions?

--

Go to Step 14

Go to Step 11

11

Has the control valve body been serviced within the past 3 months or 4,828 km (3,000 miles)?

--

Go to Step 12

Go to Step 14

12

Inspect the following items:

    • Torque converter assembly (1)
    • Input shaft (567)
    • Fluid pump stator shaft assembly (208)

Refer to Torque Converter Assembly Removal , Forward and Direct Clutch Assembly Assemble , and Transmission Fluid Pump Cleaning and Inspection .

Is the action complete?

--

Go to Step 15

--

13

Replace the input shaft speed sensor (73). Refer to Input Speed Sensor Replacement .

Is the replacement complete?

--

Go to Step 17

--

14

Repair or replace the control valve body assembly (39). Refer to Control Valve Body Replacement .

Is the action complete?

--

Go to Step 17

--

15

Repair or replace the transmission. Refer to Transmission Replacement .

Is the action complete?

--

Go to Step 16

--

16

  1. Replace the transmission fluid. Refer to Transmission Fluid Replacement .
  2. Inspect for the correct level of transmission fluid.
  3. Add new fluid as necessary.
  4. Important: The Reset Trans Adapts function will clear all adapt cells. This may affect transmission performance. The TCM will update the adapt cell values as the vehicle is driven.

  5. Use the scan tool in order to perform the following:
  6. • Reset the oil life monitor to 100 percent.
    • Reset Trans Adapts.

Did you complete the above procedures?

--

Go to Step 17

--

17

Perform the following procedure in order to verify the repair:

  1. Select DTC.
  2. Select Clear Info.
  3. Operate the vehicle.
  4. Select Specific DTC.
  5. Enter DTC P0741.

Has the test run and passed?

--

Go to Step 18

Go to Step 2

18

With the scan tool, observe the stored information, capture info and DTC info.

Does the scan tool display any DTCs that you have not diagnosed?

--

Go to Diagnostic Trouble Code (DTC) List in Engine Controls - 2.2L (L61)

System OK