GM Service Manual Online
For 1990-2009 cars only
Makes
🢒
Saturn
🢒
2004
🢒
ION
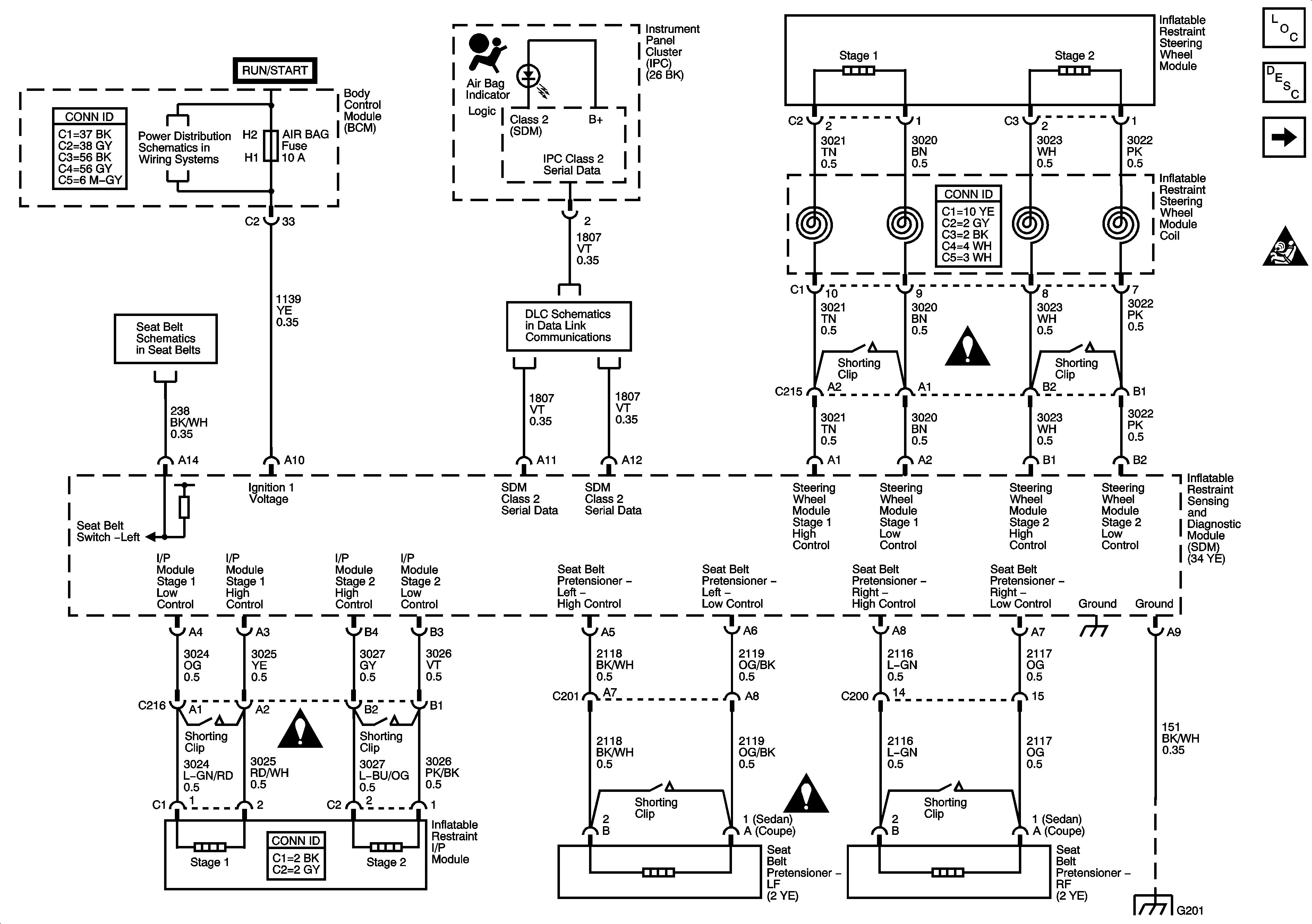
🢒 SIR Indicator and Power
SIR Indicator and Power
DLC, Frontal Impact, Ground, Indicator, and Power
Master Electrical Component List
SIR System Description and Operation
Side Impact - ASF
SIR Caution for Zoning
Fuse Block - Underhood Fuses: ERLS and Injectors, BCM Fuses: Air Bag, EPS
Seat Belts Schematics
Data Link Communication Schematics
SIR Schematic Icons
SIR Schematic Icons
SIR Schematic Icons
G201