GM Service Manual Online
For 1990-2009 cars only

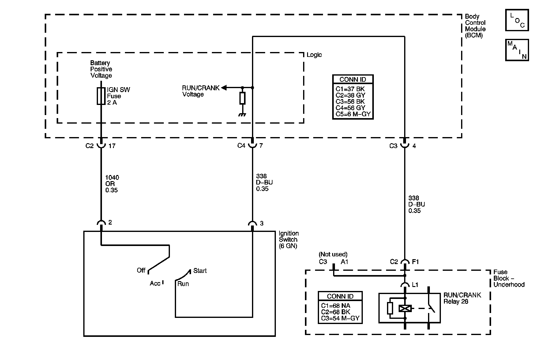
Object Number: 888002  Size: MF

Circuit Description

The body control module (BCM), monitors the ignition inputs Off/Run/Crank, Run/Crank and the accessory signals supplied from the ignition switch. The BCM uses the sequence that the signals appear and their voltage levels to determine the power mode called for by the vehicle operator using the ignition switch. A fuse protected B+ voltage source is supplied by the BCM to the ignition switch over a discrete circuit. The ignition switch uses this voltage for Run/Crank signal discrimination. The Run/Crank signal is also routed to the vehicles Run/Crank relay control coil.

DTC Descriptors

This diagnostic procedure supports the following DTCs:

    • DTC B1372 Device Ignition 1 (ON and START) Circuit Low
    • DTC B1373 Device Ignition 1 (ON and START) Circuit High
    • DTC B1374 Device Ignition 1 (ON and START) Circuit Open

Conditions for Running the DTC

    • The BCM must be powered and must detect a change in the ignition switch circuit states.
    • The vehicles battery must be fully charged.

Conditions for Setting the DTC

DTC B1372

The BCM detects that the Run/Crank signal is shorted to ground for more than 10 seconds in the current ignition cycle.

DTC B1373

The BCM detects that the Run/Crank signal is shorted to B+ for more than 10 seconds in the current ignition cycle.

DTC B1374

The BCM does not detect the Run/Crank signal for more than 10 seconds in the current ignition cycle.

Action Taken When the DTC Sets

    • The BCM stores DTC to memory.
    • The BCM operates in a fail-safe power mode dependent on the last valid power mode detected and the state of the engine run flag data on the class 2 serial data communications circuits.
    • The other modules on the vehicle operate in a fail safe power mode dependent on the last valid power mode transmitted by the BCM and the state of the engine run flag on the class 2 serial data communications circuits.

Conditions for Clearing the DTC

    • A current DTC clears on the next malfunction free cycle.
    • A history DTC clears when the module ignition cycle counter reaches the reset threshold, without a repeat of the malfunction.

Diagnostic Aids

A history DTC maybe caused by an intermittent short or open in the Off/Run/Crank circuit. Refer to Testing for Intermittent Conditions and Poor Connections in Wiring Systems.

Test Description

The numbers below refer to the step numbers on the diagnostic table.

  1. This tests the ignition switch for a short circuit between the B+ supply circuit and the Run/Crank circuit in the Off position.

  2. This tests the wiring of the Run/Crank circuit for a short to ground or voltage. This test may be expedited using the DTC to direct the testing. DTC B1372 short to ground or DTC B1373 short to voltage.

  3. This tests the ignition switch for a closed circuit between the ignition switch B+ supply circuit and the Run/Crank circuit in the Run and Crank switch positions. Care must be taken as the engine may crank during this test.

Step

Action

Yes

No

Schematic Reference: Body Control System Schematics

Connector End View Reference: Computer/Integrating Systems Connector End Views and Master Electrical Component List in Wiring Systems

1

Did you perform the Diagnostic System Check - Vehicle?

Go to Step 2

Go to Diagnostic System Check - Vehicle in Vehicle DTC Information

2

  1. Install a scan tool.
  2. Turn the ignition ON, with the engine OFF.
  3. Check for DTCs in the range of DTC B1372 to DTC B1374 in the Body Control menu.

Does the scan tool display DTC B1372 to DTC B1374 as current?

Go to Step 3

Go to Diagnostic Aids

3

  1. Disconnect the body control module (BCM) harness connectors C2 and C4.
  2. Place the ignition switch in the OFF position, leaving the key in the ignition.
  3. Test for a short to ground and a short to B+ between the Run/Crank circuit and the ignition switch B+ supply circuit at the BCM harness connector. Refer to Body Control System Schematics and Circuit Testing in Wiring Systems.

Did you find a short between the two circuits?

Go to Step 4

Go to Step 5

4

  1. Disconnect the ignition switch harness connector.
  2. Test the Run/Crank ignition switch circuit and the ignition switch B+ supply circuit for a short to ground or voltage at the BCM harness connector. Refer to the following:
  3. •  Circuit Testing in Wiring Systems
    •  Wiring Repairs in Wiring Systems

Did you find and correct the condition?

Go to Step 9

Go to Step 7

5

Important: The engine may crank during this procedure.

  1. Turn the ignition switch to the RUN position.
  2. Test for continuity between the Run/Crank terminal and the ignition switch B+ supply terminal on the BCM harness connector. Refer to Circuit Testing in Wiring Systems.
  3. Turn the ignition switch to CRANK.
  4. Test for continuity between the Run/Crank terminal and the ignition switch B+ supply terminal on the BCM harness connector.

Can you measure continuity in both Run and Crank?

Go to Step 8

Go to Step 6

6

Test the Run/Crank and the ignition switch B+ supply terminals of the ignition switch harness connector, for intermittent or poor connections, and an open condition.

Did you find and correct the condition?

Go to Step 9

Go to Step 7

7

Replace the ignition switch. Refer to Ignition Lock Cylinder Case Replacement in Steering Wheel and Column.

Did you complete the replacement?

Go to Step 9

--

8

Replace the BCM. Refer to Control Module References for replacement, setup, and programming.

Did you complete the replacement?

Go to Step 9

--

9

  1. Reconnect all disconnected connectors.
  2. Install the scan tool.
  3. Turn the ignition ON, with the engine OFF.
  4. Use the scan tool in order to clear the DTCs.
  5. Operate the vehicle within the conditions for running the DTCs as specified in the supporting text.

Does the DTC reset?

Go to Step 1

System OK