GM Service Manual Online
For 1990-2009 cars only

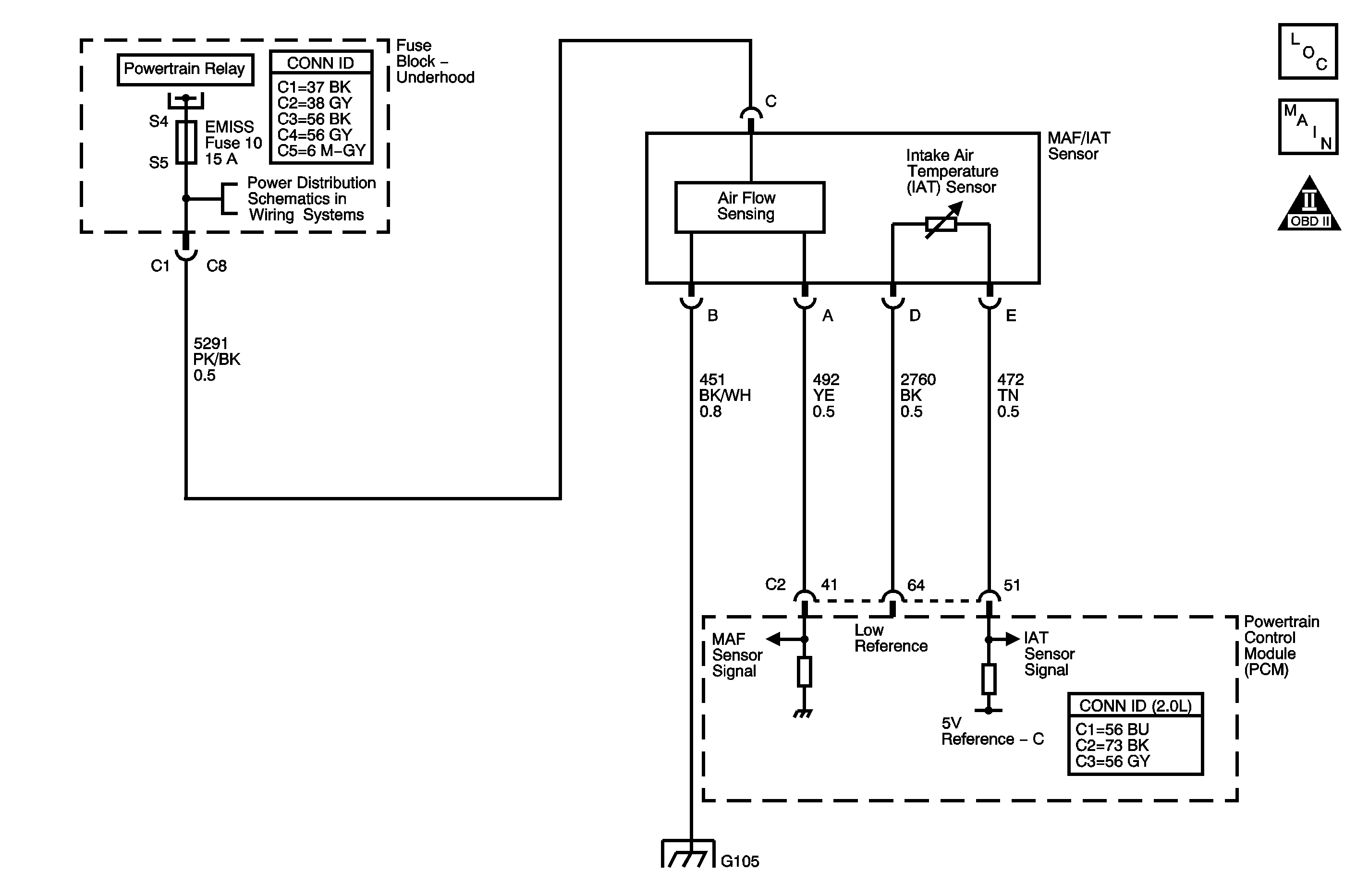
Object Number: 1403226  Size: MF

Circuit Description

Important: The following applies to the intake airflow system performance diagnostic that is used in this supercharged engine:

   • When referring to the intake manifold models, the plenum volume between the throttle body and the supercharger is considered to be the intake manifold.
   • When referring to engine pumping, the supercharger and the intercooler plenum are considered to be part of the engine.
   • The manifold absolute pressure (MAP) sensor that resides in the engine intake manifold is used to adjust the engine airflow estimates to balance the airflow models.

The intake airflow system performance diagnostic provides the within-range rationality check for the mass air flow (MAF), supercharger inlet pressure (SCIP), and the throttle position (TP) sensors. This is an explicit model-based diagnostic containing 3 separate models for the intake system.

    • One model, the throttle model, describes the flow through the throttle body and is used to estimate the MAF through the throttle body as a function of barometric pressure (BARO), throttle position, intake air temperature (IAT), and estimated SCIP.
    • Another model, the first intake manifold model, describes the intake manifold and is used to estimate SCIP as a function of the MAF into the intake manifold from the throttle body and the MAF out of the intake manifold caused by engine pumping. The flow into the intake manifold from the throttle uses the MAF estimate calculated from the above throttle model.
    • Another model is the second intake manifold model and is identical to the first intake manifold model except that the MAF sensor measurement is used instead of the throttle model estimate for the throttle air input.
    • Finally, a fourth model is created from the combination and additional calculations of the throttle model and the first intake manifold model.

The estimates of MAF, SCIP, and TP that are obtained from this system of models and calculations are then compared to the actual measured values from the MAF, SCIP, and the TP sensors and to each other to determine the appropriate DTC to fail. The following table illustrates the possible failure combinations and the resulting DTC or DTCs.

Throttle Model

First Intake Manifold Model

Second Intake Manifold Model

Fourth Model

DTCs Passed

DTCs Failed

X

X

Pass

Pass

P0101

P0121

P1101

P1182

None

Pass

Pass

Failed

Pass

P0101

P0121

P1101

P1182

None

Failed

Pass

Failed

Pass

P0121

P1101

P1182

P0101

Pass

Failed

Failed

Pass

P0101

P0121

P1101

P1182

Failed

Failed

Failed

Pass

P0121

P1101

P0101

P1182

X

X

Pass

Failed

P0101

P1101

P1182

P0121

Pass

Pass

Failed

Failed

P0101

P0121

P1101

P1182

None

Failed

Pass

Failed

Failed

P0101

P0121

P1182

P1101

X

Failed

Failed

Failed

P0101

P0121

P1182

P1101

If the powertrain control module (PCM) detects that the actual measured airflow from MAF, SCIP, and TP is not within range of the calculated airflow that is derived from the system of models, DTC P0101 sets.

DTC Descriptor

This diagnostic procedure supports the following DTC:

DTC P0101 Mass Air Flow Sensor Performance

Conditions for Running the DTC

    • DTCs P0102, P0103, P0106, P0107, P0108, P0112, P0113, P0117, P0118, P0335, P0336, P1183, P1184, P2228, P2229 are not set.
    • The engine speed is between 400-6,400 RPM.
    • The IAT Sensor 1 parameter is between -7°C and +125°C (+19 and +257°F).
    • The ECT Sensor parameter is between 70-125°C (158-257°F).
    • This DTC runs continuously within the enabling conditions.

Conditions for Setting the DTC

The PCM detects that the actual measured airflow from the MAF, SCIP, and TP is not within range of the calculated airflow that is derived from the system of models for more than 0.5 second.

Action Taken When the DTC Sets

    • The control module illuminates the malfunction indicator lamp (MIL) on the second consecutive ignition cycle that the diagnostic runs and fails.
    • The control module records the operating conditions at the time the diagnostic fails. The first time the diagnostic fails, the control module stores this information in the Failure Records. If the diagnostic reports a failure on the second consecutive ignition cycle, the control module records the operating conditions at the time of the failure. The control module writes the operating conditions to the Freeze Frame and updates the Failure Records.

Conditions for Clearing the MIL/DTC

    • The control module turns OFF the malfunction indicator lamp (MIL) after 3 consecutive ignition cycles that the diagnostic runs and does not fail.
    • A current DTC, Last Test Failed, clears when the diagnostic runs and passes.
    • A history DTC clears after 40 consecutive warm-up cycles, if no failures are reported by this or any other emission related diagnostic.
    • Clear the MIL and the DTC with a scan tool.

Diagnostic Aids

    • Any condition that can cause the MAF, SCIP, and TP sensors to be shifted in value at the same time will cause this DTC to set.
    • A wide open throttle (WOT) acceleration from a stop should cause the MAF sensor parameter on the scan tool to increase rapidly. This increase should be from 3-6 g/s at idle to 180 g/s or more at the time of the 2-3 shift. If the increase is not observed, inspect for a restriction in the induction system or the exhaust system.
    • A skewed or stuck engine coolant temperature (ECT) or IAT sensor 1 will cause the calculated models to be inaccurate and may cause this DTC to run when it should not.
    • A skewed MAP sensor may cause this DTC to set.
    • A steady or intermittent high resistance of 15 ohms or more on the ignition 1 voltage circuit will cause the MAF sensor values to be skewed high by up to 60 gs, and may cause this DTC to set. A high resistance will cause a driveability concern before this DTC sets.
    • The BARO that is used by the PCM to calculate the airflow models is initially based on the BARO sensor at key ON. With the ignition ON and the engine OFF, the BARO Sensor parameter varies with the altitude. 101 kPa is the approximate value near sea level. This value will decrease by approximately 3 kPa for every 305 meters (1,000 feet) of altitude. Refer to Altitude Versus Barometric Pressure .
    • If the condition is intermittent, refer to Testing for Intermittent Conditions and Poor Connections in Wiring Systems.

Test Description

The numbers below refer to the step numbers on the diagnostic table.

  1. This step will determine if any mechanical faults have caused this DTC to set.

  2. The SC Inlet Pressure parameter is the difference between BARO and SCIP, and at KOEO should be close to zero.

  3. This voltage drop test will determine if high resistance has caused this DTC to set.

  4. This step verifies the voltage signal from the PCM to the MAF sensor connector.

  5. This step will determine if the MAF sensor is able to generate a frequency signal.

  6. This step will determine if an abnormal resistance or a short to the IAT signal circuit has skewed the MAF sensor frequency signal.

Step

Action

Values

Yes

No

Schematic Reference: Engine Controls Schematics

Connector End View Reference: Powertrain Control Module Connector End Views or Engine Controls Connector End Views

1

Did you perform the Diagnostic System Check - Vehicle?

--

Go to Step 2

Go to Diagnostic System Check - Vehicle in Vehicle DTC Information

2

Important: A stalling condition created by any of the following DTCs may cause this DTC to set.

Are DTCs P0641, P0651, P1516, P2101, P2119 or P2135 set?

--

Go to Diagnostic Trouble Code (DTC) List - Vehicle in Vehicle DTC Information

Go to Step 3

3

Important: This diagnostic routine may have to be followed more than once.

Attempt to start the engine.

Does the engine start?

--

Go to Step 4

Go to Step 5

4

  1. Observe the Freeze Frame/Failure Records for this DTC.
  2. Turn OFF the ignition for 90 seconds.
  3. Start the engine.
  4. Operate the vehicle within the Conditions for Running the DTC. You may also operate the vehicle within the conditions that you observed from the Freeze Frame/Failure Records.

Did the DTC fail this ignition?

--

Go to Step 5

Go to Diagnostic Aids

5

  1. Turn OFF the ignition.
  2. Inspect for the following conditions:
  3. • A restricted or collapsed air intake duct
    • A misaligned or damaged air intake duct
    • A dirty or deteriorating air filter element
    • Any objects blocking the air inlet probe of the mass air flow (MAF)/intake air temperature (IAT) sensor
    • Any contamination or debris on the sensing elements in the probe of the MAF/IAT sensor
    • Any water intrusion in the induction system
    • Any vacuum leak downstream of the MAF/IAT sensor
    • An intake manifold leak
    • A supercharger inlet pressure (SCIP) sensor seal that is missing or damaged
    • A manifold absolute pressure (MAP) sensor seal that is missing or damaged
    • A skewed or stuck engine coolant temperature (ECT) or IAT sensor--Refer to Temperature Versus Resistance .
    • Any type of restriction in the exhaust system--Refer to Restricted Exhaust in Engine Exhaust.

Did you find and correct the condition?

--

Go to Step 25

Go to Step 6

6

  1. Turn ON the ignition, with the engine OFF.
  2. Select the Induction Data on the scan tool.
  3. Observe the SC Inlet Pressure parameter.

Is the SC Inlet Pressure parameter within the specified range?

-5 kPa to +5 kPa

Go to Step 7

Go to DTC P1182

7

Important:: The Altitude vs. Barometric Pressure table indicates a pressure range for a given altitude under normal weather conditions. Weather conditions consisting of very low or very high pressure and/or temperature may cause a reading to be slightly out of range.

  1. Accurately determine the altitude.
  2. Observe the BARO kPa parameter with a scan tool.
  3. The BARO pressure should be within the specified range for your altitude. Refer to Altitude Versus Barometric Pressure .

Is the BARO pressure within the specified range as indicated on the Altitude vs. Barometric pressure table?

--

Go to Step 8

Go to DTC P0069

8

  1. Observe the MAP Sensor kPa parameter with a scan tool.
  2. The MAP sensor pressure should be within the specified range for your altitude. Refer to Altitude Versus Barometric Pressure .

Is the MAP sensor pressure within the specified range as indicated on the Altitude vs. Barometric pressure table?

--

Go to Step 9

Go to DTC P0106

9

  1. Observe the MAP Sensor kPa parameter with a scan tool.
  2. Start the engine.

Does the MAP Sensor kPa parameter decrease?

--

Go to Step 10

Go to DTC P0106

10

  1. Idle the engine.
  2. Take a snapshot of the induction data while performing the following action. Refer to Scan Tool Snapshot Procedure in Wiring Systems.
  3. Depress the accelerator pedal quickly to a wide open throttle (WOT) position and then release it.
  4. Exit from the snapshot and review the data.
  5. Observe the MAP Sensor kPa parameter through the range of the test.

Does the MAP Sensor kPa parameter change to more than the specified value at some point in the test?

145 kPa

Go to Step 11

Go to DTC P0106

11

  1. Turn OFF the ignition.
  2. Turn ON the ignition, with the engine OFF.
  3. Depress the accelerator pedal completely.
  4. Observe The TP Indicated Angle parameter with a scan tool.

Is the TP Indicated Angle parameter within the specified range?

99-100%

Go to Step 12

Go to DTC P1516

12

  1. Take a snapshot of the throttle actuator control (TAC) data while performing the following action. Refer to Scan Tool Snapshot Procedure in Wiring Systems.
  2. Slowly depress the accelerator pedal to a WOT position and then slowly release the pedal.
  3. Exit from the snapshot and review the data.
  4. Compare the TP Sensor 1 and the TP Sensor 2 parameters frame by frame.

Is the difference between the parameters at any time more than the specified value?

2%

Go to DTC P2135

Go to Step 13

13

Inspect the throttle body and the throttle valve for the following conditions:

    • Any damage
    • Any restriction that could affect the air flow through it
    • Any missing parts
    • A throttle valve that is not fully open when the accelerator pedal is fully depressed

Did you find and correct the condition?

--

Go to Step 25

Go to Step 14

14

  1. Measure the battery voltage with a DMM.
  2. Disconnect the MAF/IAT sensor.
  3. Connect a test lamp between the ignition 1 voltage circuit of the MAF sensor and a good ground. Refer to Troubleshooting with a Test Lamp and Probing Electrical Connectors in Wiring Systems.
  4. Connect the DMM to the probe of the test lamp and a good ground. Refer to Measuring Voltage Drop in Wiring Systems.

Is the voltage within 1.5 volts of the specified value?

B+

Go to Step 15

Go to Step 21

15

Important: All electrical components and accessories must be turned OFF.

  1. Turn OFF the ignition for 90 seconds to allow the control modules to power down.
  2. Measure the resistance from the ground circuit of the MAF sensor to a good ground with a DMM. Refer to Circuit Testing in Wiring Systems.

Is the resistance less than the specified value?

5 ohms

Go to Step 16

Go to Step 22

16

  1. Turn ON the ignition, with the engine OFF.
  2. Measure the voltage from the signal circuit of the MAF sensor to a good ground with a DMM. Refer to Circuit Testing in Wiring Systems.

Is the voltage within the specified range?

4.9-5.2 V

Go to Step 17

Go to Step 18

17

  1. Turn OFF the ignition.
  2. Review the schematics for the MAF/IAT sensor.
  3. Connect a jumper wire between each of the 5 terminals of the MAF/IAT sensor harness connector and the corresponding 5 terminals of the MAF/IAT sensor. Refer to Using Connector Test Adapters in Wiring Systems.
  4. Start the engine and allow it to reach operating temperature.
  5. Measure the frequency from the signal circuit of the MAF sensor to a good ground with a DMM. Refer to Measuring Frequency in Wiring Systems.

Does the DMM display a frequency within the specified range?

1,600-2,500 Hz.

Go to Step 18

Go to Step 19

18

  1. Turn OFF the ignition.
  2. Disconnect the powertrain control module (PCM).
  3. Test the MAF sensor signal circuit for the following conditions:
  4. • A high resistance
    • An intermittent open circuit
    • A high resistance short to ground
    • A short to the IAT signal circuit
    •  Refer to Circuit Testing and Wiring Repairs in Wiring Systems.

Did you find and correct the condition?

--

Go to Step 25

Go to Step 20

19

Test for an intermittent and for a poor connection at the MAF/IAT sensor. Refer to Testing for Intermittent Conditions and Poor Connections and Connector Repairs in Wiring Systems.

Did you find and correct the condition?

--

Go to Step 25

Go to Step 23

20

Test for an intermittent and for a poor connection at the PCM. Refer to Testing for Intermittent Conditions and Poor Connections and Connector Repairs in Wiring Systems.

Did you find and correct the condition?

--

Go to Step 25

Go to Step 24

21

Repair the high resistance or the intermittent open in the MAF sensor ignition 1 voltage circuit. Refer to Wiring Repairs in Wiring Systems.

Did you complete the repair?

--

Go to Step 25

--

22

Repair the high resistance or the intermittent open in the MAF sensor ground circuit. Refer to Wiring Repairs in Wiring Systems.

Did you complete the repair?

--

Go to Step 25

--

23

Replace the MAF/IAT sensor. Refer to Mass Airflow Sensor Replacement .

Did you complete the replacement?

--

Go to Step 25

--

24

Replace the PCM. Refer to Control Module References in Computer/Integrating Systems for replacement, setup, and programming.

Did you complete the replacement?

--

Go to Step 25

--

25

Important: This diagnostic routine may have to be followed more than once.

  1. Clear the DTCs with a scan tool.
  2. Turn OFF the ignition for 90 seconds.
  3. Start the engine.
  4. Operate the vehicle within the Conditions for Running the DTC. You may also operate the vehicle within the conditions that you observed from the Freeze Frame/Failure Records.

Did the DTC fail this ignition?

--

Go to Step 2

Go to Step 26

26

Observe the Capture Info with a scan tool.

Are there any DTCs that have not been diagnosed?

--

Go to Diagnostic Trouble Code (DTC) List - Vehicle in Vehicle DTC Information

System OK