GM Service Manual Online
For 1990-2009 cars only

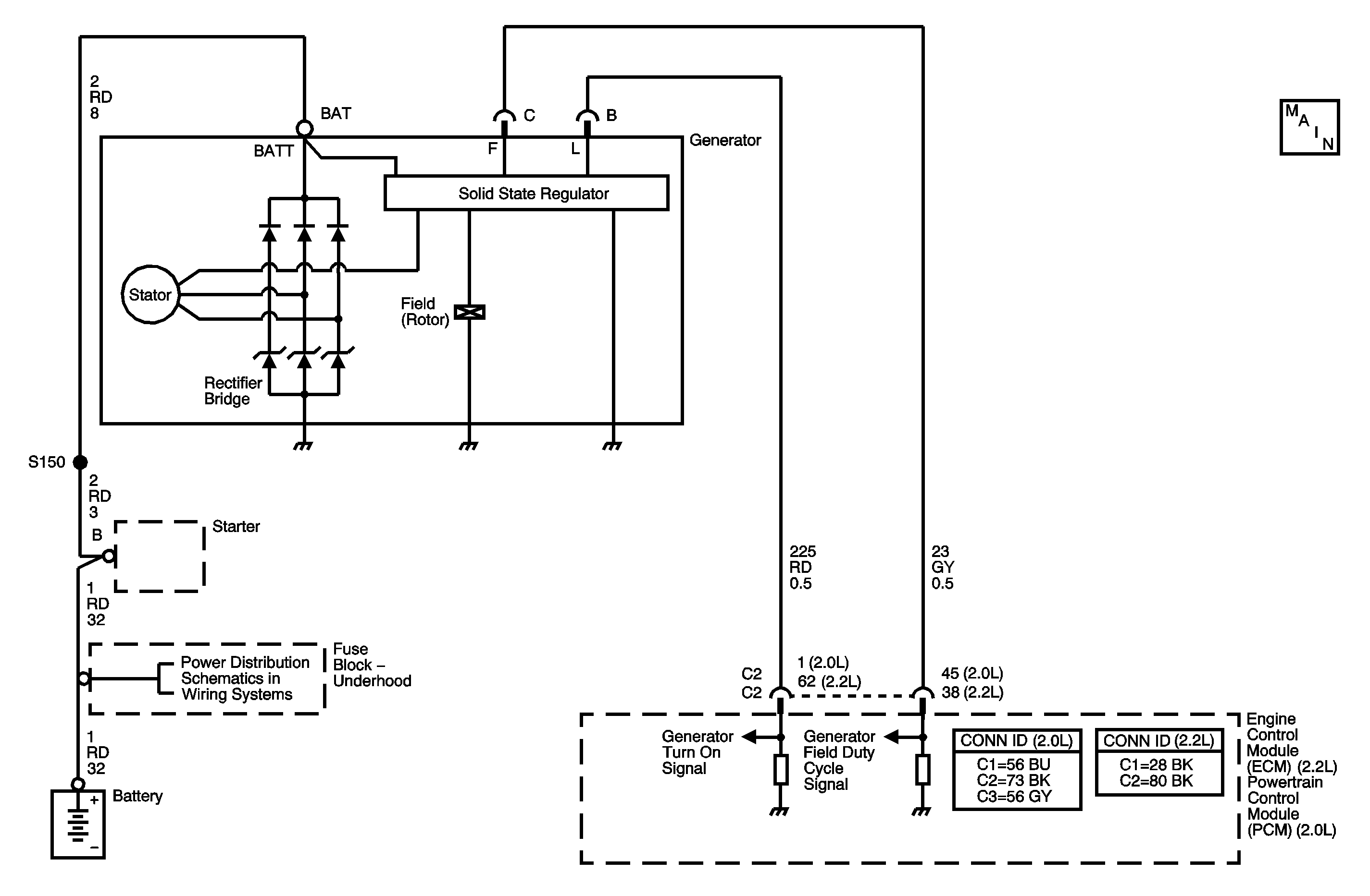
Object Number: 1401405  Size: MF

Circuit Description

The engine control module (ECM)/powertrain control module (PCM) uses the generator field duty cycle signal circuit to monitor the duty cycle of the generator. The generator field duty cycle signal circuit connects to the high side of the field winding in the generator. A pulse width modulated (PWM) high side driver in the voltage regulator turns the field winding ON and OFF. The ECM/PCM uses the PWM signal input to determine the generator load on the engine. This allows the ECM/PCM to adjust the idle speed to compensate for high electrical loads.

The ECM/PCM monitors the state of the generator field duty cycle signal circuit. When the key is in the RUN position and the engine is OFF, the ECM/PCM should detect a duty cycle near 0 percent. However, when the engine is running, the duty cycle should be between 5-100 percent. The ECM/PCM monitors the PWM signal. If the ECM/PCM detects an out of range PWM signal, DTC P0622 will set. When the DTC sets, the ECM/PCM will send a class 2 serial data message to the instrument panel cluster (IPC) to illuminate the charge indicator.

DTC Descriptor

This diagnostic procedure supports the following DTC:

DTC P0622 Generator F-Terminal Circuit

Conditions for Running the DTC

Key ON Test

    • No generator, crankshaft position (CKP) sensor, or camshaft position (CMP) sensor DTCs are set.
    • The key is in the RUN position.
    • The engine is not running.

Run Test

    • No generator, CKP sensor, or CMP sensor DTCs are set.
    • The engine speed is less than 3,000 RPM.

Conditions for Setting the DTC

    • During the key ON test, the ECM/PCM detects a PWM signal greater than 65 percent for at least 5 seconds.
        OR
    • During the RUN test, the ECM/PCM detects a PWM signal less than 5 percent for at least 15 seconds.

Action Taken When the DTC Sets

    • The ECM/PCM sends a class 2 message to the IPC to illuminate the charge indicator.
    • The ECM/PCM will not illuminate the malfunction indicator lamp (MIL).
    • The ECM/PCM will store the conditions present when the DTC set as Failure Records data only.

Conditions for Clearing the MIL/DTC

    • The history DTC will clear after 40 consecutive warm-up cycles have occurred without a malfunction.
    • The DTC can be cleared by using the scan tool Clear DTC Information function.

Step

Action

Value(s)

Yes

No

Connector End View Reference: Engine Electrical Connector End Views , Engine Control Module Connector End Views in Engine Controls - 2.2L (L61), or Powertrain Control Module Connector End Views in Engine Controls - 2.0L (LSJ)

1

Did you perform the Diagnostic System Check - Vehicle?

--

Go to Step 2

Go to Diagnostic System Check - Vehicle in Vehicle DTC Information

2

  1. Install a scan tool.
  2. Start the engine.
  3. With a scan tool, observe the GEN-F Terminal parameter in the engine controls data list .

Does the scan tool indicate that the GEN-F Terminal parameter is within the specified range?

5-95 %

Go to Step 3

Go to Step 4

3

With the scan tool command the generator OFF.

Does the GEN-F Terminal signal parameter change?

--

Go to Testing for Intermittent Conditions and Poor Connections in Wiring Systems

Go to Step 4

4

  1. Turn OFF the ignition.
  2. Disconnect the generator harness connector.
  3. Connect the test lamp to the battery positive voltage.
  4. Turn ON the ignition, with the engine OFF.
  5. Probe the F-Terminal in the generator connector.
  6. Observe the GEN-F Terminal Signal parameter in the engine controls data list.

Is the GEN-F Terminal Signal parameter near the specified value?

100 %

Go to Charging System Test

Go to Step 5

5

Test the generator field duty cycle signal circuit for a short or open. Refer to Circuit Testing and Wiring Repairs in Wiring Systems.

Did you find and correct the condition?

--

Go to Step 8

Go to Step 6

6

Inspect for poor connections at the harness connector of the engine control module (ECM)/powertrain control module (PCM). Refer to Connector Repairs in Wiring Systems.

Did you find and correct the condition?

--

Go to Step 8

Go to Step 7

7

Important: The replacement ECM/PCM must be programmed.

Replace the ECM/PCM. Refer to Control Module References in Computer/Integrating Systems for replacement, setup, and programming.

Did you complete the replacement?

--

Go to Step 8

--

8

  1. Review and record the scan tool Failure Records data.
  2. Clear any DTCs.
  3. Operate the vehicle within the Failure Records conditions as noted.
  4. Using a scan tool, monitor the Specific DTC info for this DTC.

Does the scan tool indicate that this DTC failed this ignition?

--

Go to Step 2

System OK