GM Service Manual Online
For 1990-2009 cars only

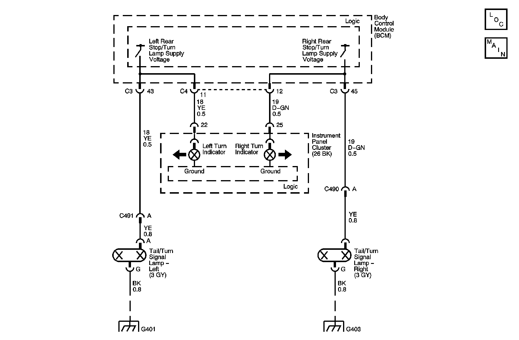
Object Number: 890592  Size: MF

Circuit Description

The body control module (BCM) controls the right rear turn signal and hazard lamp. The BCM supplies voltage to control the lighting functions. The BCM monitors the right rear stop/turn lamp supply voltage circuit for proper operation.

DTC Descriptor

This diagnostic procedure supports the following DTC:

DTC B3951 Right Rear Turn Signal Circuit

Conditions for Setting the DTC

    • The BCM detects that the right rear stop/turn lamp supply voltage circuit is shorted to ground or open.
    • The condition must be present for 0.3 seconds.

Action Taken When the DTC Sets

    • The service vehicle soon message displayed.
    • Stores a DTC B3951 in the BCM memory
    • If failure is open, short to ground, or to power, the rear turn signal flashes at double rate.

Conditions for Clearing the DTC

    • This DTC requires an ignition cycle in order to change from current to history.
    • The BCM no longer detects continuous battery voltage on the RH turn signal monitor circuit for longer than 5 seconds.
    • A history DTC will clear after 50 consecutive ignition cycles if the condition for the malfunction is no longer present.

Diagnostic Aids

    • The following conditions may cause an intermittent malfunction:
       - There is an intermittent short to voltage in the RH turn signal monitor circuit.
       - The turn signal switch or the hazard switch is internally shorted or is sticking.
    • If the BCM detects continuous voltage on the RR turn signal monitor circuit, the BCM interprets this as a short to voltage. The BCM will continue with normal daytime running lamp (DRL) operation, and the RF turn signal will remain inoperative.
    • If the DTC is a history DTC, the problem may be intermittent. Perform the tests shown while moving related wiring and connectors. This can often cause the malfunction to occur. Refer to Testing for Intermittent Conditions and Poor Connections in Wiring Systems.

Step

Action

Yes

No

Schematic Reference: Exterior Lights Schematics

Connector End View Reference: Master Electrical Component List

1

Did you perform the Diagnostic System Check - Vehicle?

Go to Step 2

Go to Diagnostic System Check - Vehicle in Vehicle DTC Information

2

  1. Turn ON the ignition, with the engine OFF.
  2. Place the turn signal switch in the right turn position.

Does the left rear turn signal operate properly?

Go to Testing for Intermittent Conditions and Poor Connections in Wiring Systems

Go to Step 3

3

Observe the right rear turn signal lamp.

Is the lamp always ON?

Go to Step 6

Go to Step 4

4

Inspect the condition of the right rear turn signal bulb.

Is the bulb burned out?

Go to Step 8

Go to Step 5

5

Test for the following in the right rear stop/turn lamp supply voltage circuit.

    • An open
    • A high resistance
    • A short to ground

Refer to Circuit Testing and Wiring Repairs in Wiring Systems.

Did you find and correct the condition?

Go to Step 10

Go to Step 7

6

Test for a short to voltage in the right rear stop/turn lamp supply voltage circuit. Refer to Circuit Testing and Wiring Repairs in Wiring Systems.

Did you find and correct the condition?

Go to Step 10

Go to Step 7

7

Inspect for poor connections at the harness connector of the body control module (BCM). Refer to Testing for Intermittent Conditions and Poor Connections and Connector Repairs in Wiring Systems.

Did you find and correct the condition?

Go to Step 10

Go to Step 9

8

Replace the right rear turn signal bulb. Refer to Tail Lamp Assembly and /or Backup, Sidemarker, Stop, Turn Signal Bulb Replacement .

Did you complete the replacement?

Go to Step 10

--

9

Replace the BCM. Refer to Control Module References in Computer/Integrating Systems for replacement, setup, and programming.

Did you complete the replacement?

Go to Step 10

--

10

  1. Use the scan tool in order to clear the DTCs.
  2. Operate the vehicle within the Conditions for Setting the DTC as specified in the supporting text.

Does the DTC reset?

Go to Step 2

System OK