GM Service Manual Online
For 1990-2009 cars only

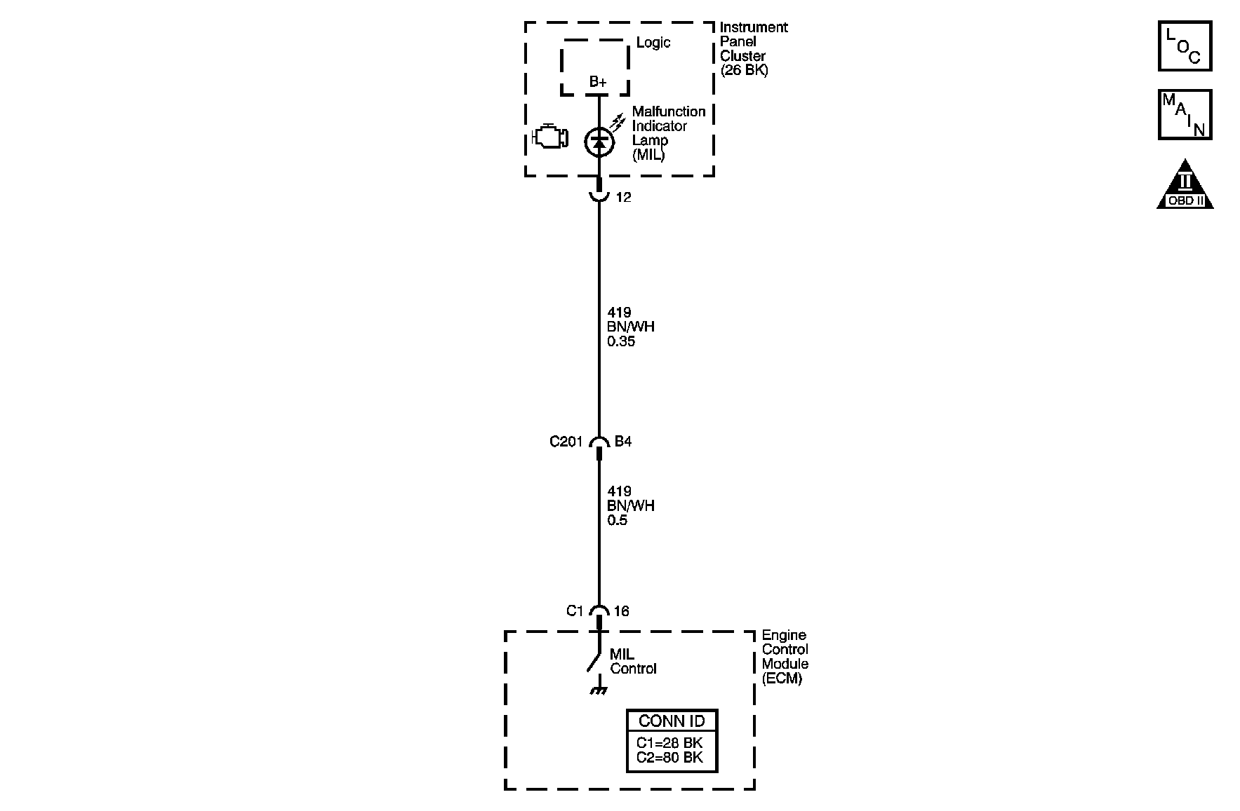
Object Number: 891201  Size: MF

Circuit Description

The malfunction indicator lamp (MIL) is located on the instrument panel cluster (IPC). The MIL informs the driver that an emission system fault has occurred and that the engine control system requires service. The control module monitors the MIL control circuit for conditions that are incorrect for the commanded state of the MIL. If the control module detects an improper voltage on the MIL control circuit, DTC P0650 will set.

DTC Descriptor

This diagnostic procedure supports the following DTC:

DTC P0650 Malfunction Indicator Lamp (MIL) Control Circuit

Conditions for Running the DTC

DTC P0650 runs continuously when the ignition is ON.

Conditions for Setting the DTC

The control module detects that the commanded state of the MIL driver and the actual state of the control circuit do not match for more than one second.

Action Taken When the DTC Sets

    • The control module illuminates the malfunction indicator lamp (MIL) when the diagnostic runs and fails.
    • The control module records the operating conditions at the time the diagnostic fails. The control module stores this information in the Freeze Frame/Failure Records.

Conditions for Clearing the MIL/DTC

    • The control module turns OFF the malfunction indicator lamp (MIL) after 3 consecutive ignition cycles that the diagnostic runs and does not fail.
    • A current DTC, Last Test Failed, clears when the diagnostic runs and passes.
    • A history DTC clears after 40 consecutive warm-up cycles, if no failures are reported by this or any other emission related diagnostic.
    • Clear the MIL and the DTC with a scan tool.

Test Description

The numbers below refer to the step numbers on the diagnostic table.

  1. This step tests for a short to ground in the MIL control circuit. With the engine control module (ECM) disconnected and the ignition is ON, the MIL should be OFF.

  2. This step tests for a short to voltage on the MIL control circuit. With the fuse removed, there should be no voltage on the MIL control circuit.

Step

Action

Values

Yes

No

Schematic Reference: Engine Controls Schematics

Connector End View Reference: Engine Controls Connector End Views or Engine Control Module Connector End Views

1

Did you perform the Diagnostic System Check - Vehicle?

--

Go to Step 2

Go to Diagnostic System Check - Vehicle in Vehicle DTC Information

2

  1. Verify whether the instrument cluster is operational. If the instrument panel cluster (IPC) is completely inoperative, inspect the fuse that supplies voltage to the IPC.
  2. Command the MIL ON and OFF with a scan tool.

Does the MIL turn ON and OFF when commanded with a scan tool?

--

Go to Step 3

Go to Step 4

3

  1. Observe the Freeze Frame/Failure Records for this DTC.
  2. Turn OFF the ignition for 30 seconds.
  3. Start the engine.
  4. Operate the vehicle within the Conditions for Running the DTC. You may also operate the vehicle within the conditions that you observed from the Freeze Frame/Failure Records.

Does the DTC fail this ignition?

--

Go to Step 4

Go to Intermittent Conditions

4

  1. Turn OFF the ignition.
  2. Disconnect the engine control module (ECM). Refer to Engine Control Module Replacement .
  3. Turn ON the ignition.

Is the MIL OFF?

--

Go to Step 5

Go to Step 10

5

  1. Remove the fuse that supplies voltage to the instrument panel cluster (IPC).
  2. Measure the voltage from the malfunction indicator lamp (MIL) control circuit to a good ground.

Is the voltage less than the specified value?

1 V

Go to Step 6

Go to Step 11

6

  1. Turn OFF the ignition.
  2. Install the fuse that supplies voltage to the IPC.
  3. Turn ON the ignition, with the engine OFF.
  4. Connect a 3-amp fused jumper wire between the MIL control circuit of the ECM and a good ground.

Is the MIL illuminated?

--

Go to Step 9

Go to Step 7

7

Test the MIL control circuit for an open or high resistance. Refer to Circuit Testing and Wiring Repairs in Wiring Systems.

Did you find and correct a condition?

--

Go to Step 14

Go to Step 8

8

Test for an intermittent and for a poor connection at the IPC. Refer to Testing for Intermittent Conditions and Poor Connections and Connector Repairs in Wiring Systems.

Did you find and correct the condition?

--

Go to Step 14

Go to Step 12

9

Test for an intermittent and for a poor connection at the ECM. Refer to Testing for Intermittent Conditions and Poor Connections and Connector Repairs in Wiring Systems.

Did you find and correct the condition?

--

Go to Step 14

Go to Step 13

10

Test for a short to ground in the MIL control circuit. Refer to Wiring Repairs in Wiring Systems.

Did you find and correct the condition?

--

Go to Step 14

Go to Step 12

11

Repair the short to voltage in the MIL control circuit. Refer to Wiring Repairs in Wiring Systems.

Did you complete the repair?

--

Go to Step 14

--

12

Replace the IPC. Refer to Instrument Cluster Replacement in Instrument Panel, Gages, and Console.

Did you complete the replacement?

--

Go to Step 14

--

13

Replace the ECM. Refer to Control Module References in Computer/Integrating Systems for replacement, setup, and programming.

Did you complete the replacement?

--

Go to Step 14

--

14

  1. Clear the DTCs with a scan tool.
  2. Turn OFF the ignition for 30 seconds.
  3. Start the engine.
  4. Operate the vehicle within the Conditions for Running the DTC. You may also operate the vehicle within the conditions that you observed from the Freeze Frame/Failure Records.

Did the DTC fail this ignition?

--

Go to Step 2

Go to Step 15

15

Observe the Capture Info with a scan tool.

Are there any DTCs that have not been diagnosed?

--

Go to Diagnostic Trouble Code (DTC) List - Vehicle in Vehicle DTC Information

System OK