GM Service Manual Online
For 1990-2009 cars only

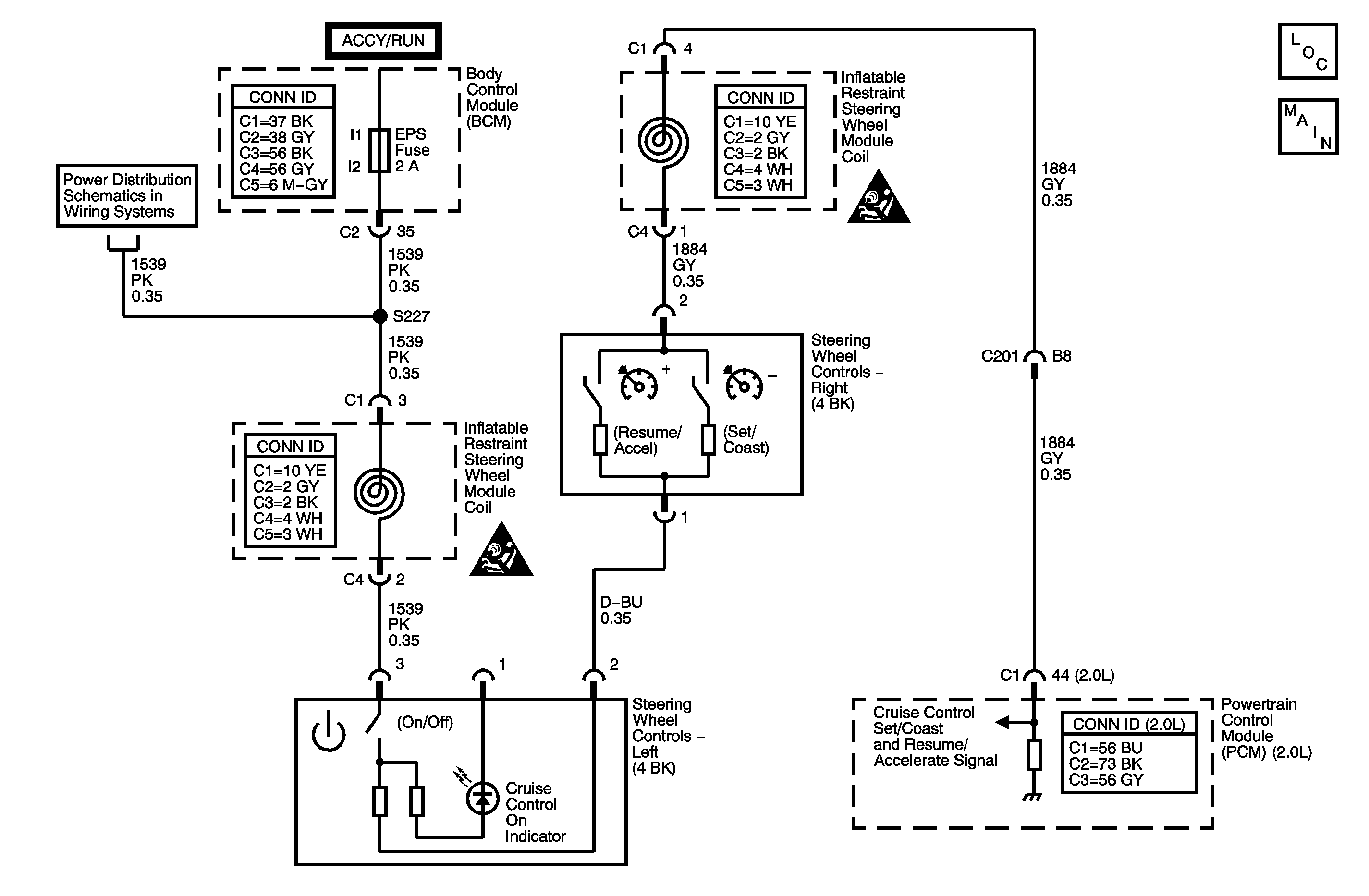
DTC P0564 2.0L


Object Number: 1409663  Size: MF

Circuit Description

Caution: Refer to SIR Caution in the Preface section.

Disable the inflatable restraint steering wheel module when performing this diagnostic table. Refer to SIR Disabling and Enabling .

The cruise control switch is an input to the powertrain control module (PCM). The PCM monitors the cruise control set/coast and resume/accelerate switch signal circuit in order to detect when a cruise control function has been requested. The PCM detects a specific voltage signal on the cruise control set/coast and resume/accelerate switch signal circuit when a cruise control function switch is activated, with each switch having a different predetermined voltage value.

DTC Descriptor

This diagnostic procedure supports the following DTC:

DTC P0564 Cruise Control Multi-Function Switch Circuit

Conditions for Running the DTC

    • The ignition is ON.
    • The cruise control on/off switch is ON.

Conditions for Setting the DTC

    • This DTC sets when the PCM detects an invalid voltage signal on the cruise control set/coast and resume/accelerate switch signal circuit for greater than 1.5 seconds.
    • This diagnostic runs every 0.5 seconds.

Action Taken When the DTC Sets

    • The PCM stores the DTC information into memory when the diagnostic runs and fails.
    • The malfunction indicator lamp (MIL) will not illuminate.
    • The PCM records the operating conditions at the time the diagnostic fails. The PCM stores this information in the Failure Records.
    • The Cruise Control System is disabled.

Conditions for Clearing the DTC

    • A last test failed, or current DTC, clears when the diagnostic runs and does not fail.
    • A history DTC will clear after 40 consecutive warm-up cycles, if no failures are reported by this or any other non-emission related diagnostic.
    • Use a scan tool in order to clear the DTC.

Diagnostic Aids

    • With a scan tool, observe the associated cruise control switch parameter in the Powertrain Cruise Control Data list, while rotating the steering wheel to both steering stops and separately activating each cruise control switch. This will help eliminate the possibility of an internally shorted inflatable restraint steering wheel module coil.
    • For an intermittent condition, refer to Testing for Intermittent Conditions and Poor Connections .

Step

Action

Values

Yes

No

Schematic Reference: Cruise Control Schematics

Connector End View Reference: Cruise Control Connector End Views or to Powertrain Control Module Connector End Views

1

Did you perform the Diagnostic System Check - Vehicle?

--

Go to Step 2

Go to Diagnostic System Check - Vehicle

2

  1. Turn OFF the ignition.
  2. Remove the inflatable restraint steering wheel module. Refer to Inflatable Restraint Steering Wheel Module Replacement .
  3. Disconnect C4 of the cruise control switch.
  4. Turn ON the ignition, with the engine OFF.
  5. With a DMM, measure the voltage of the ignition 1 voltage circuit.

Does the voltage measure at the specified value?

B+

Go to Step 3

Go to Step 10

3

Important: The cruise control on/off switch must be turned ON in order to correctly view the set/coast switch and the resume/accel switch resistance values with the DMM.

  1. Turn OFF the ignition.
  2. With a DMM, measure the resistance of the cruise control switch between the ignition 1 voltage circuit and the cruise control set/coast and resume/accelerate switch signal circuit.
  3. Individually activate and hold the cruise control function switches while measuring the resistance of the cruise control function switches.

Do the cruise control function switch resistance values measure between the specified values?

Off = O.L.

On = 7.8-8.6 K ohms

Resume = 2.7-3.0 K ohms

Set = 1.2-1.3 K ohms

Go to Step 4

Go to Step 5

4

Test the cruise control set/coast and resume/accelerate switch signal circuit between C4 of the cruise control switch and the powertrain control module (PCM) for the following:

    • High resistance
    • Short to voltage
    • Short to ground

Refer to Circuit Testing and Wiring Repairs .

Did you find and correct the condition?

--

Go to Step 13

Go to Step 9

5

Test the ignition 1 voltage circuit between C4 and the cruise control switch for the following:

    • High resistance
    • Short to voltage
    • Short to ground

Refer to Circuit Testing and Wiring Repairs .

Did you find and correct the condition?

--

Go to Step 13

Go to Step 6

6

Test the cruise control on switch signal circuit for the following:

    • High resistance
    • Short to voltage
    • Short to ground

Refer to Circuit Testing and Wiring Repairs .

Did you find and correct the condition?

--

Go to Step 13

Go to Step 7

7

Test the cruise control set/coast and resume/accelerate switch signal circuit between C4 and the cruise control switch for the following:

    • High resistance
    • Short to voltage
    • Short to ground

Refer to Circuit Testing and Wiring Repairs .

Did you find and correct the condition?

--

Go to Step 13

Go to Step 8

8

Inspect for poor connections at the harness connector of the cruise control switch. Refer to Testing for Intermittent Conditions and Poor Connections and Connector Repairs .

Did you find and correct the condition?

--

Go to Step 13

Go to Step 11

9

Inspect for poor connections at the harness connector of the PCM. Refer to Testing for Intermittent Conditions and Poor Connections and Connector Repairs .

Did you find and correct the condition?

--

Go to Step 13

Go to Step 12

10

Repair the high resistance in the ignition 1 voltage circuit. Refer to Circuit Testing and Wiring Repairs .

Did you complete the repair?

--

Go to Step 13

--

11

Replace the cruise control switch. Refer to Steering Wheel Control Switch Assembly Replacement .

Did you complete the replacement?

--

Go to Step 13

--

12

Replace the PCM. Refer to Control Module References for replacement, setup, and programming.

Did you complete the replacement?

--

Go to Step 13

--

13

  1. Install the inflatable restraint steering wheel module. Refer to Inflatable Restraint Steering Wheel Module Replacement .
  2. Enable the inflatable restraint steering wheel module. Refer to SIR Disabling and Enabling .
  3. Use the scan tool in order to clear the DTCs.
  4. Operate the vehicle within the Conditions for Running the DTC.

Does the DTC reset?

--

Go to Step 2

System OK

DTC P0564 non 2.0L


Object Number: 1511025  Size: MF

Circuit Description

Caution: Refer to SIR Caution in the Preface section.

Disable the inflatable restraint steering wheel module when performing this diagnostic table. Refer to SIR Disabling and Enabling .

The cruise control switch is an input to the engine control module (ECM). The ECM monitors the cruise control set/coast and resume/accelerate switch signal circuit in order to detect when a cruise control function has been requested. The ECM detects a specific voltage signal on the cruise control set/coast and resume/accelerate switch signal circuit when a cruise control function switch is activated, with each switch having a different predetermined voltage value.

DTC Descriptor

This diagnostic procedure supports the following DTC:

DTC P0564 Cruise Control Multi-Function Switch Circuit

Conditions for Running the DTC

    • The ignition is ON.
    • The cruise control on/off switch is ON.

Conditions for Setting the DTC

    • This DTC sets when the ECM detects an invalid voltage signal on the cruise control set/coast and resume/accelerate switch signal circuit for greater than 1.5 seconds.
    • This diagnostic runs every 0.5 seconds.

Action Taken When the DTC Sets

    • The ECM stores the DTC information into memory when the diagnostic runs and fails.
    • The malfunction indicator lamp (MIL) will not illuminate.
    • The ECM records the operating conditions at the time the diagnostic fails. The ECM stores this information in the Failure Records.
    • The Cruise Control System is disabled.

Conditions for Clearing the DTC

    • A last test failed, or current DTC, clears when the diagnostic runs and does not fail.
    • A history DTC will clear after 40 consecutive warm-up cycles, if no failures are reported by this or any other non-emission related diagnostic.
    • Use a scan tool in order to clear the DTC.

Diagnostic Aids

    • With a scan tool, observe the associated cruise control switch parameter in the Powertrain Cruise Control Data list, while rotating the steering wheel to both steering stops and separately activating each cruise control switch. This will help eliminate the possibility of an internally shorted inflatable restraint steering wheel module coil.
    • For an intermittent condition, refer to Testing for Intermittent Conditions and Poor Connections .

Step

Action

Values

Yes

No

Schematic Reference: Cruise Control Schematics

Connector End View Reference: Cruise Control Connector End Views or to Engine Control Module Connector End Views

1

Did you perform the Diagnostic System Check - Vehicle?

--

Go to Step 2

Go to Diagnostic System Check - Vehicle

2

  1. Turn OFF the ignition.
  2. Remove the inflatable restraint steering wheel module. Refer to Inflatable Restraint Steering Wheel Module Replacement .
  3. Disconnect C4 of the cruise control switch.
  4. Turn ON the ignition, with the engine OFF.
  5. With a DMM, measure the voltage of the ignition 1 voltage circuit.

Does the voltage measure at the specified value?

B+

Go to Step 3

Go to Step 10

3

Important: The cruise control on/off switch must be turned ON in order to correctly view the set/coast switch and the resume/accel switch resistance values with the DMM.

  1. Turn OFF the ignition.
  2. With a DMM, measure the resistance of the cruise control switch between the ignition 1 voltage circuit and the cruise control set/coast and resume/accelerate switch signal circuit.
  3. Individually activate and hold the cruise control function switches while measuring the resistance of the cruise control function switches.

Do the cruise control function switch resistance values measure between the specified values?

Off = O.L.

On = 7.8-8.6 K ohms

Resume = 2.7-3.0 K ohms

Set = 1.2-1.3 K ohms

Go to Step 4

Go to Step 5

4

Test the cruise control set/coast and resume/accelerate switch signal circuit between C4 of the cruise control switch and the engine control module (ECM) for the following:

    • High resistance
    • Short to voltage
    • Short to ground

Refer to Circuit Testing and Wiring Repairs .

Did you find and correct the condition?

--

Go to Step 13

Go to Step 9

5

Test the ignition 1 voltage circuit between C4 and the cruise control switch for the following:

    • High resistance
    • Short to voltage
    • Short to ground

Refer to Circuit Testing and Wiring Repairs .

Did you find and correct the condition?

--

Go to Step 13

Go to Step 6

6

Test the cruise control on switch signal circuit for the following:

    • High resistance
    • Short to voltage
    • Short to ground

Refer to Circuit Testing and Wiring Repairs .

Did you find and correct the condition?

--

Go to Step 13

Go to Step 7

7

Test the cruise control set/coast and resume/accelerate switch signal circuit between C4 and the cruise control switch for the following:

    • High resistance
    • Short to voltage
    • Short to ground

Refer to Circuit Testing and Wiring Repairs .

Did you find and correct the condition?

--

Go to Step 13

Go to Step 8

8

Inspect for poor connections at the harness connector of the cruise control switch. Refer to Testing for Intermittent Conditions and Poor Connections and Connector Repairs .

Did you find and correct the condition?

--

Go to Step 13

Go to Step 11

9

Inspect for poor connections at the harness connector of the ECM. Refer to Testing for Intermittent Conditions and Poor Connections and Connector Repairs .

Did you find and correct the condition?

--

Go to Step 13

Go to Step 12

10

Repair the high resistance in the ignition 1 voltage circuit. Refer to Circuit Testing and Wiring Repairs .

Did you complete the repair?

--

Go to Step 13

--

11

Replace the cruise control switch. Refer to Steering Wheel Control Switch Assembly Replacement .

Did you complete the replacement?

--

Go to Step 13

--

12

Replace the ECM. Refer to Control Module References for replacement, setup, and programming.

Did you complete the replacement?

--

Go to Step 13

--

13

  1. Install the inflatable restraint steering wheel module. Refer to Inflatable Restraint Steering Wheel Module Replacement .
  2. Enable the inflatable restraint steering wheel module. Refer to SIR Disabling and Enabling .
  3. Use the scan tool in order to clear the DTCs.
  4. Operate the vehicle within the Conditions for Running the DTC.

Does the DTC reset?

--

Go to Step 2

System OK