GM Service Manual Online
For 1990-2009 cars only
Makes
🢒
Saturn
🢒
2001
🢒
L300/LW300
🢒
Engine
🢒
Engine Electrical
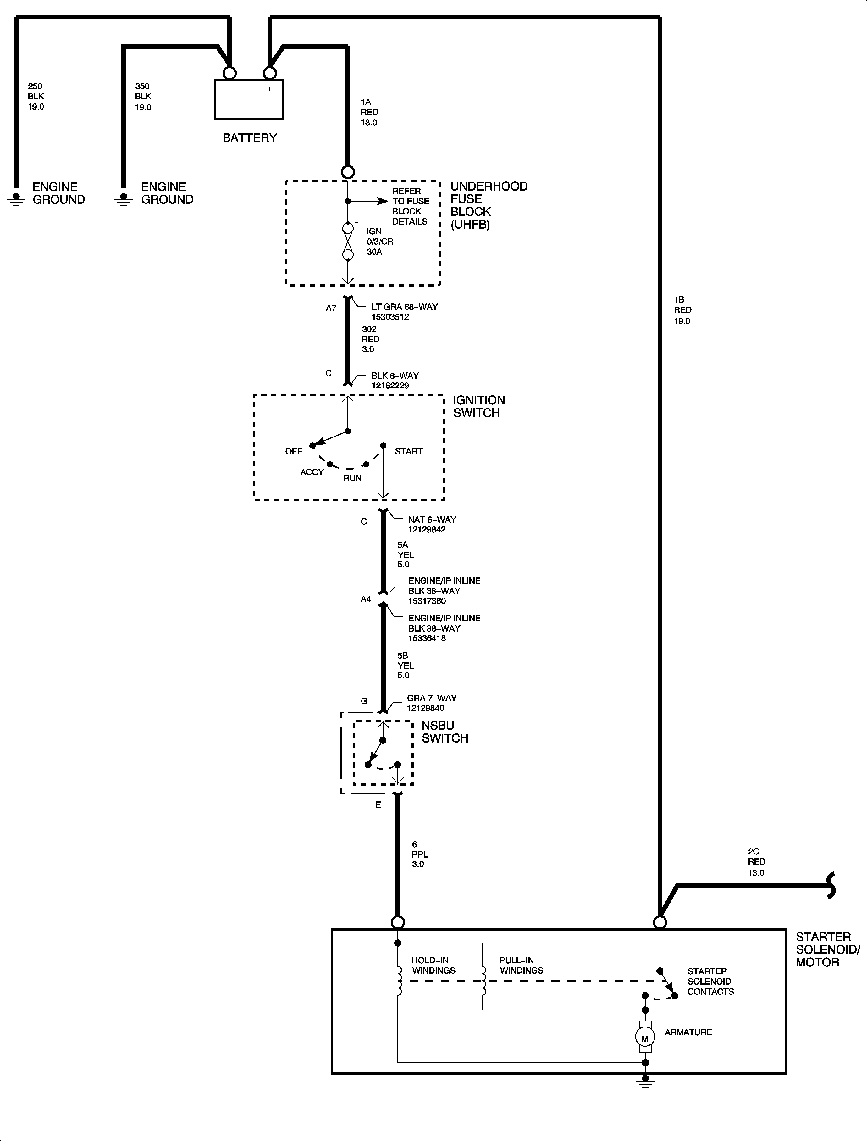
🢒 Starting System Diagnosis
Starting System Diagnosis L61
No Click/No Crank
Click/No Crank
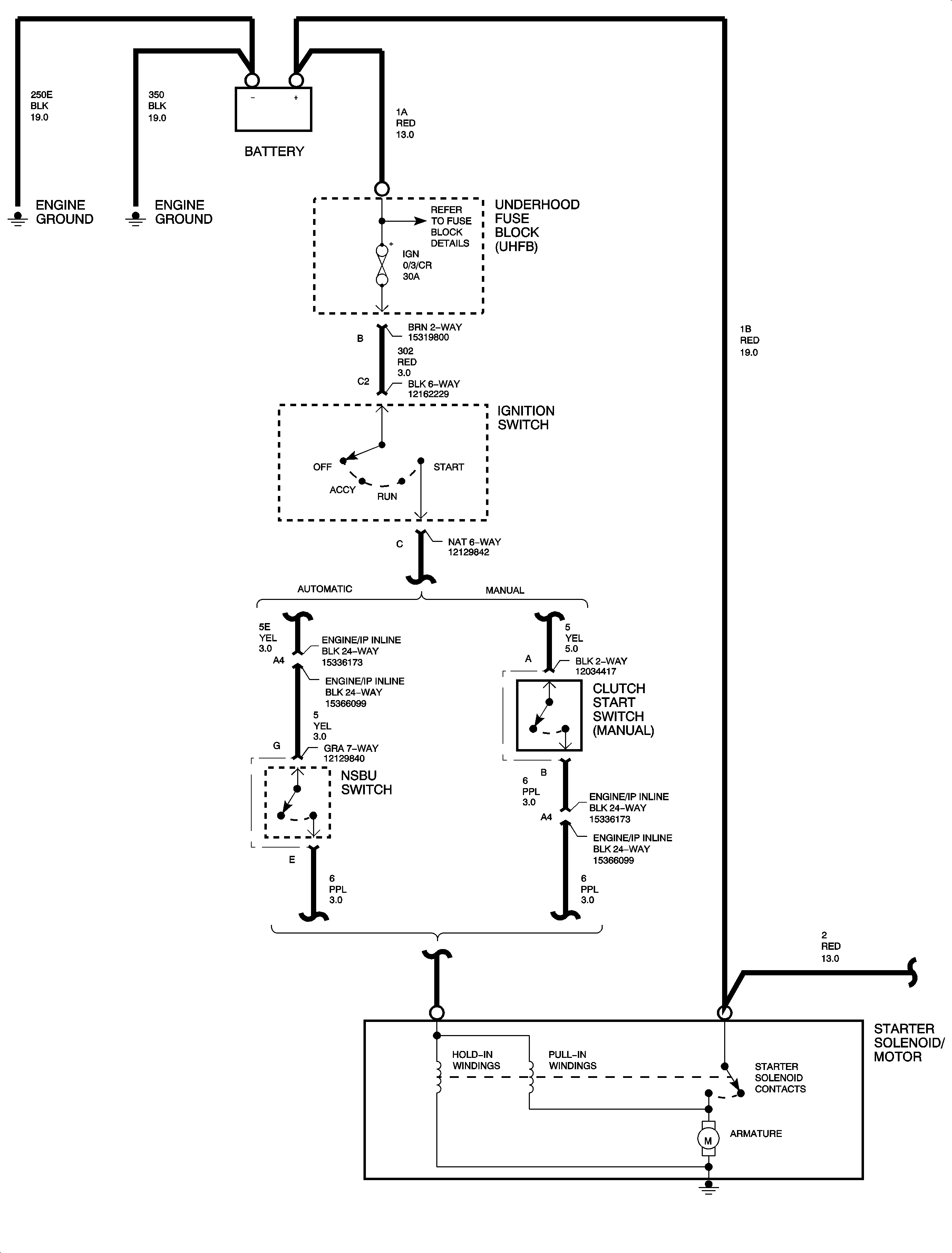
Starting System Diagnosis L81
No Click/No Crank
Click/No Crank