GM Service Manual Online
For 1990-2009 cars only

Object Number: 889446  Size: MF

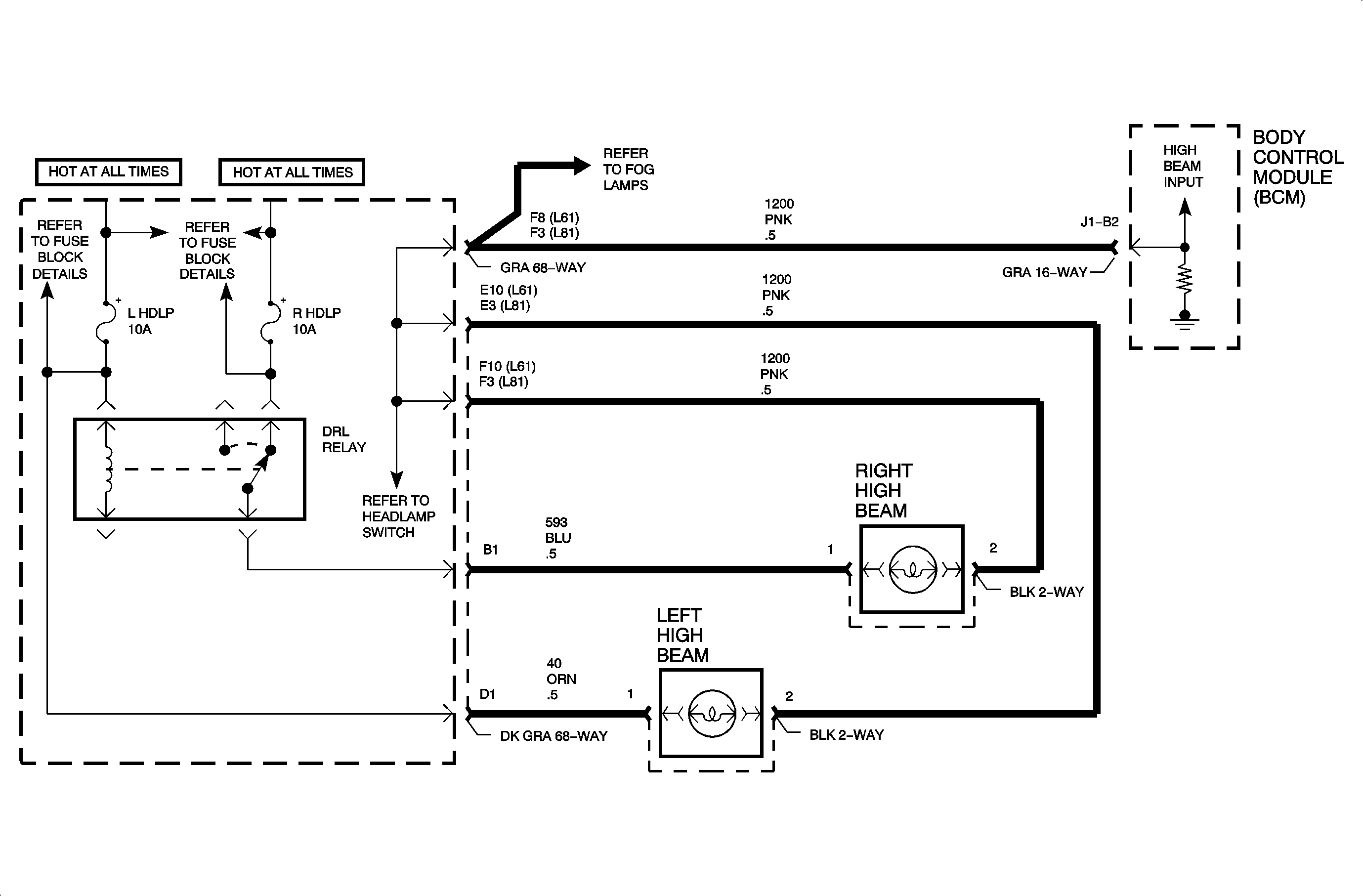
Circuit Description

Daytime running lamps (DRL) are controlled by the body control module (BCM) based on input from the high beam headlight circuit 1200, the low beam headlight circuit 1201, the parking brake circuit 1134, and the ignition switch state.

When DRL operation is desired, the BCM switches circuit 592 to ground. This action energizes the DRL relay. When energized, the DRL relay operates the left high beam headlight and right high beam headlight as a series circuit, one-half of battery voltage across each high beam headlight.

When DRL operation is not desired, the BCM does not provide ground for the DRL relay. When not energized, as when high beam headlights are desired, the DRL relay operates the right and left high beam headlights as a parallel circuit, full battery voltage across each high beam headlight.

For DRL operation, the parking brake must be fully released, the ignition switch must be in the RUN position, and the headlight switch must be in the OFF position. Under normal operating conditions, the feedback voltage to the BCM measured at circuit 1200 is 6-8 volts.

DTC Parameters

    • The ignition is in the RUN position.
    • The headlight switch is in the OFF position.
    • The parking brake is fully released.
    • The voltage on circuit 1200 is greater than 9 volts. The voltage is normally 6-8 volts.

Diagnostic Aids

    • Check for a shorted high beam headlight.
    • Check for poor connection at the BCM. Inspect the harness connectors for backed out terminals, improper terminal mating, broken connector locks, improperly formed or damaged terminals, and poor terminal-to-wire connection (terminal crimped over wire insulation and not conductors).
    • Inspect the wiring harness for damage. Check for broken or chaffed insulation.
    • If a fault is suspected to be intermittent, wiggling the harness wiring may help in locating the fault.

Object Number: 887193  Size: FP