GM Service Manual Online
For 1990-2009 cars only

Object Number: 889384  Size: MF

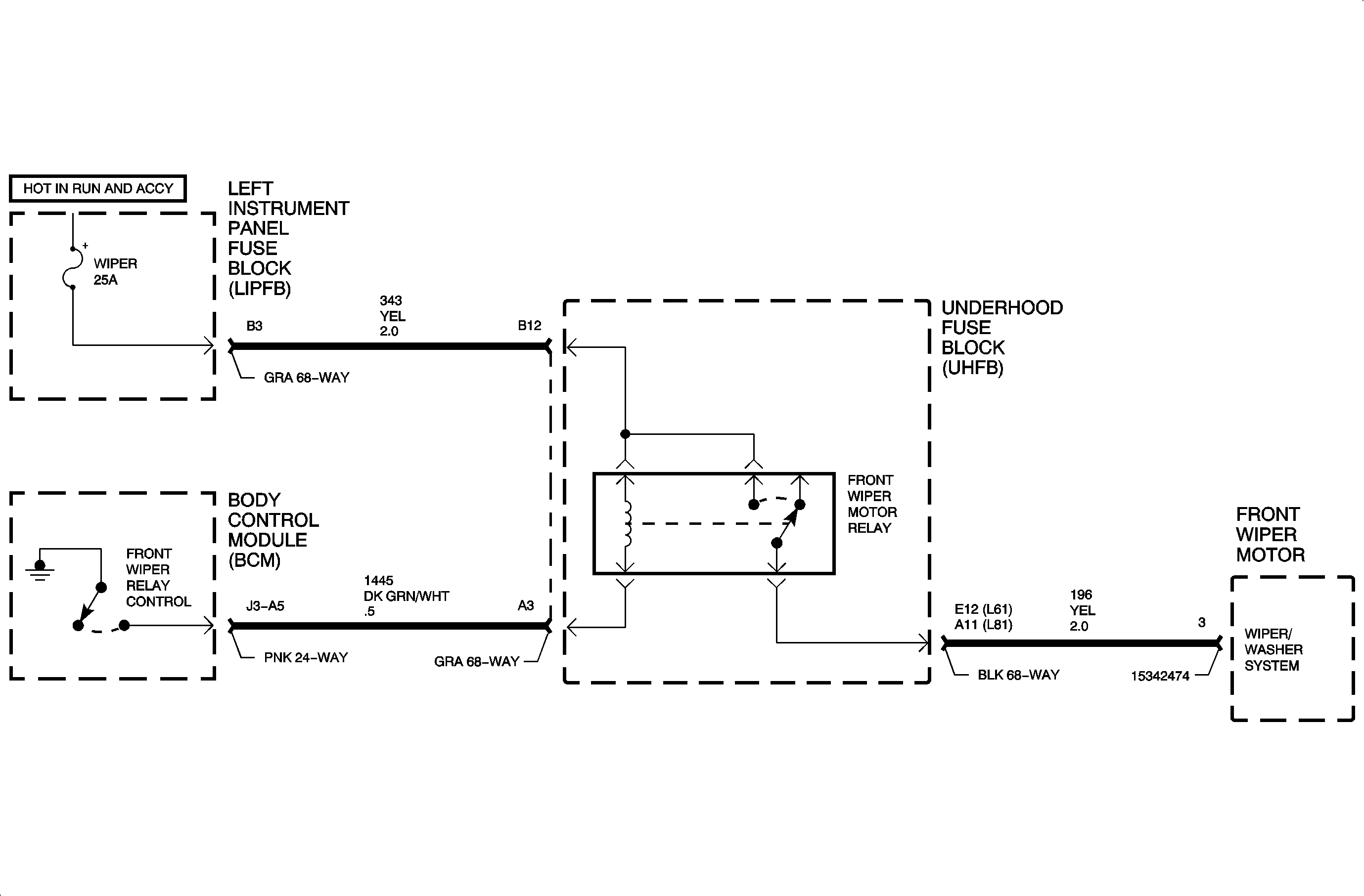
Circuit Description

When intermittent or mist operation of the windshield wiper is selected, battery voltage from the wiper switch is applied to the front wiper input of the body control module (BCM) circuit 96. The BCM responds by switching circuit 1445 to ground. This action energizes the front wiper relay, providing low speed operation of the wiper motor during single swipes.

Control of the wiper during continuous LO or HI speed switch settings is direct wired from the wiper switch to the wiper motor and is not under the control of the BCM.

DTC Parameters

    • The ignition is in the RUN or ACC position.
    • Mist or Intermittent wiper switch setting is selected.
    • Circuit 1445 is shorted-to-battery voltage.

Diagnostic Aids

    • When a shorted-to-battery voltage condition exists in circuit 1445 and the BCM has been requested to activate the front wiper relay, the BCM will attempt to switch circuit 1445 to ground. High current flow will result and the BCM output will go into a protective state. The BCM output will not allow itself to be activated for as much as 3 minutes.
    • Inspect the wiring harness for damage. Check for broken or chaffed insulation.
    • If a fault is suspected to be intermittent, wiggling the harness wiring may help in locating the fault.

Object Number: 890377  Size: FP