GM Service Manual Online
For 1990-2009 cars only
Makes
🢒
Saturn
🢒
2004
🢒
L300/LW300
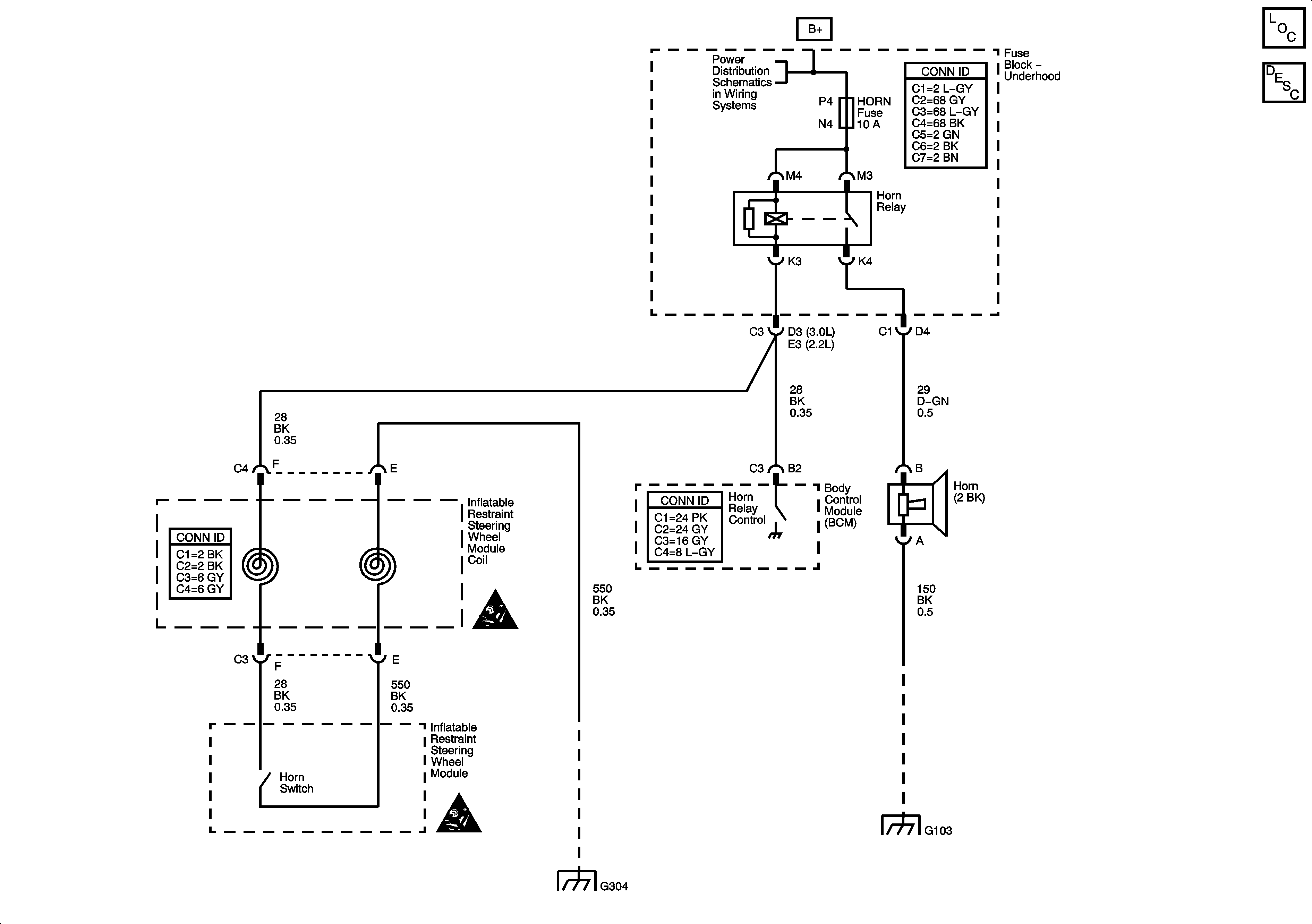
🢒 Horns Schematics
Horns Schematics
Master Electrical Component List
Horns System Description and Operation
Fuse Block - Underhood Bus
SIR Caution for Zoning
SIR Caution for Zoning
G300, G304
G105, G103, G113, G107