GM Service Manual Online
For 1990-2009 cars only

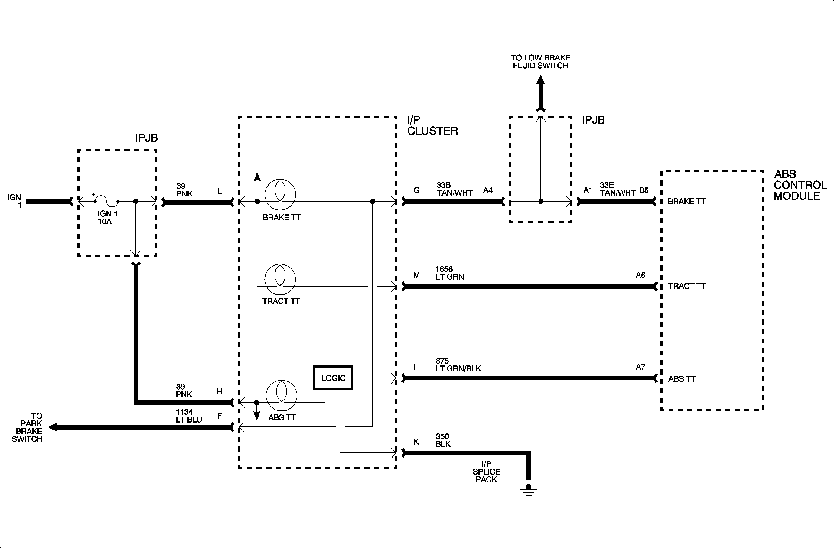
Red Brake Warning Lamp Commanded On By ABS Control Module


Object Number: 909394  Size: MF

The red brake warning lamp can be turned On by the ABS control module in the event that base brake performance is degraded by an ABS fault (such that rear motor circuit may not be at home).

Code Parameters

Code 86 will set if:

Rear motor circuits that have a fault should also have a motor code, in conjunction with code 86.

The ABS control module commands the RED brake warning lamp to turn On.

Diagnostic Aids

This code is set to provide notification that the ABS control module turned On the RED brake warning lamp.

Diagnose the accompanying ABS codes first. If the RED brake lamp remains On after the ABS fault is corrected, diagnose the problem associated with the brake telltale lamp (park brake switch, low brake fluid, etc.).

Code 86 should only set in conjunction with another ABS code. If code 86 sets alone, the ABS control module should be replaced.

Check the tightness of the female terminal grip with a spare male terminal.

Intermittents or opens suspected to be at the connectors can be detected by using a diagnostic service probe. Voltage can be read on wires without disconnecting any connectors.

Check the tightness of the female terminal grip with a spare male terminal.

Wiggle wires while running the vehicle and watching for code to set.