GM Service Manual Online
For 1990-2009 cars only

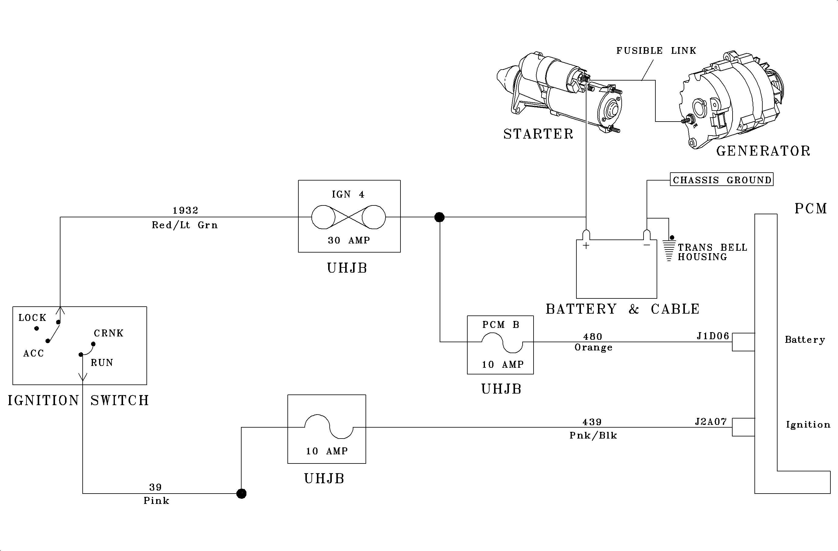
Circuit Description


Object Number: 1212964  Size: MF

The PCM monitors ignition voltage on circuit 439 when powered up. The purpose of this diagnostic trouble code is to detect an unstable ignition voltage to the PCM.

Conditions for Setting the DTC

This DTC sets from an internal PCM failure. The TCM sees battery voltage out of range high or low.

Test Description

Check for DTC P0562 and P0563. If no DTCs are present, replace the PCM.

If DTC P1635 is also set, diagnose DTC P1635 first.