GM Service Manual Online
For 1990-2009 cars only

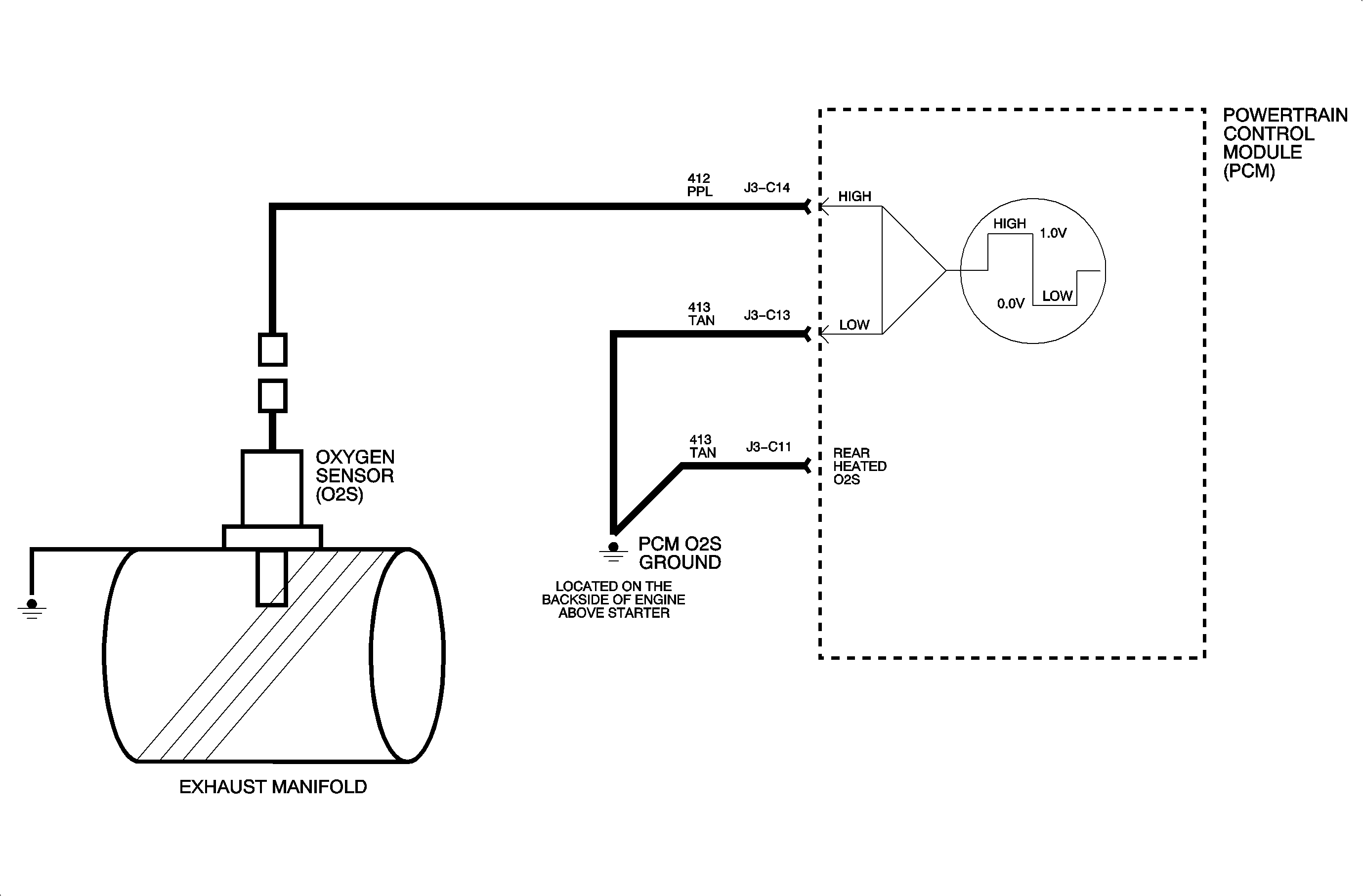
Circuit Description


Object Number: 899769  Size: MF

The oxygen sensor (O2S) consists of a zirconia electrolyte between 2 platinum plates. When the sensor reaches approximately 318°C (600°F), it becomes an electrical source that responds to the oxygen content in the exhaust. The PCM produces a bias voltage of approximately 450 millivolts on the oxygen sensor circuit. When the sensor is cold, it's internal resistance is extremely high, therefore the PCM recognizes the bias as an open circuit. As the sensor warms up, the internal resistance decreases. When the sensor reaches approximately 318°C (600°F), it starts producing a voltage based on the oxygen content in the exhaust stream. This voltage is used by the PCM to determine a rich or lean oxygen sensor signal and adjusts the fuel mixture accordingly.

Conditions for Setting the DTC

Important: The O2S signal is continuously checked once the following conditions are met.

DTC P0131 will set if the O2S voltage is less than 87 mV for 90 seconds

OR

O2S voltage is less than 300 mV in power enrichment (PE) mode for 30 seconds when:

    • The system is in closed loop.
    • No other engine sensor or misfire DTCs have been set.
    • The commanded A/F ratio is approximately 14.7:1.

Diagnostic Aids

If the system is commanding rich, the engine is running lean, the oxygen sensor signal is around 100 mv and short term fuel trim is in the 160s, the system is nearing or at maximum correction.

Review the scan tool malfunction history WOT lean fault. A total of 30 seconds under power enrichment (PE) mode per ignition cycle will set a WOT lean fault to YES if a lean condition occurs. Check the following for possible low O2S voltage:

    • Low fuel pressure
    • Malfunctioning sensor
    • External water on sensor
    • Sensor wire shorted to ground

Object Number: 899882  Size: FP