GM Service Manual Online
For 1990-2009 cars only

ABS Telltale Illuminated on Vehicles Equipped or Not Equipped with ABS, ABS DTC 11 or 12 May also Be Stored in Memory

Subject:ABS Telltale Illuminated on Vehicles Equipped or Not Equipped with ABS, ABS DTC 11 or 12 May Also Be Stored in Memory (Replace Speedometer or Repair Circuit)

Models:1995-1996 Saturns



Condition

The ABS telltale is illuminated on vehicles equipped or not equipped with ABS. If vehicle is equipped with ABS, ABS DTC 11 or 12 may or may not be stored in ABS electronic brake control module.

Cause

This condition may be caused by an inoperative ABS telltale driver circuit, located within the speedometer/odometer assembly; or an open circuit to the ABS telltale driver.

Correction

Refer to the following chart to diagnose and repair the condition.

Important: If the vehicle is equipped with ABS brakes (JL9 or JM4), and any ABS diagnostic trouble codes other than 11 or 12 are stored in ABS electronic brake control module, refer to diagnostic trouble code diagnostics in the appropriate year "Brakes Service Manual."

Procedure


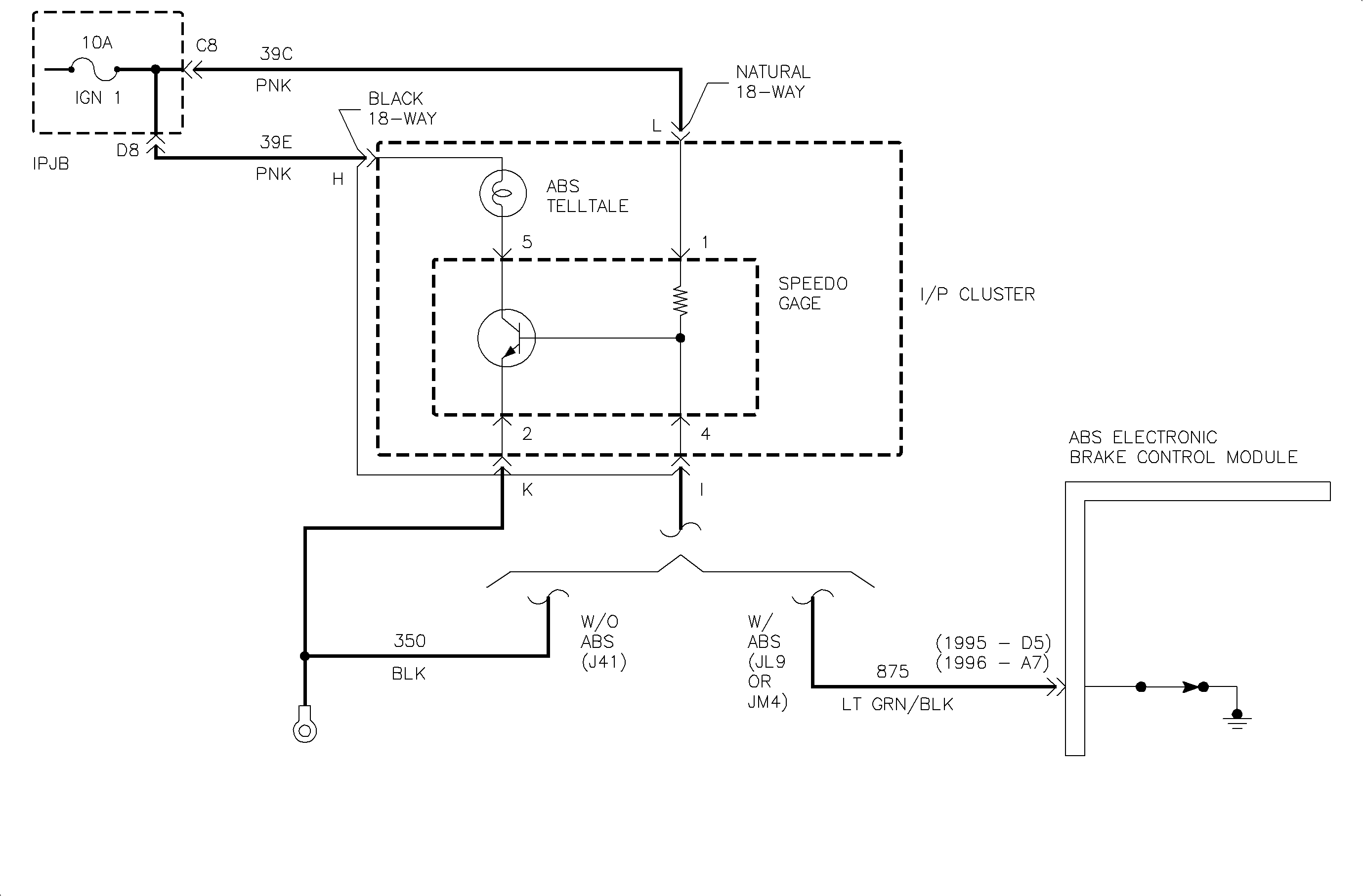
Object Number: 877954  Size: MF

Circuit Description

The ABS telltale is controlled by a drive located inside the speedometer portion of the I/P cluster assembly, on all vehicles. When the ABS electronic brake control module commands the ABS telltale On it will remove the ground from circuit 875. This will cause the driver within the speedometer to be On, supplying ground to the ABS telltale.

For vehicles that are not equipped with ABS, circuit 350 is manufactured into the harness, serving the same function as the ABS electronic brake control module; grounding the driver circuit and turning the ABS telltale Off.

Notes on the Diagnostic Chart

  1. This step will confirm that the ABS electronic brake control module or the vehicle harness is providing the ground to the I/P cluster. If the voltage at terminal I is low, then the ABS telltale should not be illuminated, and the problem must be within the cluster assembly. If this voltage is high, circuits 350, 875 or the ABS electronic brake control module will require further investigation.
  2. The cause has been identified to be at or within the I/P cluster assembly. This could be the result of a poor connection at the black 18-way connector, a broken trace on the flex circuit, or an inoperative driver within the speedometer gage.
  3. The cause has been identified to not be within the I/P cluster assembly. The optional content of the vehicle is now relevant.
  4. Circuit 875 is suspect as open. If problem is not identified with 875, then the ABS diagnostics located in the appropriate year "Brakes Service Manual" must be performed.

ABS Telltale Diagnostic Chart

View Shown Is From the Rear of the Cluster Assembly


Object Number: 878254  Size: FP

Parts Information

Part Number

Description

Model Year

Model Codes

Usage

21023215

Housing Asm - Inst Cstr

95

All

Can Equip (Z49)

21023540

Housing Asm - Inst Cstr

95

All

w/o Can Equip (Z49)

21023539

Housing Asm - Inst Cstr

96

A35, A69

w/o Can Equip (Z49)

21023540

Housing Asm - Inst Cstr

96

A27

w/o Can Equip (Z49)

21023541

Housing Asm - Inst Cstr

96

All

Can Equip (Z49)

21023205

Speedo/Odom Asm

95-96

All

SOHC/MFI (L24 w/o Can Equip (Z49)

21023206

Speedo/Odom Asm

95-96

All

DOHC (LL0 w/o Can Equip (Z49)

21023212

Speedometer Asm

95-96

All

SOHC/MFI (L24 w/Can Equip (Z49)

21023213

Speedometer Asm

95-96

All

DOHC (LL0 w/Can Equip (Z49)

Warranty Information

To receive credit for this repair during the warranty coverage period, submit a claim through the Saturn Dealer System for either:

    • N4310 (Replace Speedometer Head)
    • N4170 (Replace Telltale Housing Assembly)
    • N6360 (Wiring and/or Connector Repair - Instrument Cluster)

If another procedure is performed, refer to the appropriate Electronic Labor Time Guide for the correct Labor Operation Code and Time.