GM Service Manual Online
For 1990-2009 cars only

Sunroof will Not Open or Close, Condition May be Intermittent

Subject:Sunroof Will Not Open or Close, Condition May be Intermittent -- Replace Sunroof Switch

Models:1996 Saturn Sedans and Coupes equipped with power sunroof (CF5), built up to and including VIN TZ118944.



Condition:

Under most conditions, the sunroof will be open and cannot be closed with the switch. However a condition could occur where the sunroof is closed, built cannot be opened. These conditions can be intermittent.

Cause:

This condition may be caused by an internal malfunction of the sunroof switch that may not allow the sunroof to open or close.

Correction:

Perform the following procedure to verify that the sunroof switch is receiving battery voltage and is inoperative.

Important: In the event that the sunroof is stuck in the open position and a sunroof switch is malfunctioning and is not immediately available, refer to Sunroof Closing in this bulletin, and close the sunroof until a sunroof switch is available.

Procedures

Sunroof Switch


    Object Number: 879988  Size: SH
  1. Remove the map lamp lens and bezel assembly from the roof console assembly.
  2. On Coupes, pull the sunroof opening trim finish lace away from the roof console.
  3. Remove the sun visor inboard anchor clips.

  4. Object Number: 878899  Size: SH
  5. Remove 1 screw on the left side of the roof console. Pull down on the roof console and disengage the roof console from the left locator pin allowing the sunroof to hang down.
  6. With the ignition switch in the ACC, ON or RUN position, check for battery voltage at pin A of the sunroof module connector, Black 2-way in-line connector.
  7. If there is battery voltage to pin A of the sunroof module connector and the sunroof is not mechanically binding, refer to the next step and replace the sunroof switch.
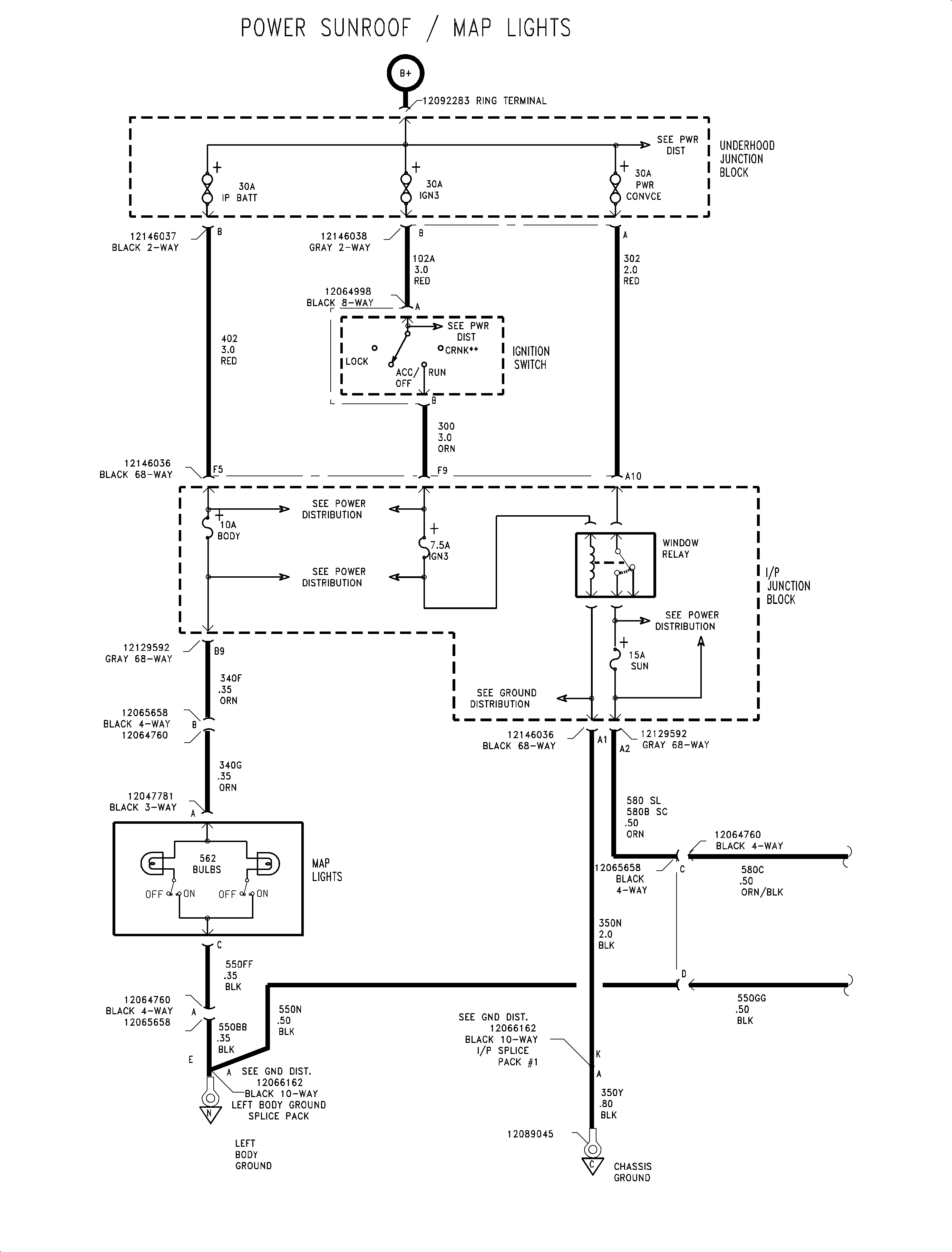
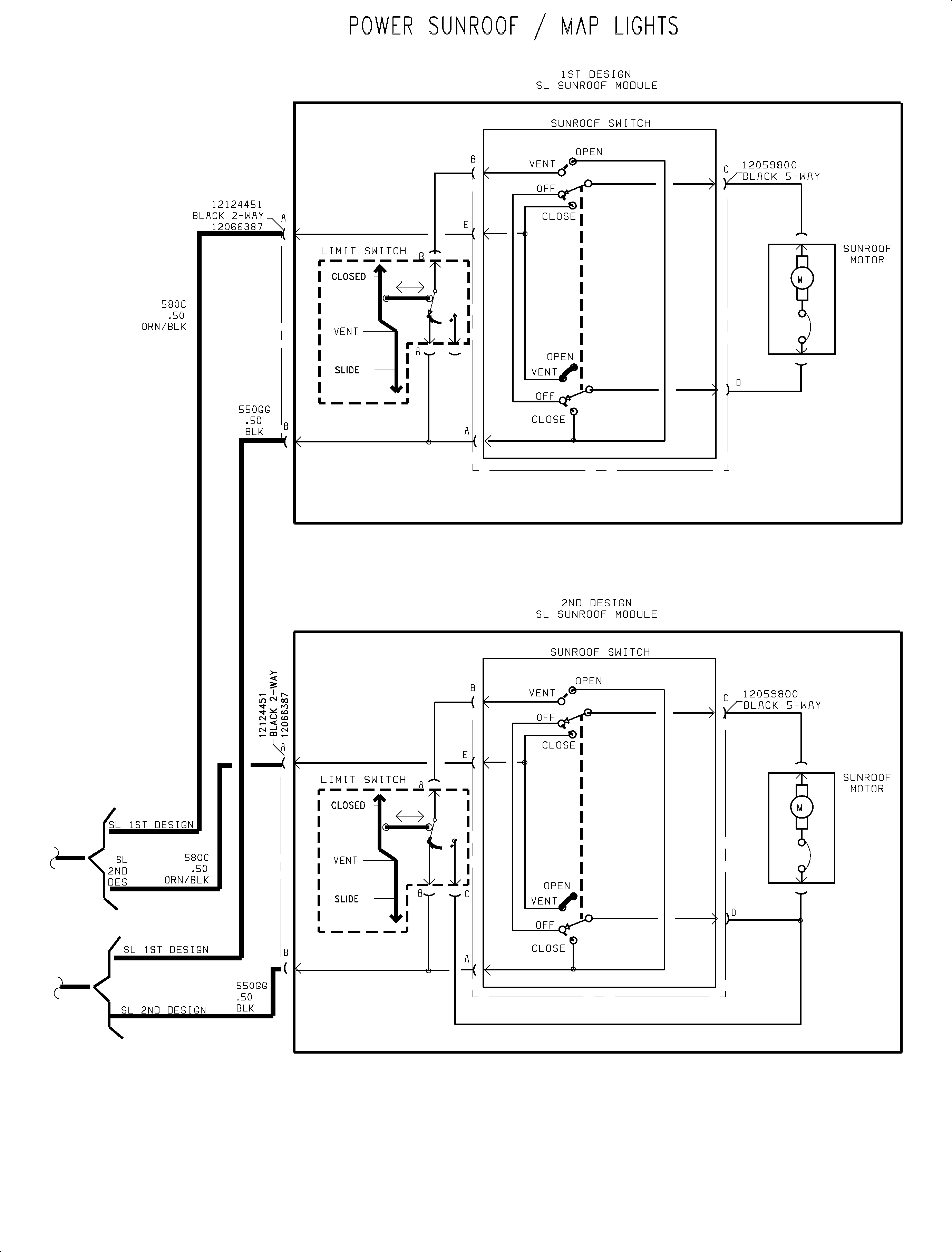
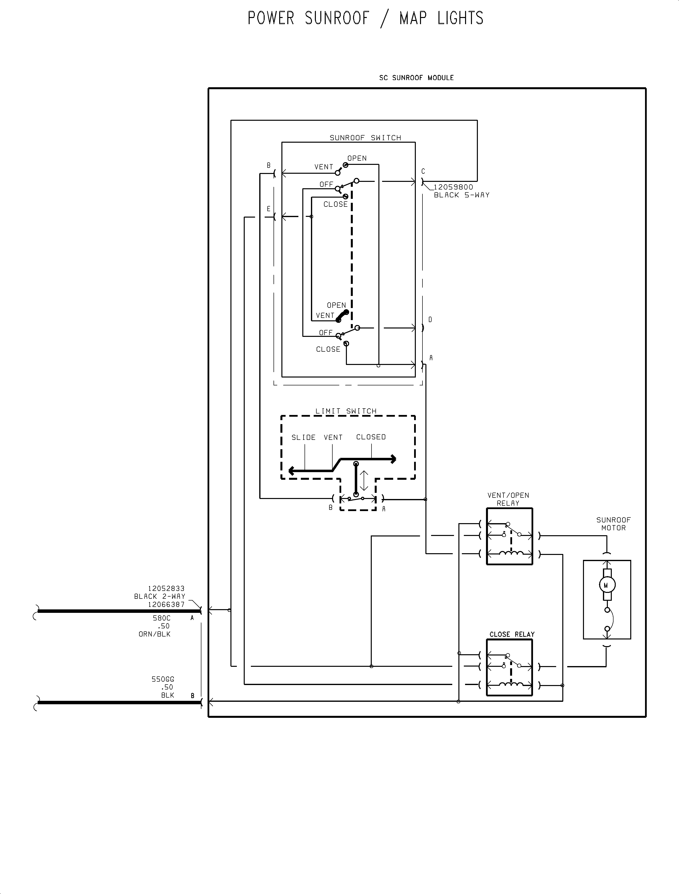
  8. If battery voltage is not present at pin A of the sunroof module connector, refer to Sunroof/Map Light in the Power Distribution section of the Electrical Service Manual for diagnosis procedures. Use the electrical schematics on the last 3 pages of this bulletin for the diagnosis of the sunroof electrical system.

  9. Disconnect the wiring connector to the sunroof switch, depress the tabs on the switch at the roof console and remove the sunroof switch from the roof console.
  10. Remove the sunroof switch and install a new sunroof switch P/N 21022974 -- Gray, P/N 21022975 -- Lt. Biscuit.
  11. Connect the wiring connector to the sunroof switch.
  12. Install the roof console, bezel assembly and map lens.
  13. On coupes, position the sunroof opening trim finish lace back over the roof console.

Sunroof Closing

Coupes

  1. With the roof console hanging down, refer to steps 1-4 of the Sunroof Switch procedure in this bulletin, disconnect the sunroof switch.
  2. Connect a fused jumper between cavities C and E of the sunroof switch connector to power sunroof closed.
  3. Important: The gray terminal adapters, from the connector test adapter kit SA9206Z, can be used in making the required fused jumper.

Sedans

  1. With the roof console hanging down, refer to steps 1-4 of the Sunroof Switch procedure in this bulletin, disconnect the sunroof switch.
  2. Connect a fused jumper between cavities C and E of the sunroof switch connector.
  3. Connect a fused jumper between cavities A and D of the sunroof switch connector to power sunroof closed.
  4. Important: Use care not to damage the female terminals in the sunroof switch connector. The gray terminal adapters, from the connector test adapter kit SA9206Z, can be used in making the required fused jumper. However, there are only 3 Male adapters in a kit so an additional male adapter will be required. The following Saturn Lead Kits can be used as male adapters: 12112313, 12112312, 12116709 and 12112432.

Parts Requirements:

Part Number

Description

21022974

Switch -- Sunroof -- Gray

21022975

Switch -- Sunroof -- Lt. Biscuit

Claim Information:

Case Type

Description

Labor Operation Code

Time

--

VW

Sunroof Switch Replace

N2460

0.40 hrs


Object Number: 881808  Size: FP

Object Number: 881818  Size: FP

Object Number: 881816  Size: FP