GM Service Manual Online
For 1990-2009 cars only

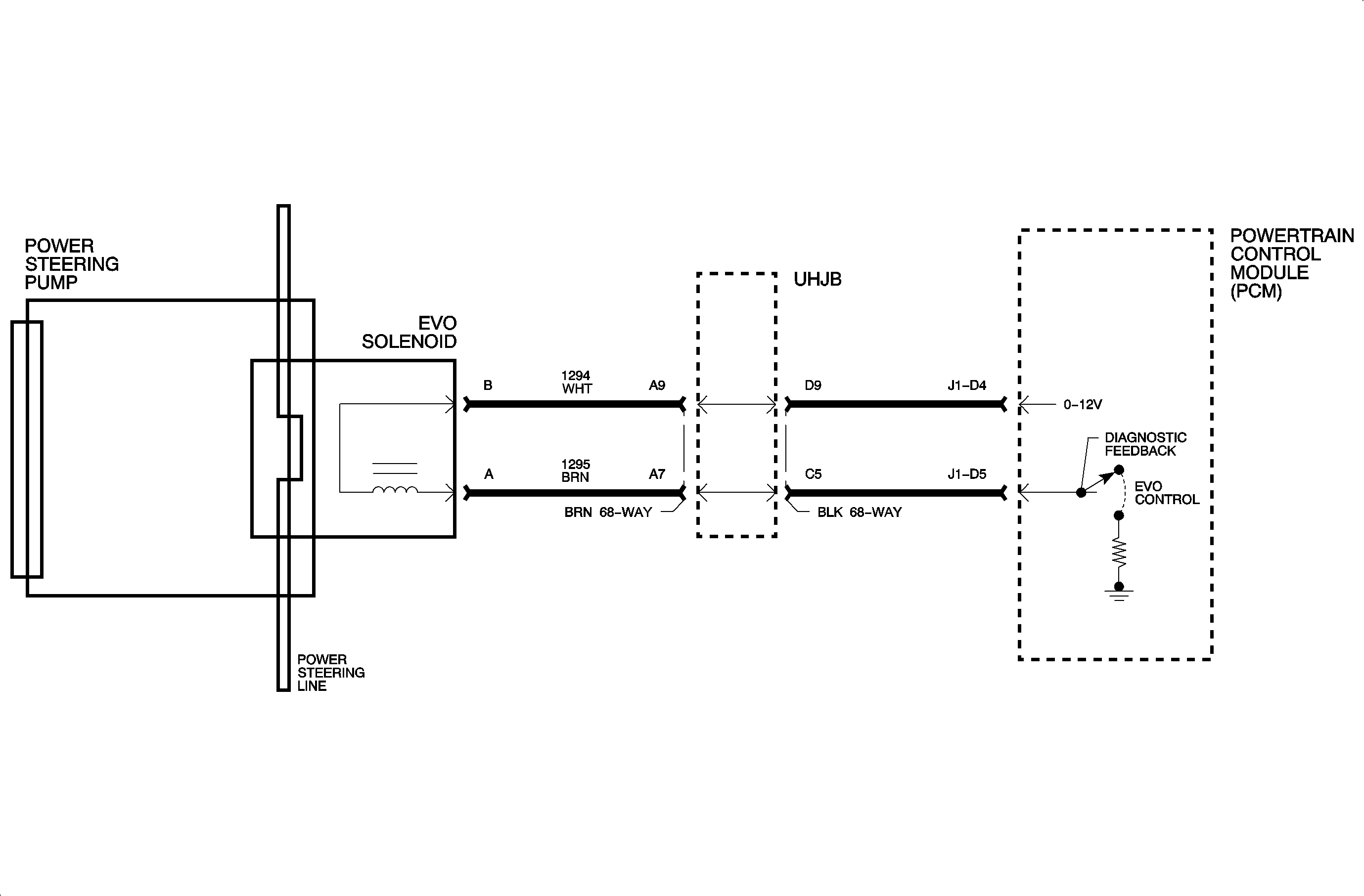
Circuit Description


Object Number: 901591  Size: MF

The electronic variable orifice (EVO) signal is pulse width modulated (PWM) to control the power steering pressure/flow from the power steering pump. The PCM controls the ground and source voltage. When the vehicle speed is 0, current flow is 0 milliamps. When vehicle speed reaches 16 km/h (10 mph), current starts to flow and steering effort begins to increase.

Conditions for Setting the DTC

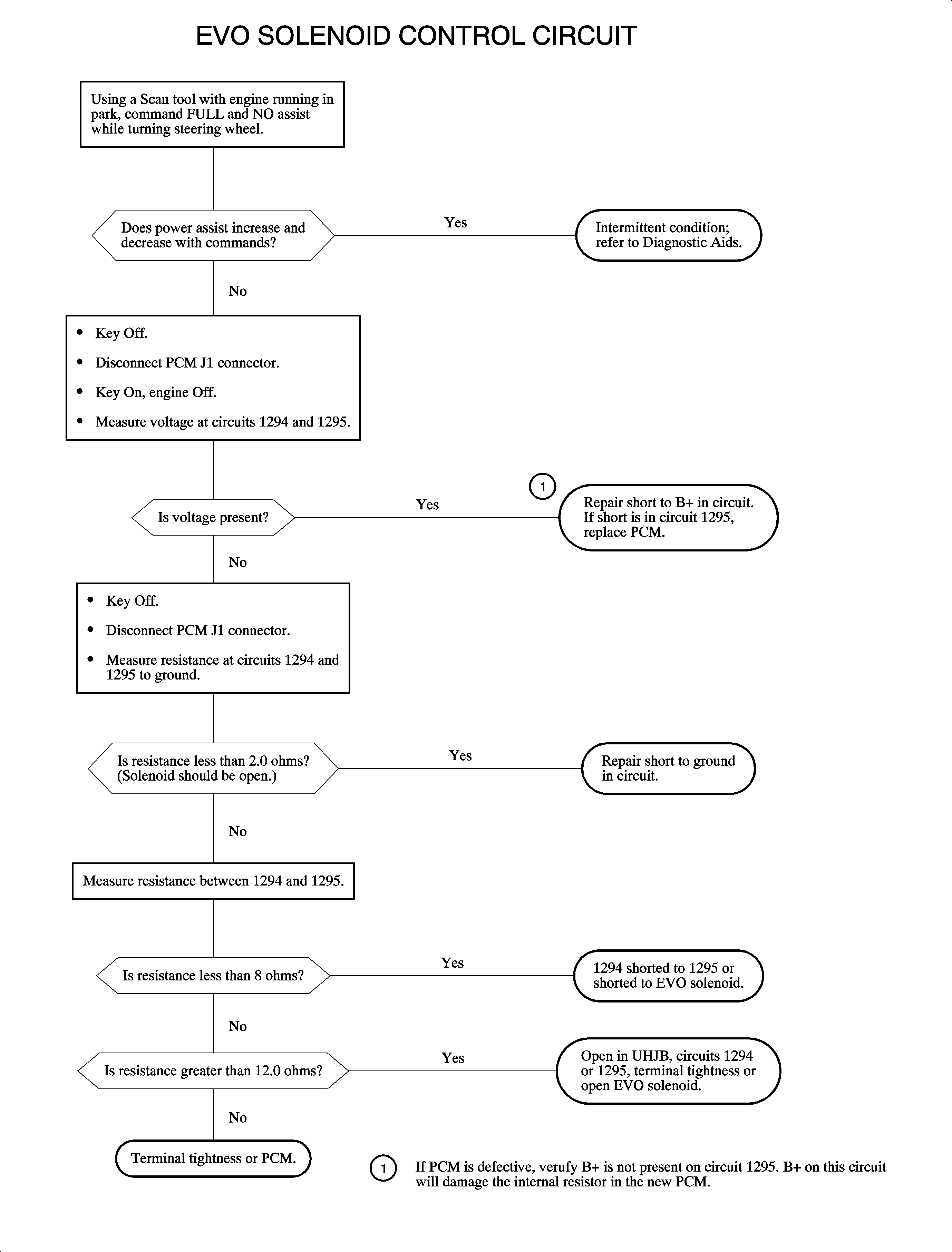
Important: The EVO circuit is continuously checked with the engine running and the EVO commanded, 16 km/h (10 mph).

DTC P1555 will set if the PCM desired current does not match feedback current when:

    • The engine has been running for 2.5 seconds.
    • The EVO is commanded. The VSS is above 16 km/h (10 mph).

Diagnostic Aids

Important: The ignition must be cycled after a repair or DTC P1555 will reset.

    • DTC P1555 may be set by loss of ignition when the vehicle is still moving. This is a normal condition.
    • Review the malfunction history data to verify the failure was feedback low/high. Feedback high indicates a short to B+ on circuit 1294. EVO low indicates an open or short to ground in the circuit.
    • If no DTC is set and the customer complaint is steering effort, refer to the Steering section.
    • In the event a shorted solenoid is detected or a short between circuits 1294 and 1295, the PCM will not provide output voltage on 1294.
    • The scan tool displays EVO output and feedback values to assist in EVO diagnosis. The output is displayed in duty cycle and the feedback in voltage. At idle, when full power steering assist is required, no duty cycle is commanded. As the vehicle speed increases above 16 km/h (10 mph), the output and feedback increase to reduce power steering assist. An increase in both duty cycle, or output, and voltage in, or feedback, as the vehicle speed increases indicates an operational EVO system.

Object Number: 902193  Size: FP