GM Service Manual Online
For 1990-2009 cars only

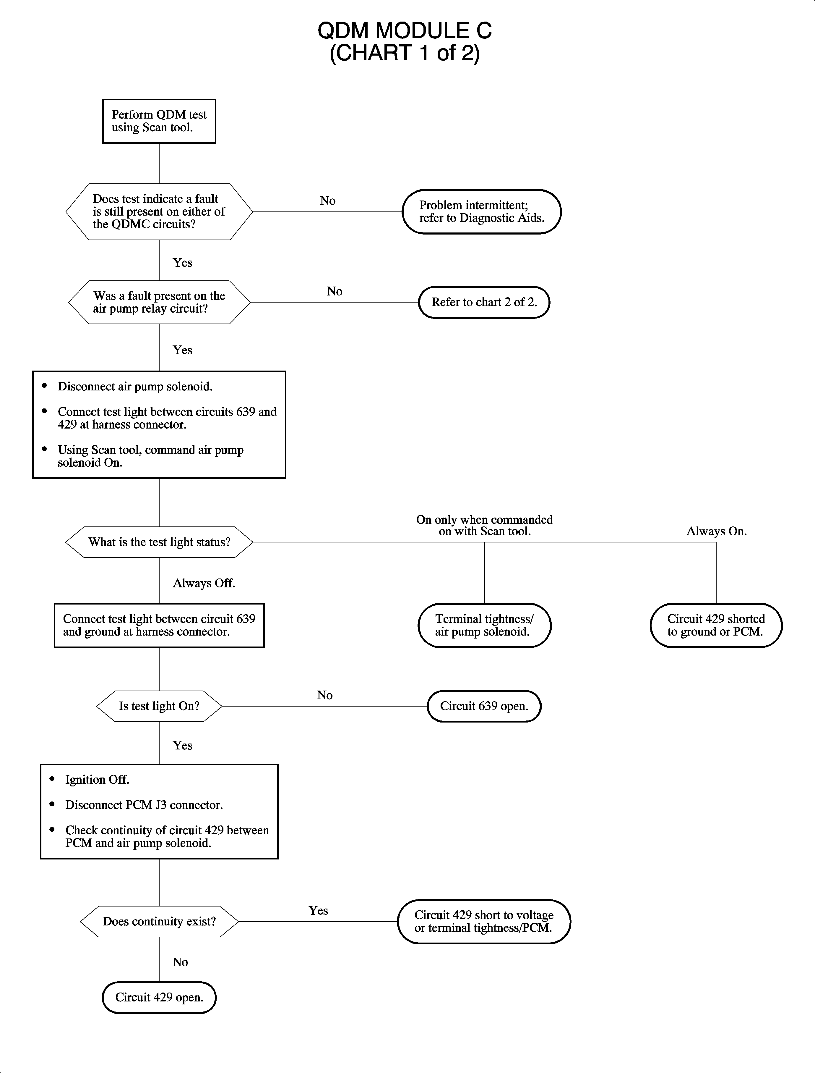
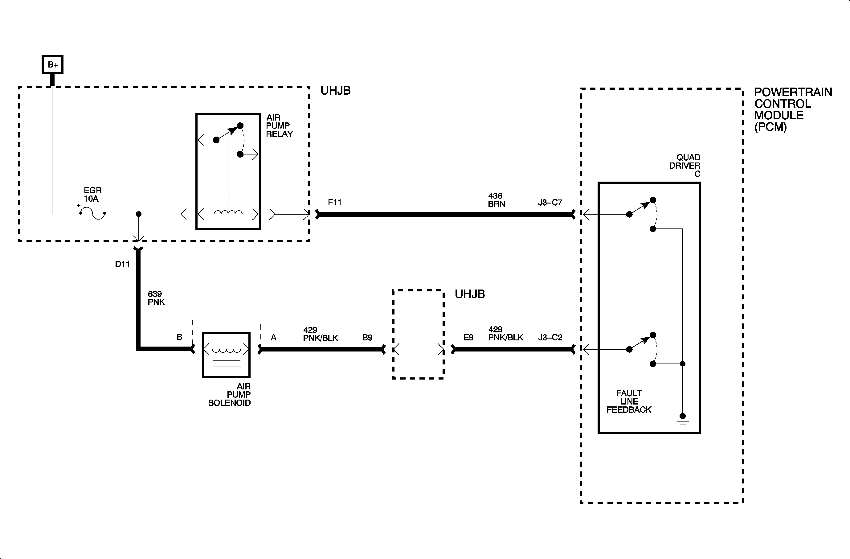
Circuit Description


Object Number: 900804  Size: MF

The quad driver module (QDM) has fault detection logic which compares QDM driver input and output voltages. The logic expects to measure less than 3 volts when the QDM driver is ON and greater than 7 volts when OFF. The QDM has only 1 fault line that will detect a fault on either of the 2 outputs.

Conditions for Setting the DTC

DTC P1670 and/or P1671 will set if there is an open, short to ground, or short to voltage on either the air pump relay or air pump solenoid circuits.

If a fault is detected for 5 seconds, DTC P1671 will set. If a fault is detected for 20 seconds, DTC P1670 will set.

The QDM is continuously checked when the engine is running.

Diagnostic Aids

If 1 output is bad, the PCM will shut down only that QDM output and not the entire quad driver, unless it reaches its thermal limit, short to voltage. If the thermal limit is reached, it will turn OFF both outputs. When the quad driver cools back down, it will turn back ON and this process will start over.


Object Number: 901621  Size: FP

Object Number: 901629  Size: FP