GM Service Manual Online
For 1990-2009 cars only

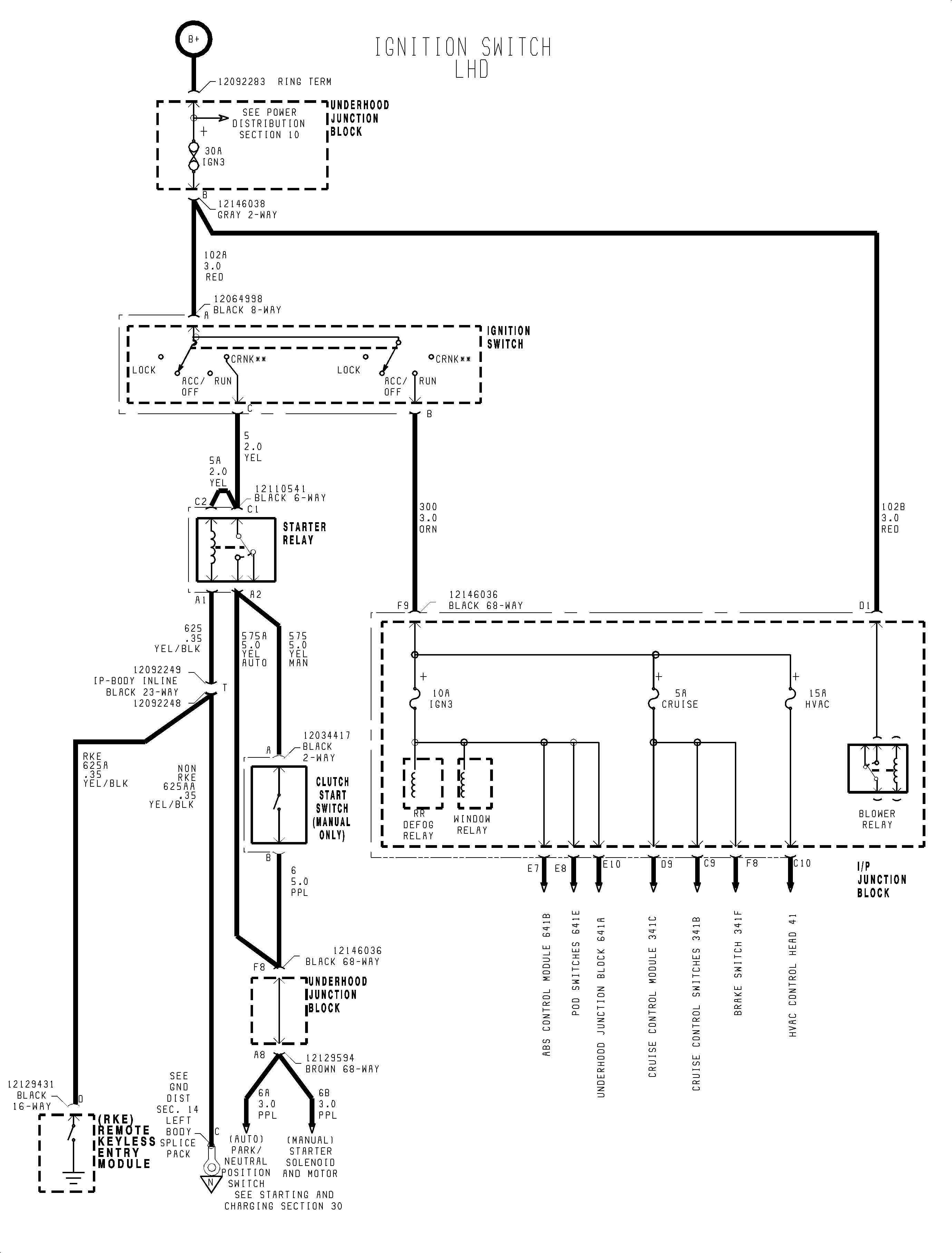
Starting and Charging Schematics Ignition Switch

Figure 1:

1 of 3


Object Number: 907109  Size: FP
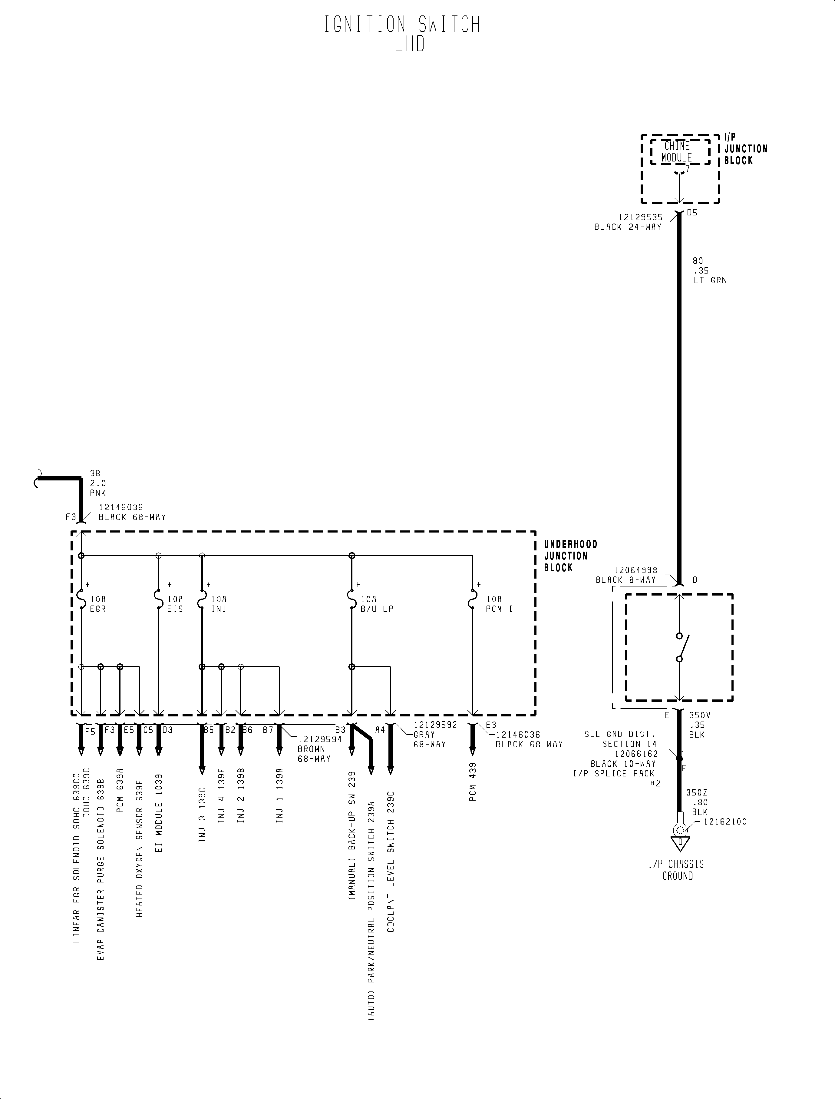
Figure 2:

2 of 3


Object Number: 907113  Size: FP
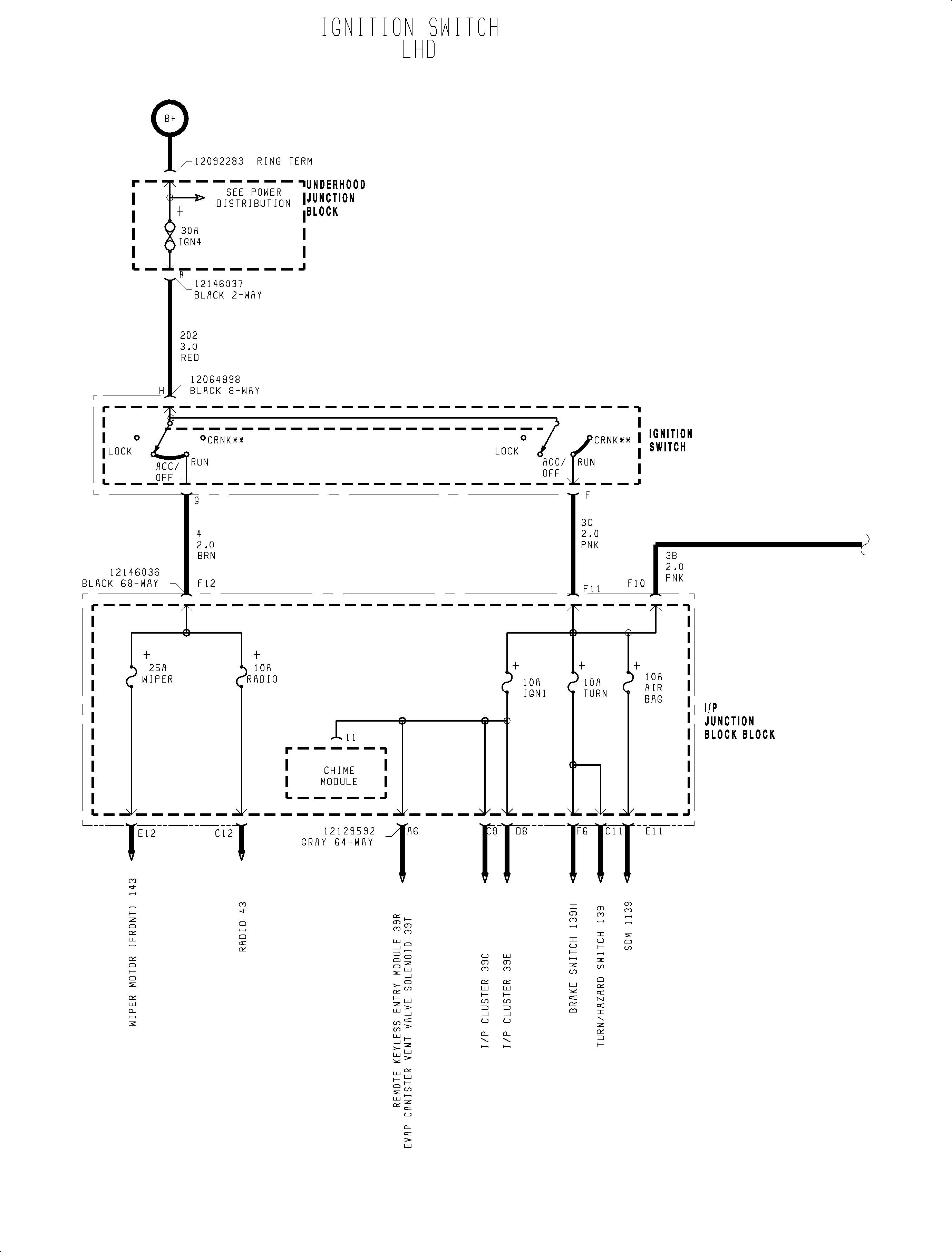
Figure 3:

3 of 3


Object Number: 907117  Size: FP