GM Service Manual Online
For 1990-2009 cars only

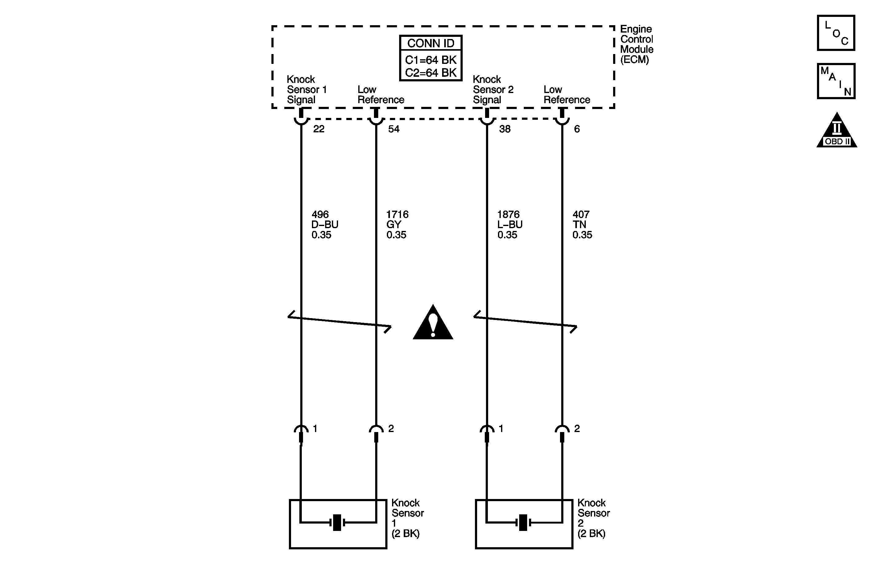
Object Number: 1254431  Size: MF
Engine Controls Component Views
Engine Controls Schematics

Circuit Description

The knock sensor (KS) system enables the engine control module (ECM) to control the ignition timing for the best possible performance while protecting the engine from potentially damaging levels of detonation. The KS system uses two sensors. KS 1 is located on the right side of the engine, or the rear of the engine compartment. KS 2 is located on the left side of the engine, or the front of the engine compartment. The KS produces an AC voltage signal that varies depending on the vibration level during engine operation. The ECM adjusts the spark timing based on the amplitude and the frequency of the KS signal. The ECM receives the KS signal through a signal circuit. The KS ground is supplied by the ECM through a low reference circuit. The ECM learns the minimum and maximum amplitude of the noise the engine produces. The ECM should monitor a normal KS signal within the voltage range. If the ECM detects the KS signal exceeding the voltage range a diagnostic trouble code (DTC) sets. DTC P0328 refers to KS 1 and DTC P0333 refers to KS 2.

Conditions for Running the DTC

    • The engine coolant temperature (ECT) sensor is more than 40°C (104°F).
    • The engine speed more than 2,200 RPM.
    • The engine load is more than 40 percent.

Conditions for Setting the DTC

The KS signal is above the normal operating range.

Action Taken When the DTC Sets

    • The control module stores the DTC information into memory when the diagnostic runs and fails.
    • The malfunction indicator lamp (MIL) will not illuminate.
    • The control module records the operating conditions at the time the diagnostic fails. The control module stores this information in the Failure Records.
    • The driver information center, if equipped, may display a message.

Conditions for Clearing the DTC

    • A current DTC Last Test Failed clears when the diagnostic runs and passes.
    • A history DTC clears after 40 consecutive warm-up cycles, if no failures are reported by this or any other non-emission related diagnostic.
    • Clear the DTC with a scan tool.

Step

Action

Values

Yes

No

Schematic Reference: Engine Controls Schematics

Connector End View Reference: Engine Control Module Connector End Views or Engine Controls Connector End Views

1

Did you perform the Diagnostic System Check-Engine Controls?

--

Go to Step 2

Go to Diagnostic System Check - Engine Controls

2

  1. Turn OFF the ignition.
  2. Disconnect the affected knock sensor (KS).
  3. Turn ON the ignition, with the engine OFF.
  4. Measure the voltage from the KS signal circuit on the engine control module (ECM) side of the KS connector to a good ground with a DMM.
  5. Measure the voltage from the KS signal circuit on the sensor side of the KS connector to a good ground with a DMM.

Does the DMM display a voltage above the specified value?

1 V

Go to Step 6

Go to Step 3

3

  1. Measure the voltage from the KS low reference circuit on the ECM side of the KS connector to a good ground with a DMM.
  2. Measure the voltage from the KS low reference circuit on the sensor side of the KS connector to a good ground with a DMM.

Does the DMM display a voltage above the specified value?

1 V

Go to Step 7

Go to Step 4

4

  1. Inspect for a loose or broken vehicle accessory and/or accessory bracket.
  2. If a condition is found, repair as necessary.

Did you find and correct the condition?

--

Go to Step 10

Go to Step 5

5

  1. Start the engine.
  2. Inspect for excessive engine mechanical noise.
  3. If a condition is found, repair as necessary.

Did you find and correct the condition?

--

Go to Step 10

Go to Detonation/Spark Knock

6

Test the KS signal circuit for a short to voltage. Refer to Circuit Testing and Wiring Repairs in Wiring Systems.

Did you find and correct the condition?

--

Go to Step 10

Go to Step 8

7

Test the KS low reference circuit for a short to voltage. Refer to Circuit Testing and Wiring Repairs in Wiring Systems.

Did you find and correct the condition?

--

Go to Step 10

Go to Step 8

8

Test for an intermittent and for a poor connection at the ECM. Refer to Testing for Intermittent Conditions and Poor Connections and Connector Repairs in Wiring Systems.

Did you find and correct the condition?

--

Go to Step 10

Go to Step 9

9

Replace the ECM. Refer to Engine Control Module Replacement .

Did you complete the replacement?

--

Go to Step 10

--

10

  1. Clear the DTCs with a scan tool.
  2. Turn OFF the ignition for 90 seconds.
  3. Start the engine.
  4. Operate the vehicle within the Conditions for Running the DTC. You may also operate the vehicle within the conditions that you observed from the Freeze Frame/Failure Records.

Does the DTC fail this ignition?

--

Go to Step 2

Go to Step 11

11

Observe the Capture Info with a scan tool.

Are there any DTCs that have not been diagnosed?

--

Go to Diagnostic Trouble Code (DTC) List

System OK