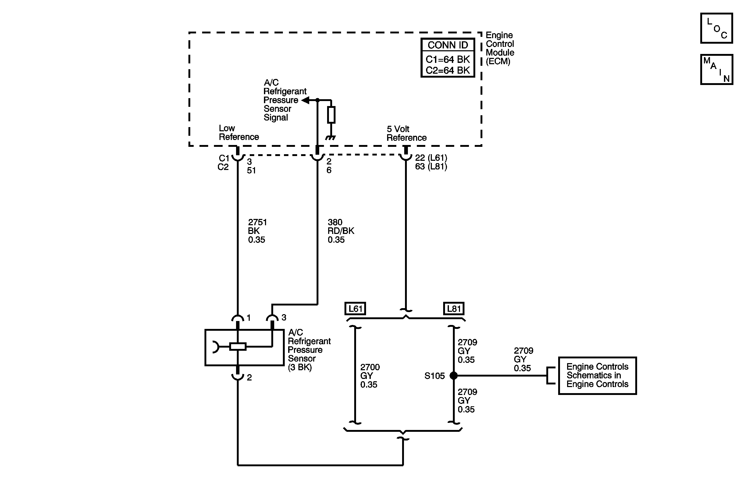
The engine control module (ECM) monitors the high side refrigerant pressure through the A/C refrigerant pressure sensor. The ECM supplies a 5.0 volt reference and a low reference to the sensor. Changes in the A/C refrigerant pressure cause the A/C refrigerant pressure sensor signal to the ECM to vary. When the pressure is high, the signal voltage is high. When the pressure is low, the signal voltage is low. When pressure is high, the ECM commands the cooling fans on. When pressure is too high or too low, the ECM will not allow the A/C compressor clutch to engage.
| • | Engine is running. |
| • | Battery voltage is between 11 to 18 volts. |
| • | The ECM detects that the A/C pressure is less than 0 psi (0.01 volts). |
| • | The ECM detects that the A/C pressure is more than 446 psi (4.94 volts). |
| • | The ECM will not illuminate the malfunction indicator lamp (MIL). |
| • | The ECM stores the Failure Records. |
| • | The A/C compressor clutch is disabled. |
| • | The history DTC will clear after 40 consecutive ignition cycles have occurred without a malfunction. |
| • | The DTC can be cleared by using the scan tool. |
| • | The DTC will become history if the ECM no longer detects a failure. |
Test the following conditions:
| • | Visually inspect the sensor for contamination or damage. |
| • | Inspect for the following that may affect the sensors accuracy: |
| - | A malfunction within the refrigerant system causing high pressure. |
| - | Visually inspect the A/C components and lines for damage. |
| • | Refer to Testing for Intermittent Conditions and Poor Connections in Wiring Systems. |
The numbers below refer to the step numbers on the diagnostic table.
Tests for the proper operation of the circuit in the low voltage range.
Tests for the proper operation of the circuit in the high voltage range. If the fuse in the jumper opens when you perform this test, the signal circuit is shorted to ground.
Tests for a short to voltage in the 5 volt reference circuit.
Tests for a high resistance or an open in the low reference circuit.
Step | Action | Values | Yes | No |
|---|---|---|---|---|
Connector End View Reference: HVAC Connector End Views | ||||
1 | Did you perform the HVAC Diagnostic System Check? | -- | Go to Step 2 | |
2 |
Important: The ambient air temperature must be above 5°C (40°F).
Does the A/C compressor operate? | -- | Go to Step 3 | |
3 |
Does the scan tool indicate that the A/C refrigerant pressure parameter is within the specified range? | 0.1-4.9 V | Go to Diagnostic Aids | Go to Step 4 |
Does the scan tool indicate that the A/C Refrigerant Pressure parameter is less than the specified value? | 0.1 V | Go to Step 5 | Go to Step 11 | |
Does the scan tool indicate that the A/C Refrigerant pressure parameter is greater than the specified value? | 4.9 V | Go to Step 6 | Go to Step 9 | |
Does the voltage measure less than the specified value? | 4.9 V | Go to Step 7 | Go to Step 8 | |
Does the resistance measure less than the specified value? | 5 ohms | Go to Step 13 | Go to Step 12 | |
8 | Test the 5 volt reference circuit of the A/C refrigerant pressure sensor for a short to voltage. Refer to Circuit Testing and Wiring Repairs in Wiring Systems. Did you find and correct the condition? | -- | Go to Step 17 | Go to Step 14 |
9 | Test the 5 volt reference circuit of the A/C refrigerant pressure sensor for a short to ground, a high resistance, or an open. Refer to Circuit Testing and Wiring Repairs in Wiring Systems. Did you find and correct the condition? | -- | Go to Step 17 | Go to Step 10 |
10 | Test the signal circuit of the A/C refrigerant pressure sensor for a short to ground, a high resistance, or an open. Refer to Circuit Testing and Wiring Repairs in Wiring Systems. Did you find and correct the condition? | -- | Go to Step 17 | Go to Step 14 |
11 | Test the signal circuit of the A/C refrigerant pressure sensor for a short to voltage. Refer to Circuit Testing and Wiring Repairs in Wiring Systems. Did you find and correct the condition? | -- | Go to Step 17 | Go to Step 14 |
12 |
Did you find and correct the condition? | -- | Go to Step 17 | Go to Step 14 |
13 | Inspect for poor connections at the harness connector of the A/C refrigerant pressure sensor. Refer to Testing for Intermittent Conditions and Poor Connections and Connector Repairs in Wiring Systems. Did you find and correct the condition? | -- | Go to Step 17 | Go to Step 15 |
14 | Inspect for poor connections at the harness connector of the engine control module. Refer to Testing for Intermittent Conditions and Poor Connections and Connector Repairs in Wiring Systems. Did you find and correct the condition? | -- | Go to Step 17 | Go to Step 16 |
15 | Replace the A/C refrigerant pressure sensor. Refer to Air Conditioning (A/C) Refrigerant Pressure Sensor Replacement in Heating, Ventilation and Air Conditioning. Did you complete the replacement? | -- | Go to Step 17 | -- |
16 |
Important: Perform the programming procedure for the engine control module. Replace the engine control module. Refer to Engine Control Module Replacement in Engine Controls-2.2L or Engine Control Module Replacement in Engine Controls-3.0L. Did you complete the replacement? | -- | Go to Step 17 | -- |
17 |
Does the DTC reset? | -- | Go to Step 2 | System OK |