GM Service Manual Online
For 1990-2009 cars only

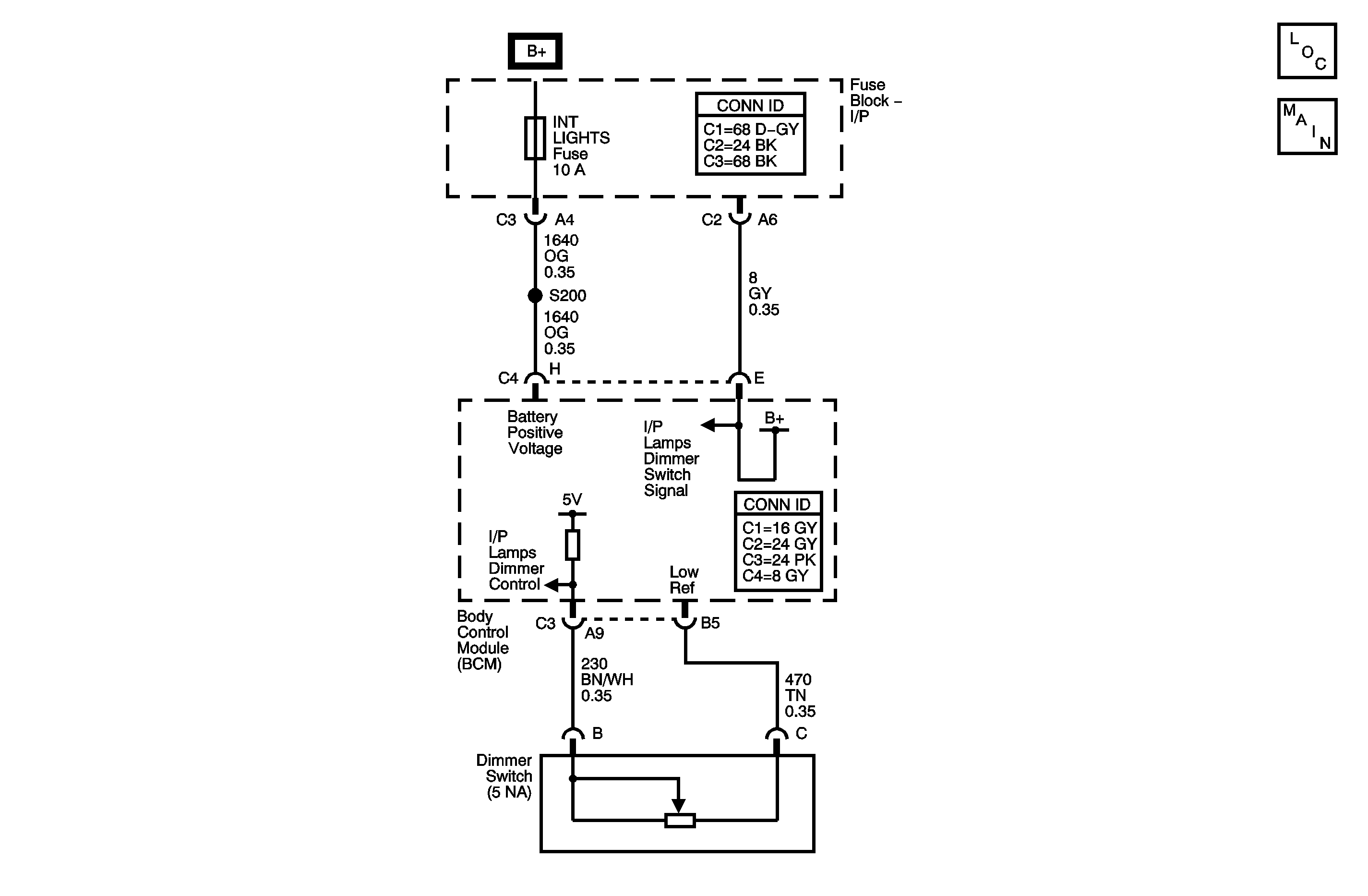
Object Number: 1351223  Size: MF

Circuit Description

The body control module (BCM) supplies voltage to the instrument panel dimmer switch through the instrument panel dimmer switch signal circuit. The dimmer switch varies the voltage and returns the new voltage to the BCM through the dimmer switch signal return circuit. The BCM uses this voltage to determine the illumination level of the instrument panel lamps.

Conditions for Running the DTC

The park lamp input to the BCM is active (park or headlamps on).

Conditions for Setting the DTC

Any of the following conditions will set this DTC:

    • The dimmer switch signal is open or shorted to ground.
    • The dimmer switch signal return is open or shorted to ground.

Action Taken When the DTC Sets

The illumination of the instrument panel lamps is forced to full intensity.

Conditions for Clearing the DTC

    • The conditions for setting the DTC are no longer present.
    • A history DTC clears after 100 malfunction free ignition cycles.
    • The BCM receives the clear code command from the scan tool.

Diagnostic Aids

If the DTC is a history DTC, the problem may be intermittent. Refer to Testing for Intermittent Conditions and Poor Connections in Wiring Systems.

Test Description

The numbers below refer to the step numbers on the diagnostic table.

  1. The normal operating voltage of the instrument panel dimmer switch is 0.4-4.5 volts.

  2. This step determines if there is a problem with the dimmer switch.

Step

Action

Value(s)

Yes

No

Schematic Reference: Interior Lights Dimming Schematics

1

Did you perform the Lighting System Diagnostic System Check?

--

Go to Step 2

Go to Diagnostic System Check - Lighting Systems

2

  1. Install a scan tool.
  2. Turn ON the ignition, with the engine OFF.
  3. With a scan tool, observe the I/P Dimmer Input data parameter in the Interior Lamps data list.

Does the scan tool indicate that the I/P Dimmer Input parameter is within the specified range?

0.4-4.5 volts

Go to Testing for Intermittent Conditions and Poor Connections in Wiring Systems

Go to Step 3

3

  1. Turn OFF the ignition.
  2. Disconnect the instrument panel dimmer switch.
  3. Turn ON the ignition, with the engine OFF.
  4. With a scan tool, observe the I/P Dimmer Input data parameter.

Does the scan tool indicate that the I/P Dimmer Input data parameter is greater than the specified value?

4.5 volts

Go to Step 5

Go to Step 4

4

Test the 5 volt reference circuit and the instrument panel lamps dimmer switch signal circuit for an open, high resistance, or short to ground. Refer to Circuit Testing and Wiring Repairs in Wiring Systems.

Did you find and correct the condition?

--

Go to Step 9

Go to Step 6

5

Inspect for poor connections at the harness connector of the instrument panel dimmer switch. Refer to Testing for Intermittent Conditions and Poor Connections and Connector Repairs in Wiring Systems.

Did you find and correct the condition?

--

Go to Step 9

Go to Step 7

6

Inspect for poor connections at the harness connector of the body control module. Refer to Testing for Intermittent Conditions and Poor Connections and Connector Repairs in Wiring Systems.

Did you find and correct the condition?

--

Go to Step 9

Go to Step 8

7

Replace the instrument panel dimmer switch.

Did you complete the replacement?

--

Go to Step 9

Go to Step 9

8

Important: Perform the set up procedure for the body control module. Refer to Body Control Module (BCM) Programming/RPO Configuration in Body Control System.

Replace the body control module. Refer to Body Control Module Replacement in Body Control System .

Did you complete the replacement?

--

Go to Step 9

--

9

  1. Use the scan tool in order to clear the DTCs.
  2. Operate the vehicle within the Conditions for Running the DTC as specified in the supporting text.

Does the DTC reset?

--

Go to Step 2

System OK