GM Service Manual Online
For 1990-2009 cars only

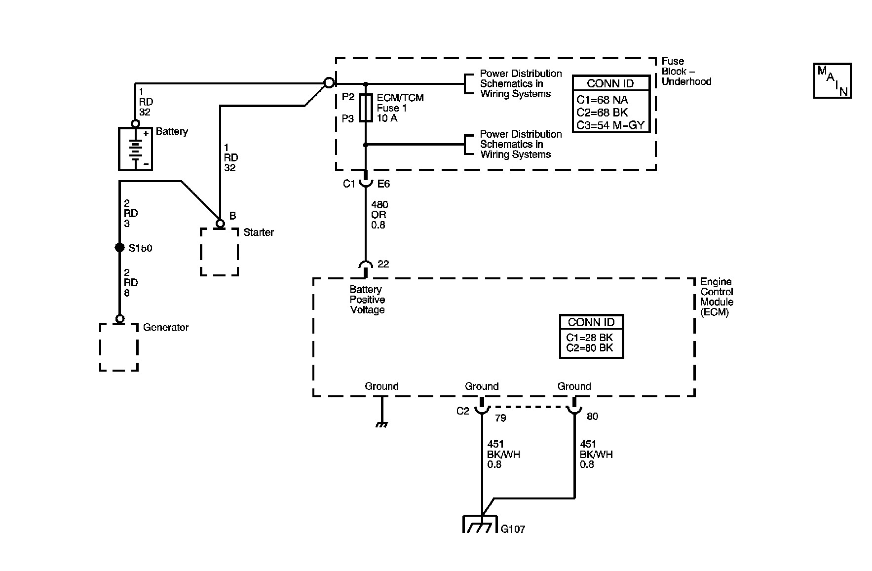
Object Number: 884335  Size: MF
Starting and Charging Schematics
Power and Grounding Connector End Views
Power and Grounding Component Views
Power and Grounding Connector End Views
Power and Grounding Connector End Views
Engine Control Module Connector End Views
Engine Controls Component Views
Power and Grounding Component Views

Circuit Description

The ECM checks the system voltage to make sure that the voltage stays within the proper range. Damage to components, and incorrect input can occur when the voltage is out of range. The ECM monitors the system voltage over an extended length of time. If the ECM detects an excessively low system voltage, DTC P0562 will set.

Conditions for Running the DTC

System voltage between 9.5 and 18 volts.

Conditions for Setting the DTC

    • The ECM detects a system voltage below 10.5 Volts for 4 minutes.
    • Engine speed above 1,300 RPM.

Action Taken When the DTC Sets

    • The ECM will not illuminate the charge indicator.
    • The ECM will not illuminate the malfunction indicator lamp (MIL).
    • The ECM will store conditions which were present when the DTC set as Fail Records data only.

Conditions for Clearing the DTC

    • The ECM will command the message OFF after one trip in which the diagnostic test has been run and passed.
    • The history DTC will clear after 40 consecutive warm-up cycles have occurred without a malfunction.
    • The DTC can be cleared by using the scan tool Clear DTC Information function.

Step

Action

Value(s)

Yes

No

Connector End View Reference: Inline Harness Connector End Views in Wiring Systems or Engine Control Module Connector End Views in Engine Controls - 2.2L (L61)

1

Did you perform the Engine Electrical Diagnostic System Check?

--

Go to Step 3

Go to Diagnostic System Check - Engine Electrical

2

  1. Install a scan tool.
  2. Operate the vehicle within the conditions for running the DTC as specified in the supporting text.
  3. Using the scan tool, observe the specific DTC Information for DTC P0562 until the test runs.

Does the scan tool indicate that DTC P0562 has passed this ignition cycle?

--

Go to Testing for Intermittent Conditions and Poor Connections in Wiring Systems

Go to Step 3

3

  1. Start the engine.
  2. Turn Off all accessories.
  3. With a scan tool, observe the Ignition 1 parameter in the ECM data list .

Does the scan tool indicate that the Ignition 1 parameter is greater than the specified range?

10.5 V

Go to Step 7

Go to Step 4

4

Measure the voltage at the battery terminals and compare it with the Ignition 1 parameter in the ECM data list.

Are the battery voltage and ECM Ignition 1 readings different by more than the value specified?

0.5 V

Go to Step 5

Go to Charging System Test

5

Test the battery positive voltage circuit of the ECM for a high resistance. Refer to Circuit Testing and Wiring Repairs in Wiring Systems.

Did you find and correct the condition?

--

Go to Step 8

Go to Step 6

6

Inspect for poor connections at the harness connector of the ECM. Refer to Testing for Intermittent Conditions and Poor Connections and Connector Repairs in Wiring Systems.

Did you find and correct the condition?

--

Go to Step 8

Go to Step 7

7

Important: The replacement ECM must be programmed.

Replace the ECM. Refer to Engine Control Module Replacement in Engine Controls - 2.2L (L61).

Did you complete the replacement?

--

Go to Step 8

--

8

  1. Review and record the scan tool Fail Records data.
  2. Use the scan tool in order to clear the DTC.
  3. Operate the vehicle within the Conditions for Running the DTC as specified in the supporting text.
  4. Using the scan tool, observe the Specific DTC Information for DTC P0562 until the test runs.

Does the scan tool indicate that DTC P0562 failed this ignition?

--

Go to Step 3

System OK