GM Service Manual Online
For 1990-2009 cars only
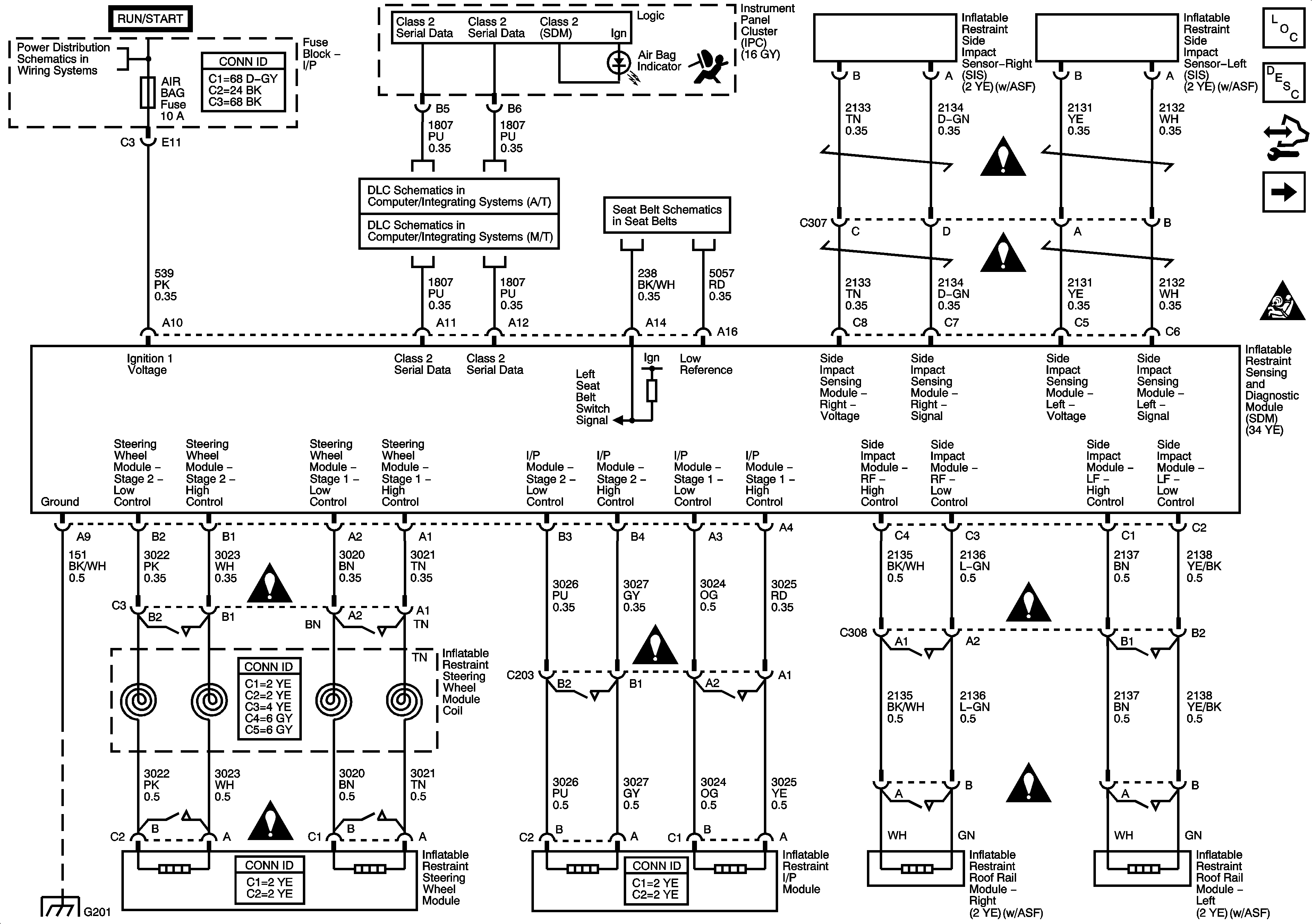
Figure 1:

Module and Sensors


Object Number: 1501774  Size: FS
Figure 2:

Pretentioners


Object Number: 1501775  Size: FS