GM Service Manual Online
For 1990-2009 cars only

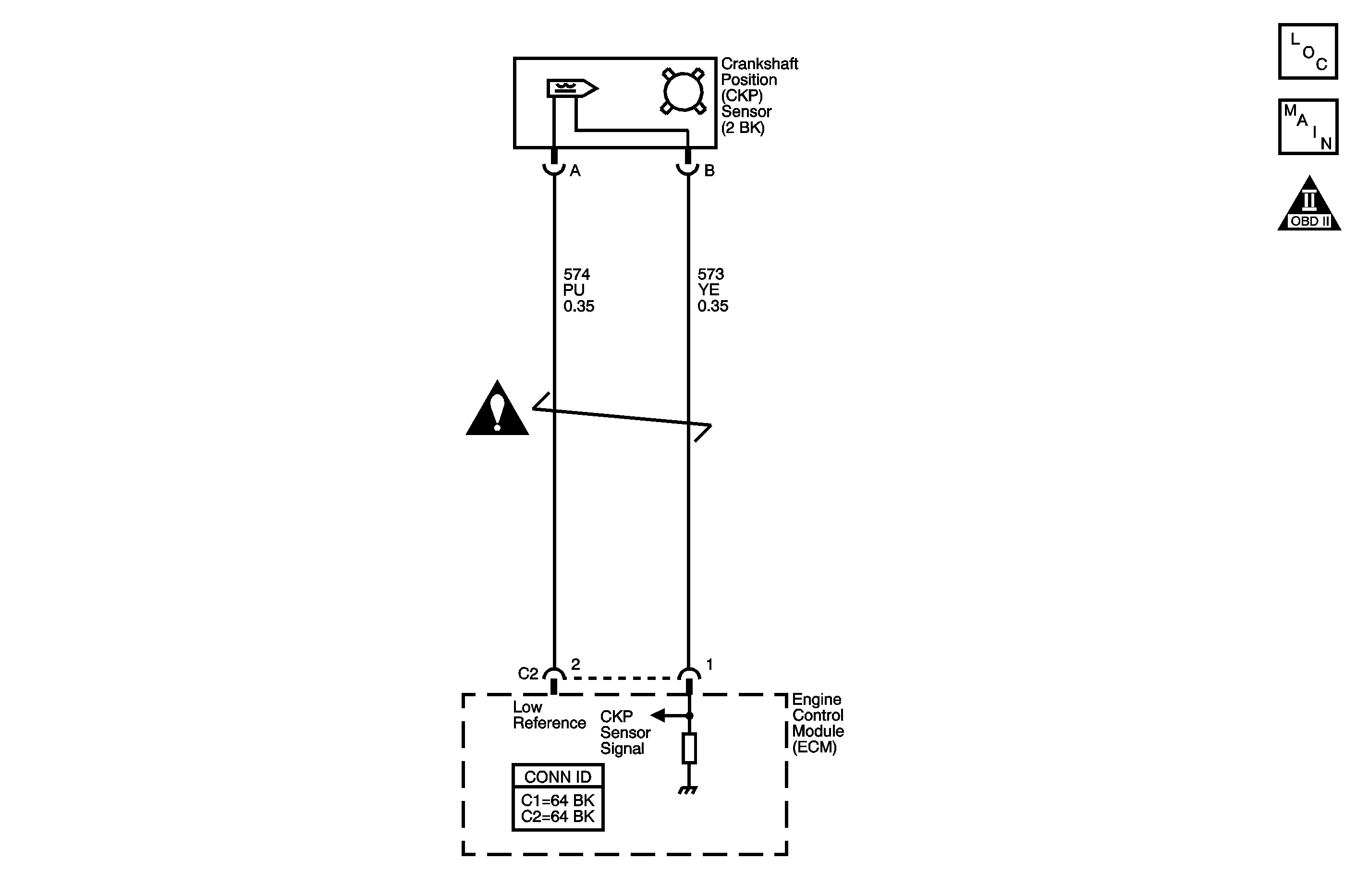
Object Number: 1247677  Size: MF
Engine Controls Component Views
Engine Controls Schematics

Circuit Description

The crankshaft position (CKP) sensor is a variable reluctance sensor. The CKP sensor indicates the crankshaft speed and position. The CKP sensor produces an AC voltage of different amplitude and frequency. The frequency depends on the velocity of the crankshaft. The AC voltage output depends on the crankshaft position and the battery voltage. The CKP sensor connects to the engine control module (ECM) through the following circuits:

    • The CKP sensor signal circuit
    • The low reference circuit

If the ECM detects an excessive number of resyncs from the CKP sensor, DTC P0336 sets.

DTC Descriptor

This diagnostic procedure supports the following DTC:

DTC P0336 Crankshaft Position (CKP) Sensor Performance

Conditions for Running the DTC

    • The engine is running.
    • DTC P0336 runs continuously once the above condition is met.

Conditions for Setting the DTC

The ECM detects more than 15 CKP resyncs within 256 seconds.

Action Taken When the DTC Sets

    • The control module illuminates the malfunction indicator lamp (MIL) on the second consecutive ignition cycle that the diagnostic runs and fails.
    • The control module records the operating conditions at the time the diagnostic fails. The first time the diagnostic fails, the control module stores this information in the Failure Records. If the diagnostic reports a failure on the second consecutive ignition cycle, the control module records the operating conditions at the time of the failure. The control module writes the operating conditions to the Freeze Frame and updates the Failure Records.

Conditions for Clearing the MIL/DTC

    • The control module turns OFF the malfunction indicator lamp (MIL) after 3 consecutive ignition cycles that the diagnostic runs and does not fail.
    • A current DTC, Last Test Failed, clears when the diagnostic runs and passes.
    • A history DTC clears after 40 consecutive warm-up cycles, if no failures are reported by this or any other emission related diagnostic.
    • Clear the MIL and the DTC with a scan tool.

Step

Action

Values

Yes

No

Schematic Reference: Engine Controls Schematics

Connector End View Reference: Engine Controls Connector End Views or Engine Control Module Connector End Views

1

Did you perform the Diagnostic System Check - Vehicle?

--

Go to Step 2

Go to Diagnostic System Check - Vehicle in Vehicle DTC Information

2

Attempt to start the engine.

Does the engine start and run?

--

Go to Step 3

Go to Step 4

3

  1. Observe the Freeze Frame/Failure Records for this DTC.
  2. Turn OFF the ignition for 30 seconds.
  3. Start the engine.
  4. Operate the vehicle within the Conditions for Running the DTC. You may also operate the vehicle within the conditions that you observed from the Freeze Frame/Failure Records.

Did the DTC fail this ignition cycle?

--

Go to Step 4

Go to Intermittent Conditions

4

Test the crankshaft position (CKP) sensor signal circuit of the CKP sensor for an intermittent condition. Refer to Testing for Intermittent Conditions and Poor Connections and Wiring Repairs in Wiring Systems.

Did you find and correct the condition?

--

Go to Step 11

Go to Step 5

5

Test the low reference circuit of the CKP sensor for an intermittent condition. Refer to Testing for Intermittent Conditions and Poor Connections and Wiring Repairs in Wiring Systems.

Did you find and correct the condition?

--

Go to Step 11

Go to Step 6

6

Test for an intermittent and for a poor connection at the engine control module (ECM). Refer to Testing for Intermittent Conditions and Poor Connections and Connector Repairs in Wiring Systems.

Did you find and correct the condition?

--

Go to Step 11

Go to Step  7

7

Test for an intermittent and for a poor connection at the CKP sensor. Refer to Testing for Intermittent Conditions and Poor Connections and Connector Repairs in Wiring Systems.

Did you find and correct the condition?

--

Go to Step 11

Go to Step 8

8

  1. Remove the CKP sensor. Refer to Crankshaft Position Sensor Replacement .
  2. Visually inspect the CKP sensor for the following conditions:
  3. • Physical damage
    • Loose or improper installation
    • Wiring routed too closely to secondary ignition components
  4. The following conditions may cause this DTC to set:
  5. • Electromagnetic interference in the CKP sensor circuits
    • Foreign material passing between the CKP sensor and the reluctor wheel
    • Insufficient fuel

Did you find and correct the condition?

--

Go to Step 11

Go to Step 9

9

Visually inspect the CKP reluctor wheel for the following conditions:

    • Physical damage
    • Improper installation
    • Excessiveness play or looseness

Refer to Crankshaft and Bearing Cleaning and Inspection in Engine Mechanical.

Did you find and correct the condition?

--

Go to Step 11

Go to Step 10

10

Replace the CKP sensor. Refer to Crankshaft Position Sensor Replacement .

Did you complete the replacement?

--

Go to Step 11

--

11

  1. Clear the DTCs with a scan tool.
  2. Turn OFF the ignition for 30 seconds.
  3. Start the engine.
  4. Operate the vehicle within the Conditions for Running the DTC. You may also operate the vehicle within the conditions that you observed from the Freeze Frame/Failure Records.

Did the DTC fail this ignition?

--

Go to Step 2

Go to Step 12

12

Observe the Capture Info with a scan tool.

Are there any DTCs that have not been diagnosed?

--

Go to Diagnostic Trouble Code (DTC) List - Vehicle in Vehicle DTC Information

System OK