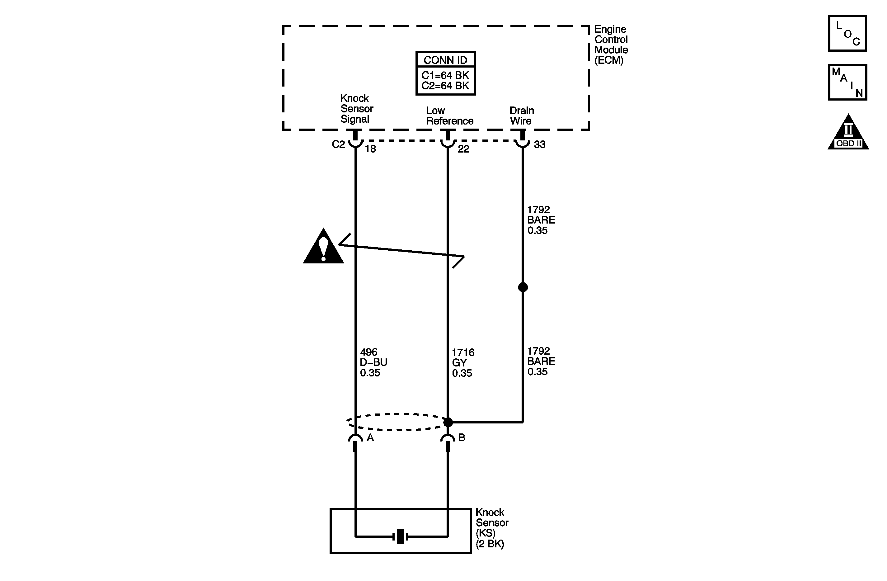
The Knock Sensor (KS) System enables the engine control module (ECM) to control the ignition timing for the best possible performance while protecting the engine from potentially damaging levels of detonation. The KS is located on the intake side of the engine block. The KS produces an AC voltage signal that varies depending on the vibration level during engine operation. The ECM adjusts the spark timing based on the amplitude and the frequency of the KS signal. The ECM receives the KS signal through a signal circuit. The KS ground is supplied by the ECM through a low reference circuit. The ECM learns a minimum KS noise level at idle and uses calibrated values for the rest of the RPM range. The ECM should monitor a normal KS signal within the noise channel. If the ECM detects the KS signal outside of the noise channel, or the KS signal is not present, this DTC sets.
This diagnostic procedure supports the following DTC:
DTC P0327 Knock Sensor (KS) Circuit Low Frequency
| • | DTCs P0117, P0118, P0122, P0123 are not set. |
| • | The engine has been running for more than 20 seconds. |
| • | The engine speed is between 1,800-2,400 RPM. |
| • | The engine coolant temperature (ECT) is more than 70°C (158°F) |
| • | The manifold absolute pressure (MAP) is more than 55 kPa. |
| • | DTC P0327 runs continuously when the above conditions are met. |
| • | The maximum minus the minimum voltage is less than 0.059 volt. |
| • | The KS signal is outside of the assigned noise channel or the KS signal is not present. |
| • | The condition exists for 10 seconds. |
| • | The control module illuminates the malfunction indicator lamp (MIL) on the second consecutive ignition cycle that the diagnostic runs and fails. |
| • | The control module records the operating conditions at the time the diagnostic fails. The first time the diagnostic fails, the control module stores this information in the Failure Records. If the diagnostic reports a failure on the second consecutive ignition cycle, the control module records the operating conditions at the time of the failure. The control module writes the operating conditions to the Freeze Frame and updates the Failure Records. |
| • | The control module turns OFF the malfunction indicator lamp (MIL) after 3 consecutive ignition cycles that the diagnostic runs and does not fail. |
| • | A current DTC, Last Test Failed, clears when the diagnostic runs and passes. |
| • | A history DTC clears after 40 consecutive warm-up cycles, if no failures are reported by this or any other emission related diagnostic. |
| • | Clear the MIL and the DTC with a scan tool. |
| • | Inspect the KS for physical damage. A KS that is dropped or damaged may cause a DTC to set. |
| • | Inspect the KS for proper installation. A KS that is loose or over torqued may cause a DTC to set. The KS should be free of thread sealant. The KS mounting surface should be free of burrs, casting flash, and foreign material. |
| • | The KS must be clear of hoses, brackets, and engine electrical wiring. |
| • | For an intermittent condition, refer to Intermittent Conditions . |
Step | Action | Values | Yes | No | ||||||||
|---|---|---|---|---|---|---|---|---|---|---|---|---|
Schematic Reference: Engine Controls Schematics Connector End View Reference: Engine Controls Connector End Views or Engine Control Module Connector End Views | ||||||||||||
1 | Did you perform the Diagnostic System Check - Vehicle? | -- | Go to Step 2 | |||||||||
2 |
Important: If an engine mechanical noise can be heard, repair the condition before proceeding with this diagnostic. Refer to Symptoms - Engine Mechanical .
Does the DTC fail this ignition? | -- | Go to Step 3 | Go to Diagnostic Aids | ||||||||
3 |
Does the DMM display an open for both circuits? | -- | Go to Step 4 | Go to Step 8 | ||||||||
4 |
Important: Do not tap on plastic engine components. Does the DMM display a fluctuating frequency while tapping on the engine block? | -- | Go to Step 5 | Go to Step 8 | ||||||||
5 |
Is the voltage more than the specified value on any circuit? | 0.5 V | Go to Step 6 | Go to Step 7 | ||||||||
6 |
Did you find and correct the condition? | -- | Go to Step 12 | Go to Step 9 | ||||||||
7 |
Refer to Circuit Testing and Wiring Repairs . Did you find and correct the condition? | -- | Go to Step 12 | Go to Step 9 | ||||||||
8 | Test for an intermittent and for a poor connection at the KS. Refer to Testing for Intermittent Conditions and Poor Connections and Connector Repairs . Did you find and correct the condition? | -- | Go to Step 12 | Go to Step 10 | ||||||||
9 | Test for an intermittent and for a poor connection at the ECM. Refer to Testing for Intermittent Conditions and Poor Connections and Connector Repairs . Did you find and correct the condition? | -- | Go to Step 12 | Go to Step 11 | ||||||||
10 | Replace the KS. Refer to Knock Sensor Replacement . Did you complete the replacement? | -- | Go to Step 12 | -- | ||||||||
11 | Replace the ECM. Refer to Control Module References for replacement, setup, and programming. Did you complete the replacement? | -- | Go to Step 12 | -- | ||||||||
12 |
Does the DTC fail this ignition? | -- | Go to Step 2 | Go to Step 13 | ||||||||
13 | Observe the Capture Info with a scan tool. Are there any DTCs that have not been diagnosed? | -- | System OK | |||||||||