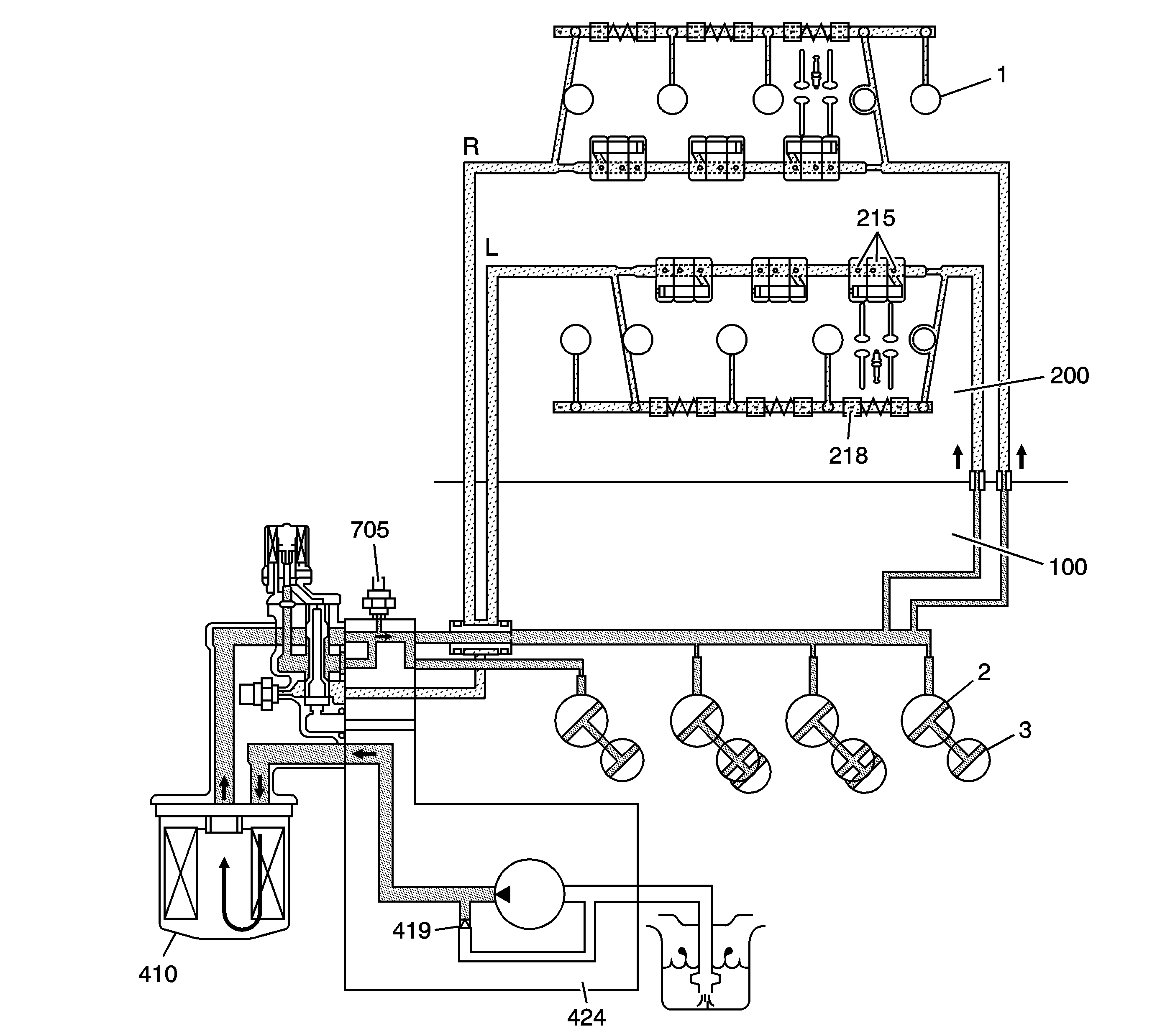
Oil is pulled from the oil pan sump by the crankshaft driven oil pump (424) assembly. The oil pump forces pressurized oil from the pump through the oil filter (410), to the engine block (100) main oil gallery. A regulator valve (419) located within the oil pump housing, controls pressure and vents excess oil back to the inlet side of the oil pump. The main oil gallery distributes pressurized oil to the main (2) and connecting rod (3) bearings. Oil then flows to the cylinder heads (200) and lubricates the camshafts (1) and rocker arms (215 and 218). The engine oil pressure switch (705) is a normally closed switch and is mounted onto the oil pump housing. The oil pressure switch is designed to warn the driver in the event engine oil pressure drops below the recommended value.
The oil filter (410) is threaded onto the oil flow control module housing. Incorporated into the oil filter design are check and bypass valves. The check valve prevents oil from draining out of the engine oil galleries when the engine is not running. The bypass valve allows oil to bypass the filter element in the event of a restriction within the filter.