GM Service Manual Online
For 1990-2009 cars only
Makes
🢒
Saturn
🢒
2008
🢒
VUE - FWD
🢒
Transmission/Transaxle
🢒
Transfer Case - Getrag 760
🢒 All-Wheel Drive Schematics
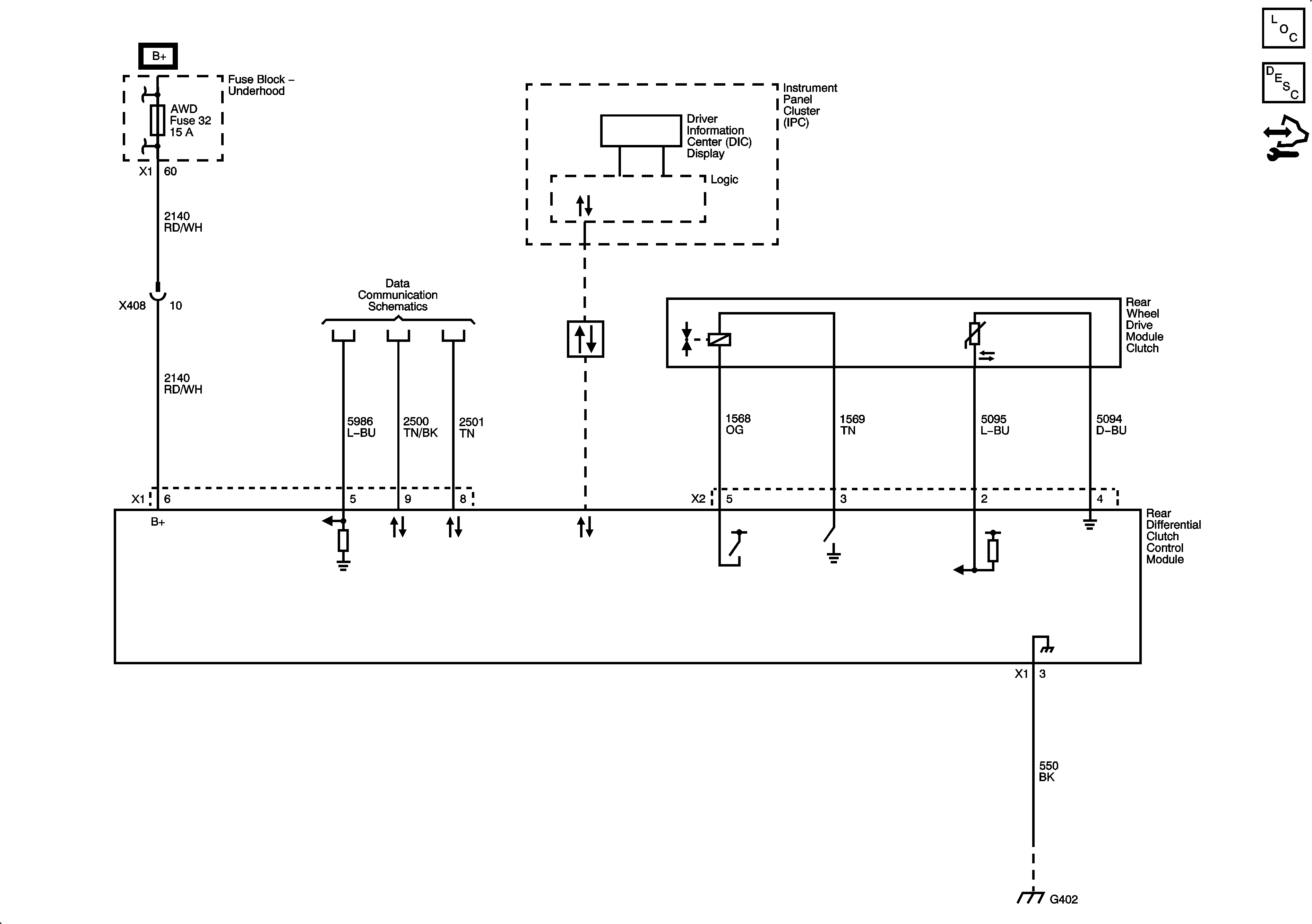
Rear Differential Clutch Control Module (AWD)
Master Electrical Component List
All-Wheel Drive Description and Operation
Control Module References