GM Service Manual Online
For 1990-2009 cars only
Makes
🢒
Buick
🢒
1999
🢒
Century
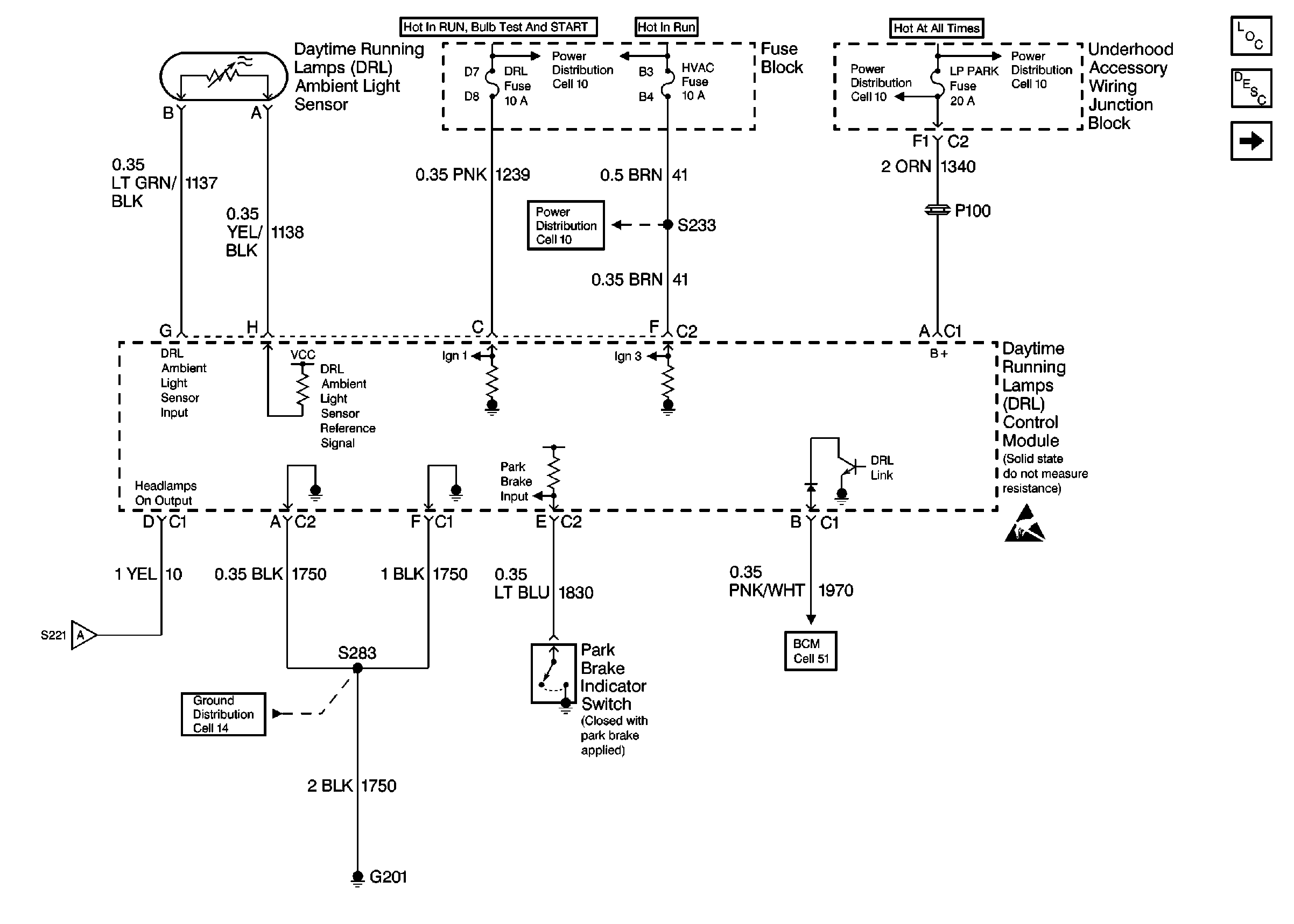
🢒 DRL Control Module, Park Brake Indicator Switch
DRL Control Module, Park Brake Indicator Switch
DRL Control Module, Park Brake Indicator Switch
Headlamps, Dimmer/Headlamp Switches
Cell 11: LOW BLOWER, CRUISE and HVAC Fuses
Cell 14: G201
Cell 11: LOW BLOWER, CRUISE and HVAC Fuses
Cell 11: LOW BLOWER, CRUISE and HVAC Fuses
Cell 11: LOW BLOWER, CRUISE and HVAC Fuses
Handling ESD Sensitive Parts Notice
Headlights Circuit Description
Headlamps, Dimmer/Headlamp Switches
Body Control System Schematics
Lighting Systems Components