GM Service Manual Online
For 1990-2009 cars only
Makes
🢒
Buick
🢒
1999
🢒
Century
🢒 Cell 103: Foglamp Switch, BCM, Foglamps
Cell 103: Foglamp Switch, BCM, Foglamps
Cell 103: Foglamp Switch, BCM, Foglamps
Cell 103: Headlamps, Headlamp/Dimmer Switch
Cell 10: Underhood Accessory Wiring Junction Block
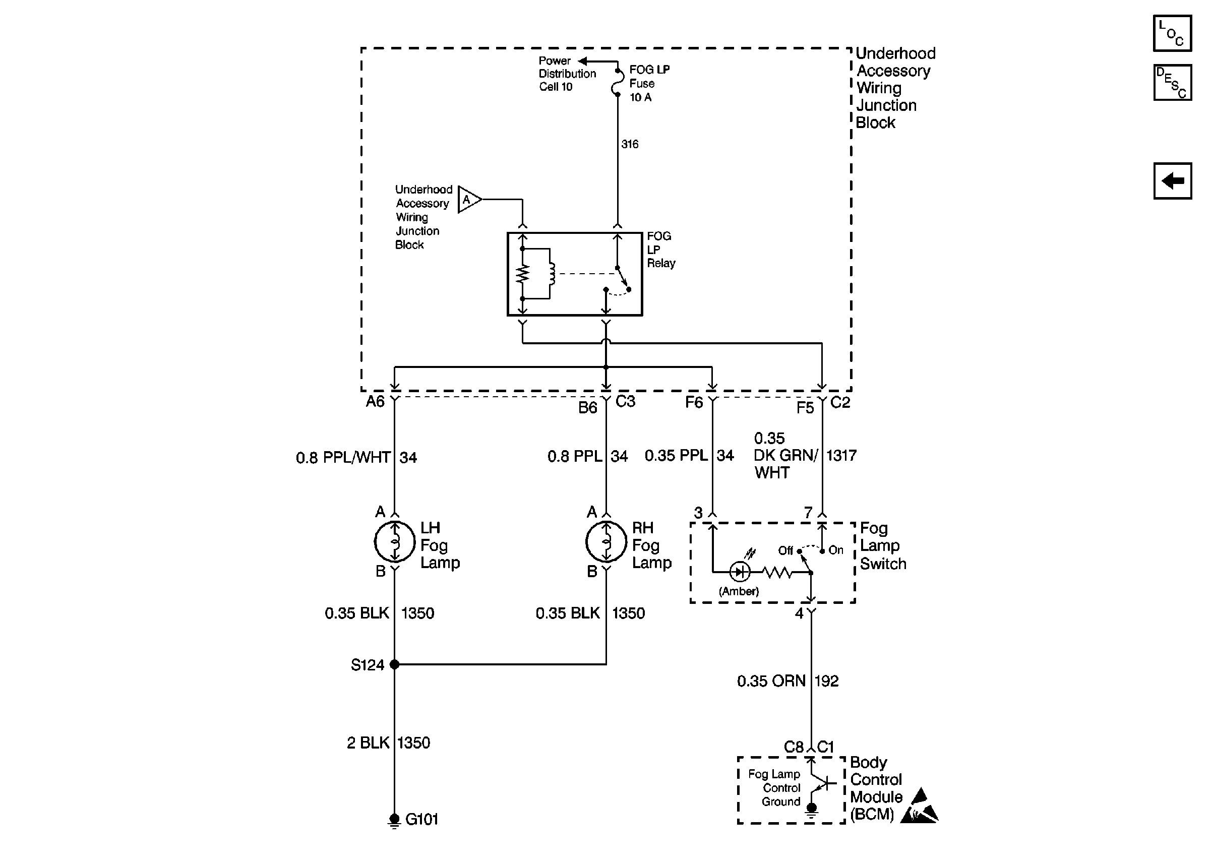
Fog Lights Circuit Description
Cell 103: Headlamps, Headlamp/Dimmer Switch
Handling ESD Sensitive Parts Notice
Lighting Systems Components