GM Service Manual Online
For 1990-2009 cars only
Makes
🢒
Buick
🢒
2000
🢒
Century
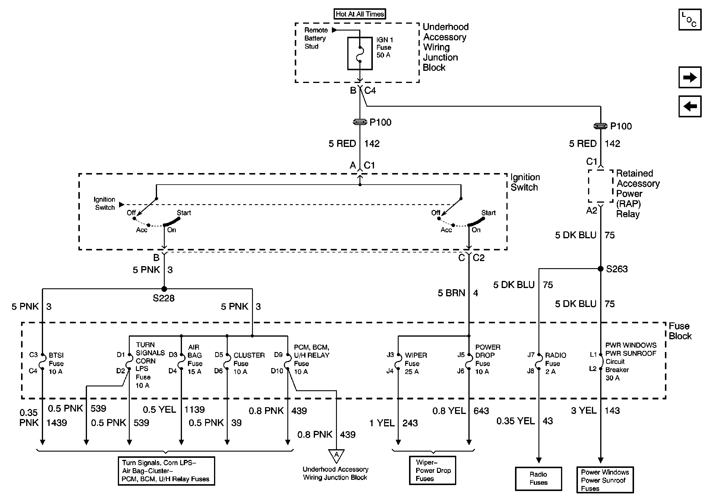
🢒 Ignition 1 MaxiFuse and Ignition Switch
Ignition 1 MaxiFuse and Ignition Switch
Ignition 1 MaxiFuse and Ignition Switch
Power and Grounding Components
Ignition 2 MaxiFuse
Battery, MaxiFuses, Fusible Links and Crank Relay