GM Service Manual Online
For 1990-2009 cars only
Makes
🢒
Buick
🢒
2000
🢒
Century
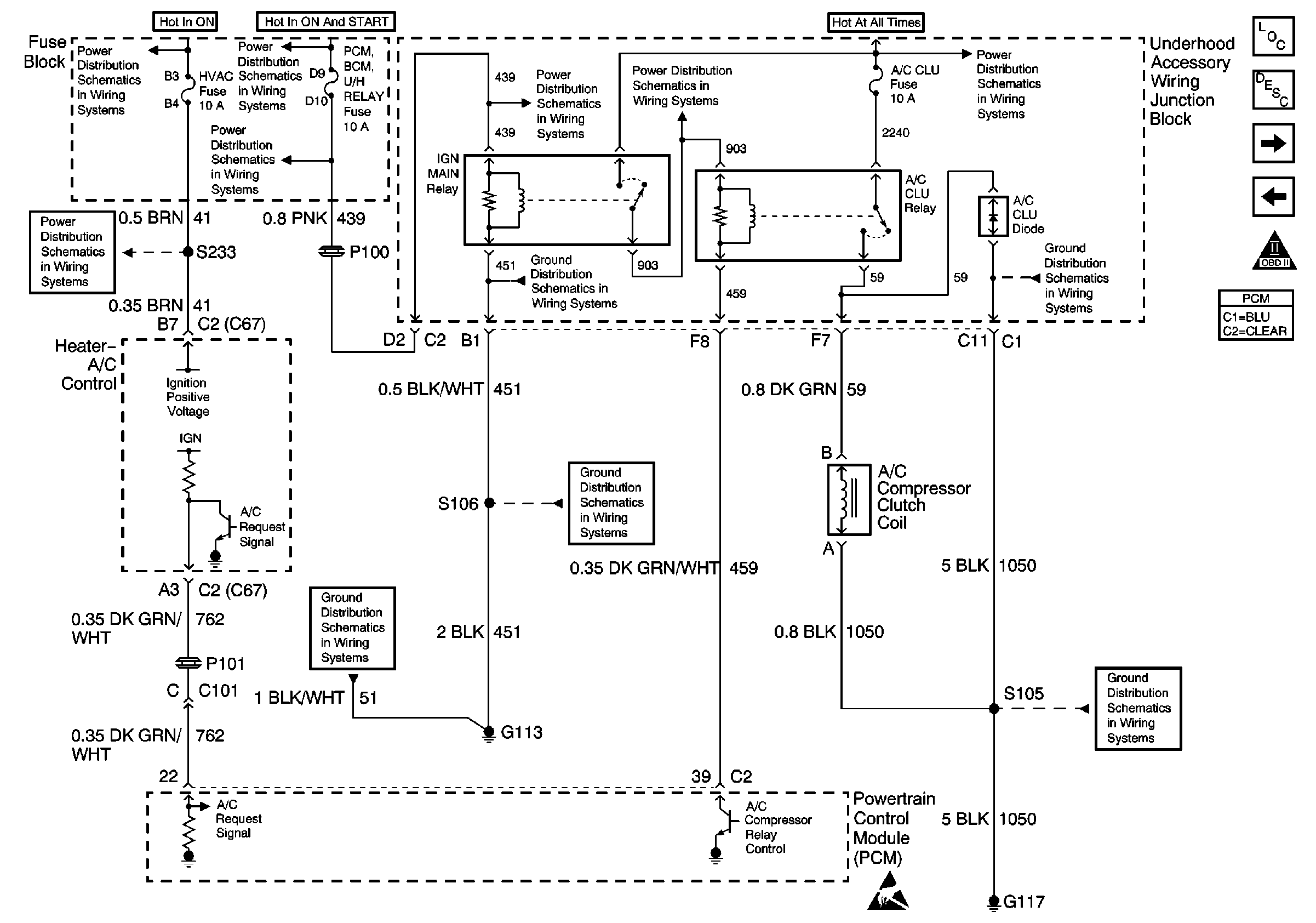
🢒 Heater- A/C Control and A/C Compressor Clutch Coil
Heater- A/C Control and A/C Compressor Clutch Coil
Heater- A/C Control and A/C Compressor Clutch Coil
Low Blower, Cruise and HVAC Fuses
Fuse Block: Heated Mirrors, Crank Signal/BCM/Cluster and IGN 0/Cluster/PCM/BCMFuses
Turn Signal/Corn Lps, Air Bag, Cluster
Turn Signal/Corn Lps, Air Bag, Cluster
Turn Signal/Corn Lps, Air Bag, Cluster
Rear Cmpt Rel, ECM, GEN, Fog Lamps, Fuel Pump, A/C Clutch and Horn FusEs
Ground G113
Ground G113
Ground G113
Rear Cmpt Rel, ECM, GEN, Fog Lamps, Fuel Pump, A/C Clutch and Horn FusEs
Ground G117
Ground G117
Handling ESD Sensitive Parts Notice
Engine Controls Component Views
Powertrain Control Module Description
Transaxle Range Switch Outputs
Cruise Control Module, EBCM and VSS
OBD II Symbol Description Notice