GM Service Manual Online
For 1990-2009 cars only
Makes
🢒
Buick
🢒
2005
🢒
Century
🢒
Body
🢒
Wiring Systems
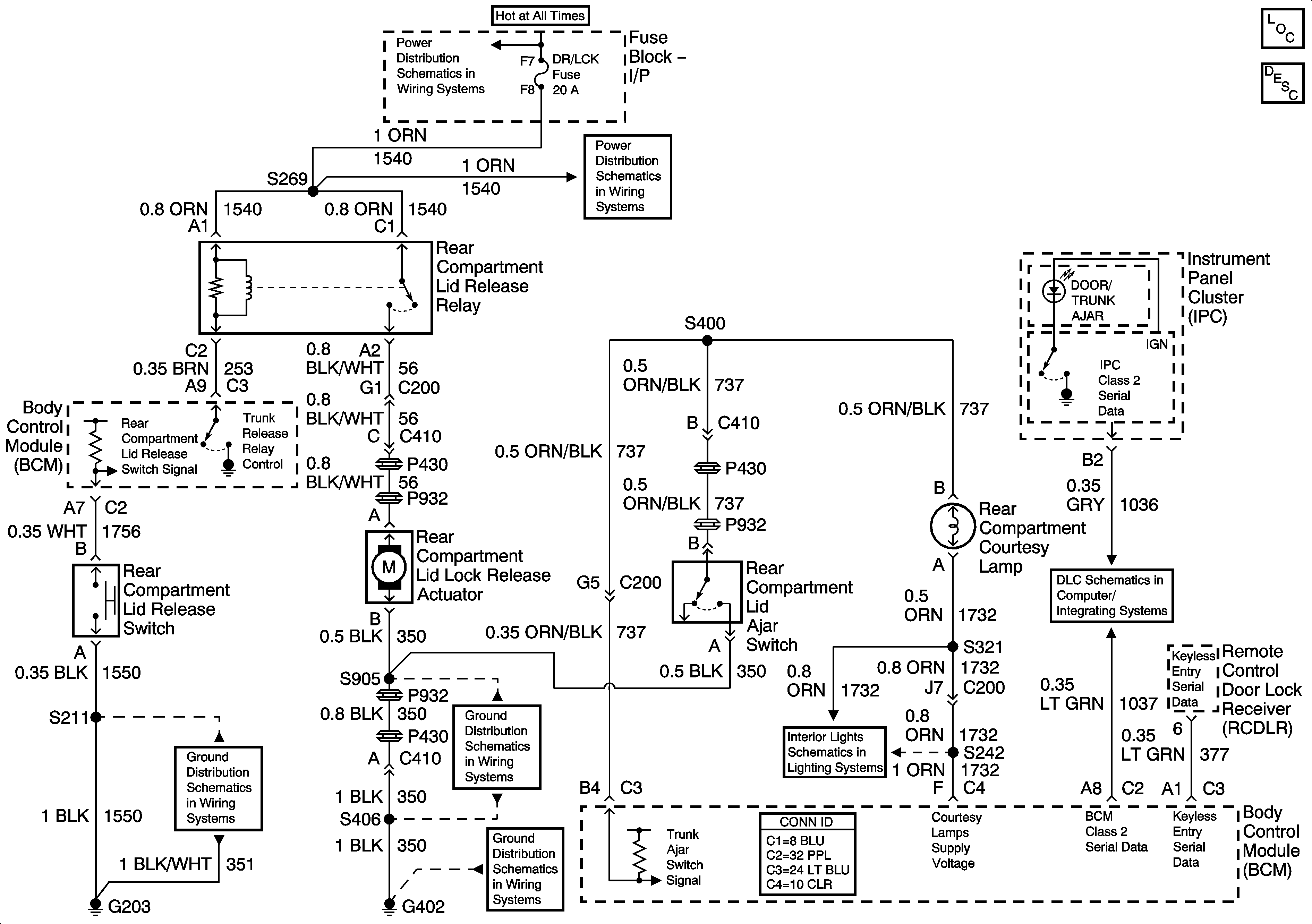
🢒 Body Rear End Schematics
Master Electrical Component List
Luggage Compartment Description and Operation
Fuse Block - Underhood BAT 2 Fuse, Fuse Block - I/P HI/BLWR, HAZRD, STOP LAMPS, DR/LCK, and PWR/MIR Fuses
Fuse Block - Underhood BAT 2 Fuse, Fuse Block - I/P HI/BLWR, HAZRD, STOP LAMPS, DR/LCK, and PWR/MIR Fuses
Data Link Connector (DLC) Schematics
G203, Page 1 of 2
G402, Page 2 of 2
G402, Page 1 of 2
I/P Courtesy and Compartment Lamps