GM Service Manual Online
For 1990-2009 cars only
Makes
🢒
Buick
🢒
1999
🢒
LeSabre
🢒 Cell 130: Door Locks without Keyless Entry, Power Distribution
Cell 130: Door Locks without Keyless Entry, Power Distribution
Cell 130: Door Locks without Keyless Entry, Power Distribution
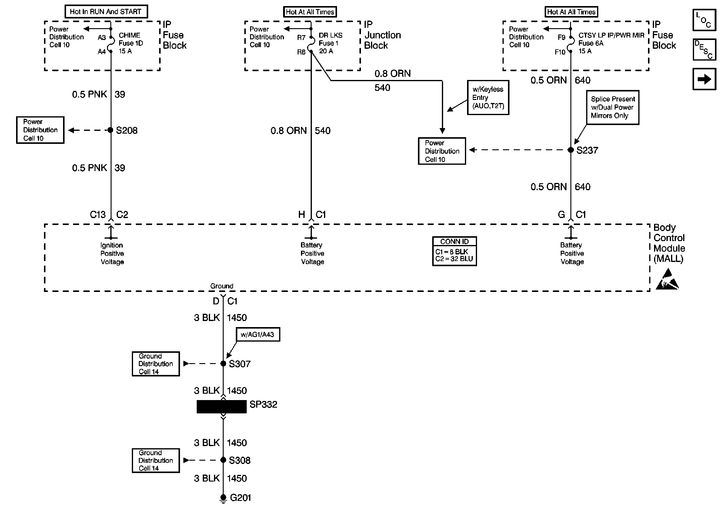
Cell 10: CHIME Fuse
Cell 10: CHIME Fuse
Cell 10: A/C FEEDBACK, DR LKS, HORN, and RAC/TRUNK REL Fuses
Cell 10: A/C FEEDBACK, DR LKS, HORN, and RAC/TRUNK REL Fuses
Power Door Systems Connector End Views
Cell 10: BRK/HZRD LPS, FOG LPS, CTSY LP/PWR MIR, and PARKLPS/INT LPS Fuses
Handling ESD Sensitive Parts Notice
Power Door Systems Components
Power Door Locks Circuit Description
Cell 130: Door Locks Without Keyless Entry, Door Lock Switches
Cell 14: G201 (2 of 2)
Cell 14: G201 (2 of 2)
Cell 14: G201 (1 of 2)