GM Service Manual Online
For 1990-2009 cars only
Makes
🢒
Buick
🢒
1999
🢒
LeSabre
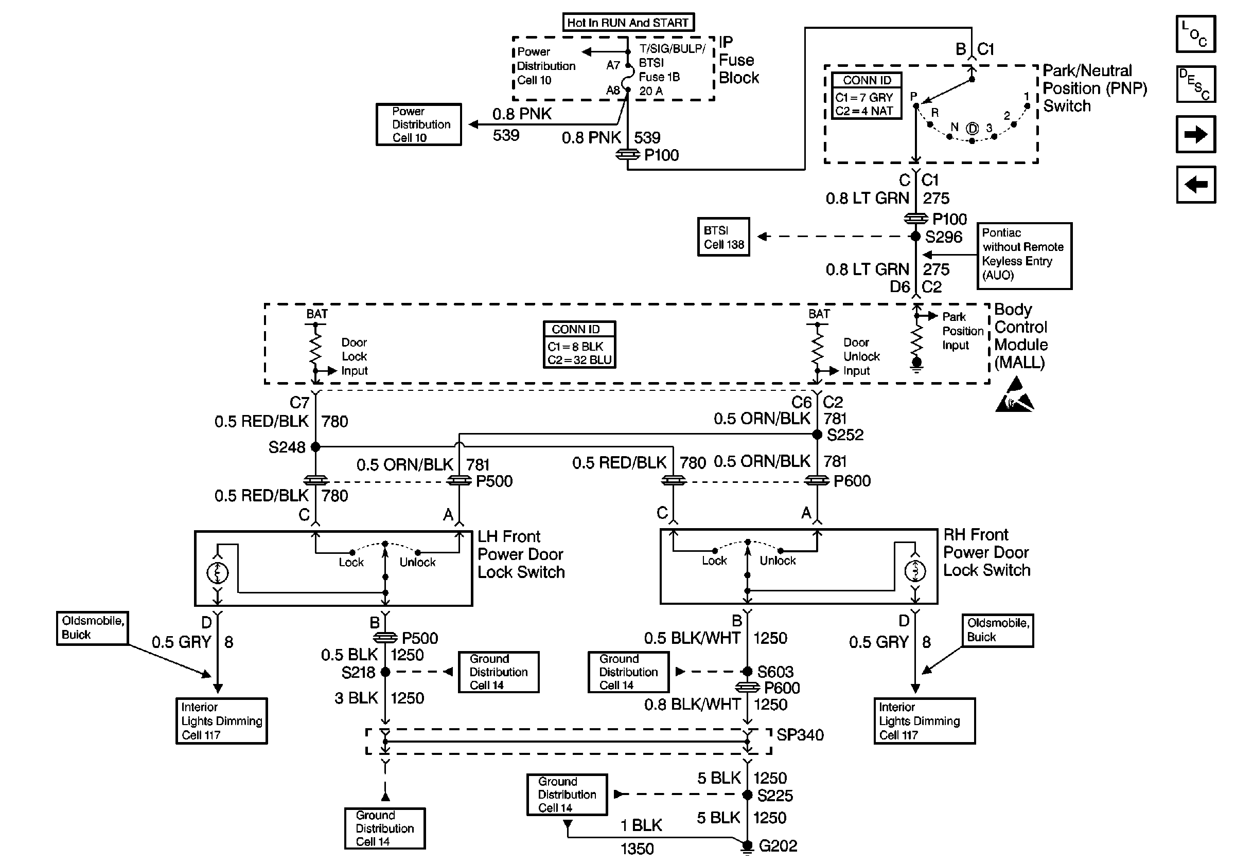
🢒 Cell 130: Door Locks Without Keyless Entry, Door Lock Switches
Cell 130: Door Locks Without Keyless Entry, Door Lock Switches
Cell 130: Door Locks Without Keyless Entry, Door Lock Switches
Cell 10: VATS, T/SIG/BU LP/BTSI, AIR BAG, IP AUX OUTLET, and AIR BAG/VATS Fuses
Cell 10: VATS, T/SIG/BU LP/BTSI, AIR BAG, IP AUX OUTLET, and AIR BAG/VATS Fuses
Power Door Systems Connector End Views
Cell 138
Handling ESD Sensitive Parts Notice
Cell 117: Instrument Cluster and Front Door Incandescent Dimming
Cell 14: G202
Power Door Systems Components
Power Door Locks Circuit Description
Cell 130: Door Locks Without Keyless Entry, Door Lock Actuators
Cell 130: Door Locks without Keyless Entry, Power Distribution
Cell 14: G202 Continued
Cell 14: G202 Continued
Cell 14: G202 Continued
Cell 117: Instrument Cluster and Front Door Incandescent Dimming