GM Service Manual Online
For 1990-2009 cars only
Makes
🢒
Buick
🢒
1999
🢒
LeSabre
🢒 Cell 76: IP Fuse Block
Cell 76: IP Fuse Block
Cell 76: IP Fuse Block
Instrument Cluster and HUD Components
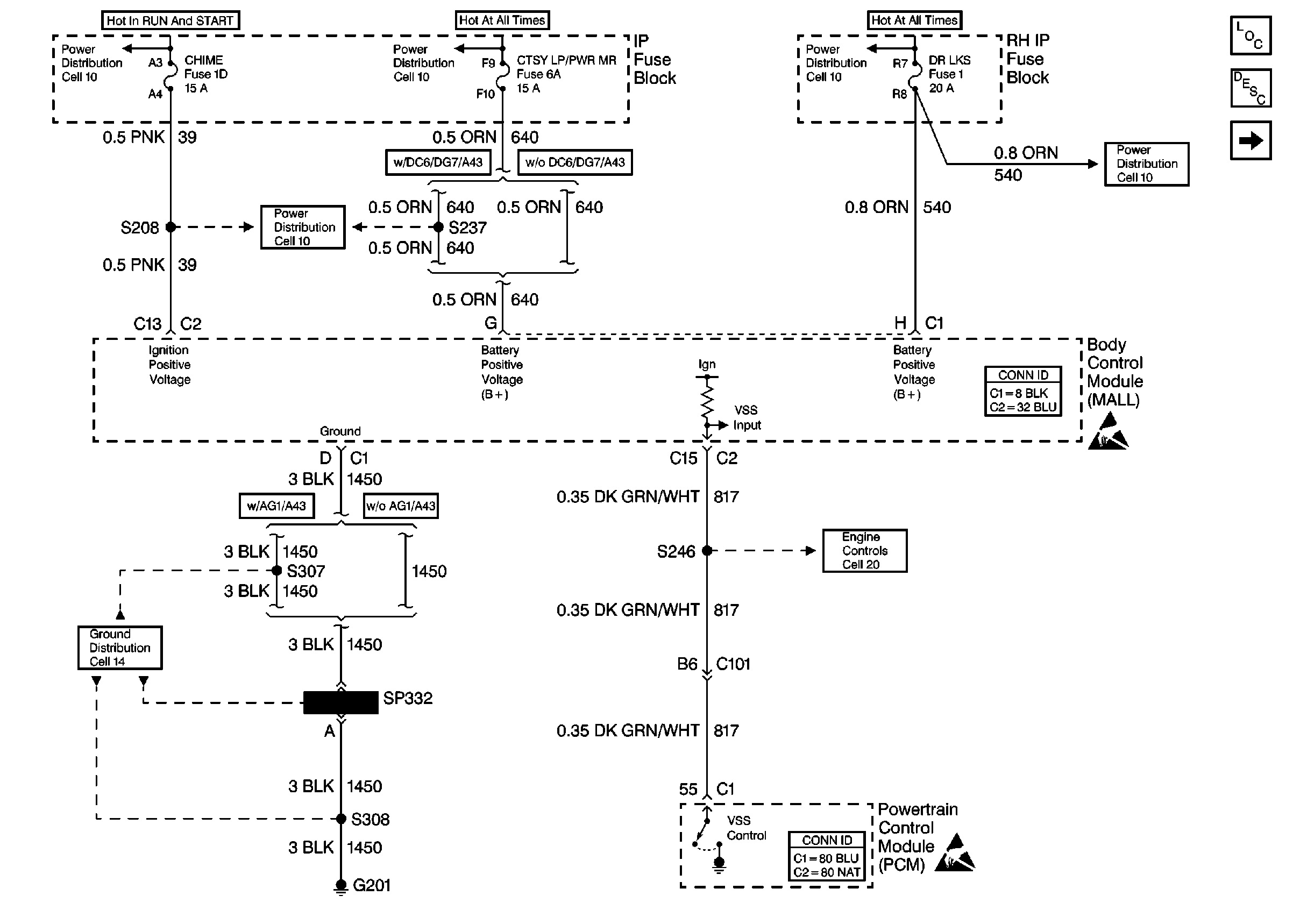
Instrument Cluster Circuit Description
Cell 76: Turn Signal Flasher
Handling ESD Sensitive Parts Notice
Handling ESD Sensitive Parts Notice
Power Distribution Schematics
Power Distribution Schematics
Power Distribution Schematics
Power Distribution Schematics
Ground Distribution Schematics
Power Distribution Schematics