GM Service Manual Online
For 1990-2009 cars only
Makes
🢒
Buick
🢒
1999
🢒
LeSabre
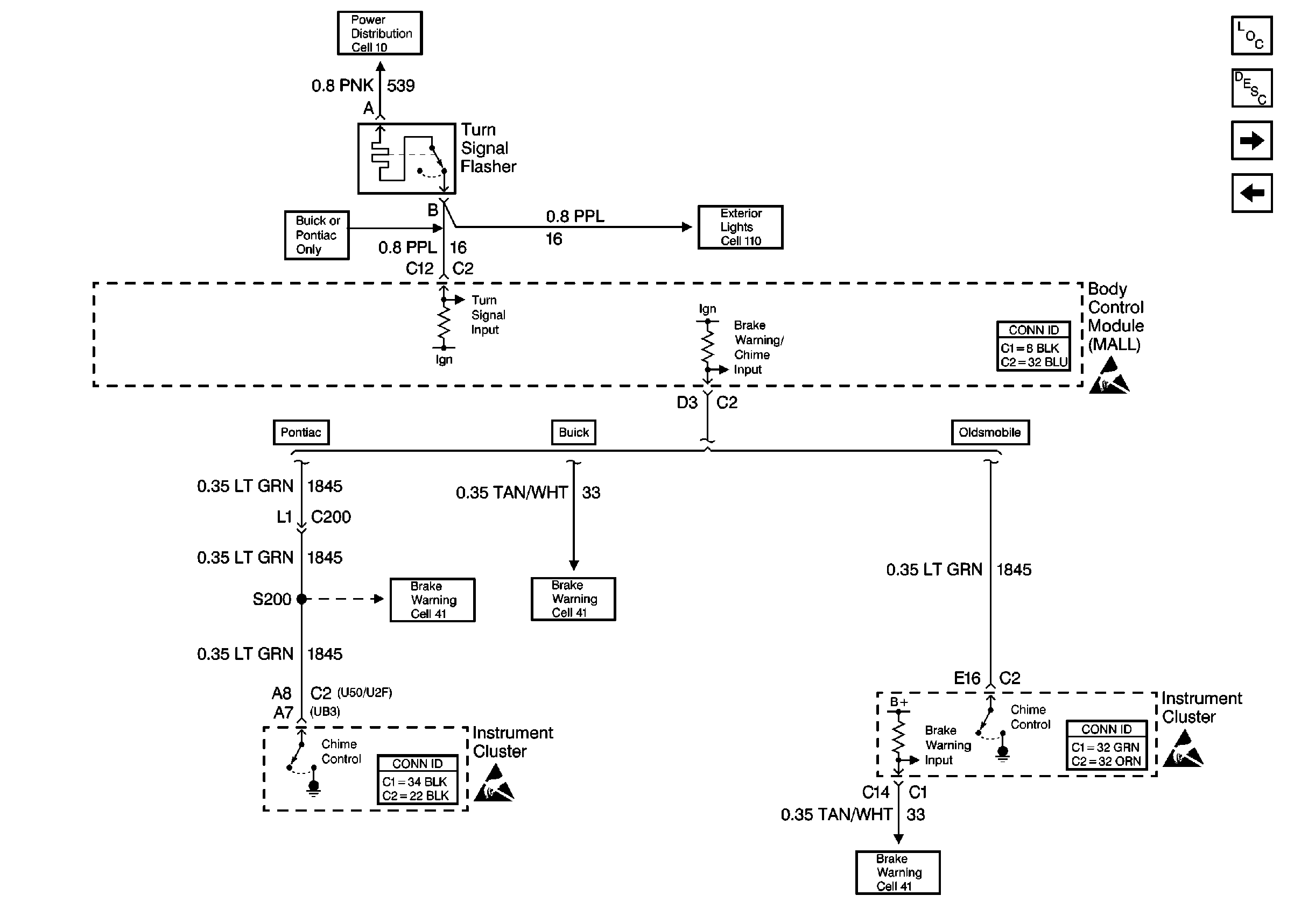
🢒 Cell 76: Turn Signal Flasher
Cell 76: Turn Signal Flasher
Cell 76: Turn Signal Flasher
Instrument Cluster and HUD Components
Instrument Cluster Circuit Description
Cell 76: Instrument Cluster
Cell 76: IP Fuse Block
Handling ESD Sensitive Parts Notice
Handling ESD Sensitive Parts Notice
Handling ESD Sensitive Parts Notice
Power Distribution Schematics
Exterior Lights Schematics Buick