GM Service Manual Online
For 1990-2009 cars only
Makes
🢒
Buick
🢒
1999
🢒
LeSabre
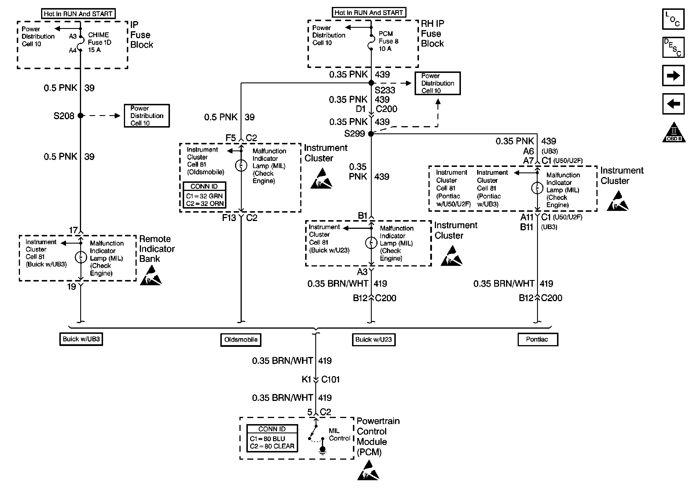
🢒 Cell 20: MIL Control
Cell 20: MIL Control
Cell 20: MIL Control
Engine Controls Components
Powertrain Control Module Description
Cell 20: Ignition Control Module
Cell 20: PCM Power, Grounds and DLC
OBD II Symbol Description Notice
Handling ESD Sensitive Parts Notice
Handling ESD Sensitive Parts Notice
Handling ESD Sensitive Parts Notice
Handling ESD Sensitive Parts Notice
Handling ESD Sensitive Parts Notice
Power Distribution Schematics
Instrument Cluster: Analog Schematics Pontiac with U50/U2F
Instrument Cluster: Analog Schematics Pontiac with UB3
Instrument Cluster: Analog Schematics Oldsmobile
Instrument Cluster: Analog Schematics Buick with UB3
Instrument Cluster: Analog Schematics Buick with U23
Power Distribution Schematics
Power Distribution Schematics
Power Distribution Schematics
Instrument Cluster and HUD Connector End Views
Powertrain Control Module Connector End Views