GM Service Manual Online
For 1990-2009 cars only
Makes
🢒
Buick
🢒
2000
🢒
LeSabre
🢒
Body and Accessories
🢒
Entertainment
🢒 Theft Deterrent System Schematics
Figure
1:
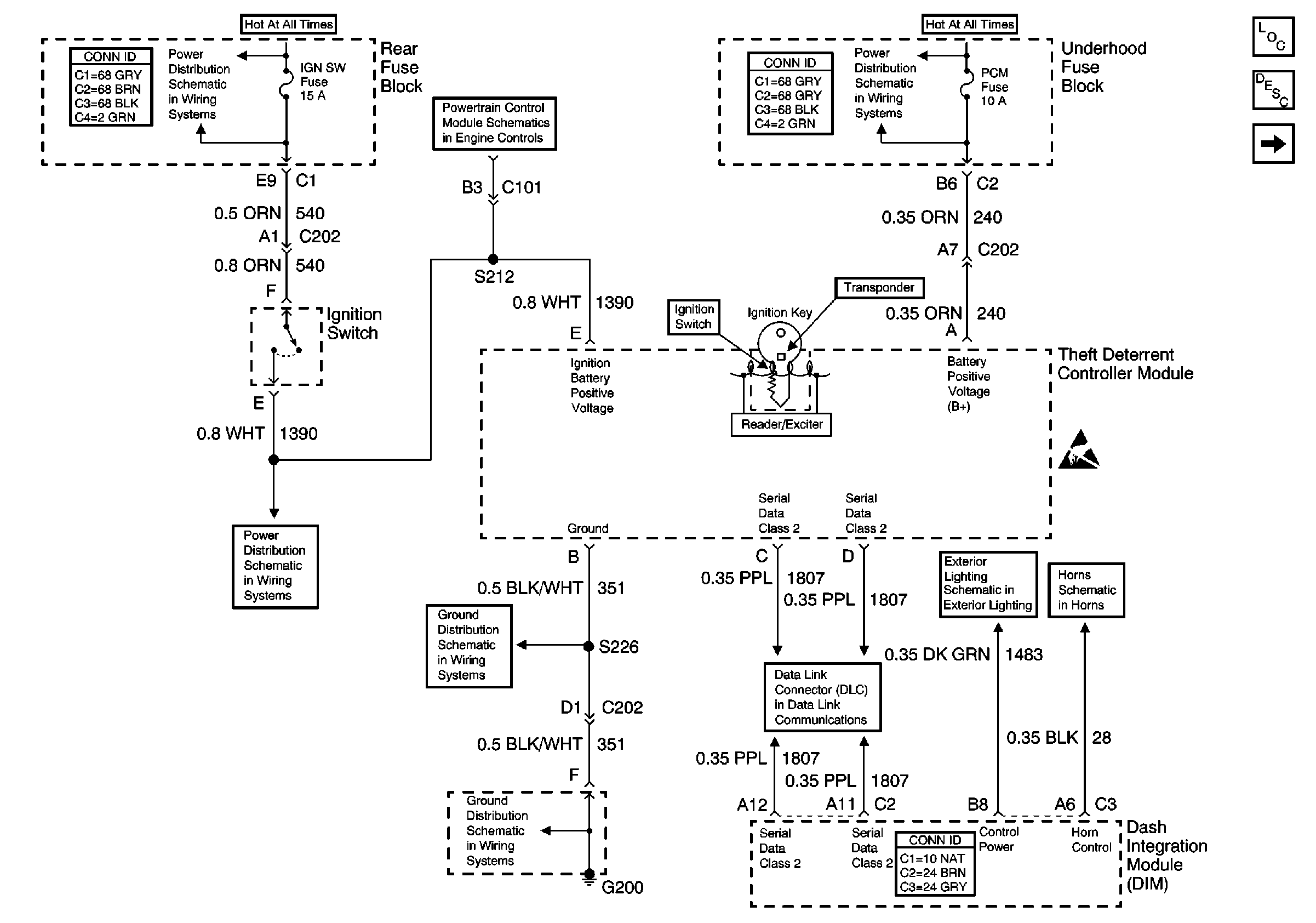
Vehicle Theft Deterrent Module (VTD)
Theft Deterrent System Components
Vehicle Theft Deterrent (VTD) Description
ABS and PCM BATT Fuses (Underhood Fuse Block)
Handling ESD Sensitive Parts Notice
Horn Schematics
Low Beam Headlamps
Serial Data Class 2
G200 (1 of 2)
G200 (1 of 2)
ABS and PCM BATT Fuses (Underhood Fuse Block)
PARK and REVERSE Relay, NSBU and IGN SW Fuses (Rear Fuse Block)
Figure
2:
Door Lock Actuators and Simple Bus Interface
Theft Deterrent System Components
Content Theft Deterrent (CTD) Description
Vehicle Theft Deterrent Module (VTD)
Handling ESD Sensitive Parts Notice
Handling ESD Sensitive Parts Notice
Handling ESD Sensitive Parts Notice
Handling ESD Sensitive Parts Notice
Serial Data Class 2