GM Service Manual Online
For 1990-2009 cars only
Figure 1:

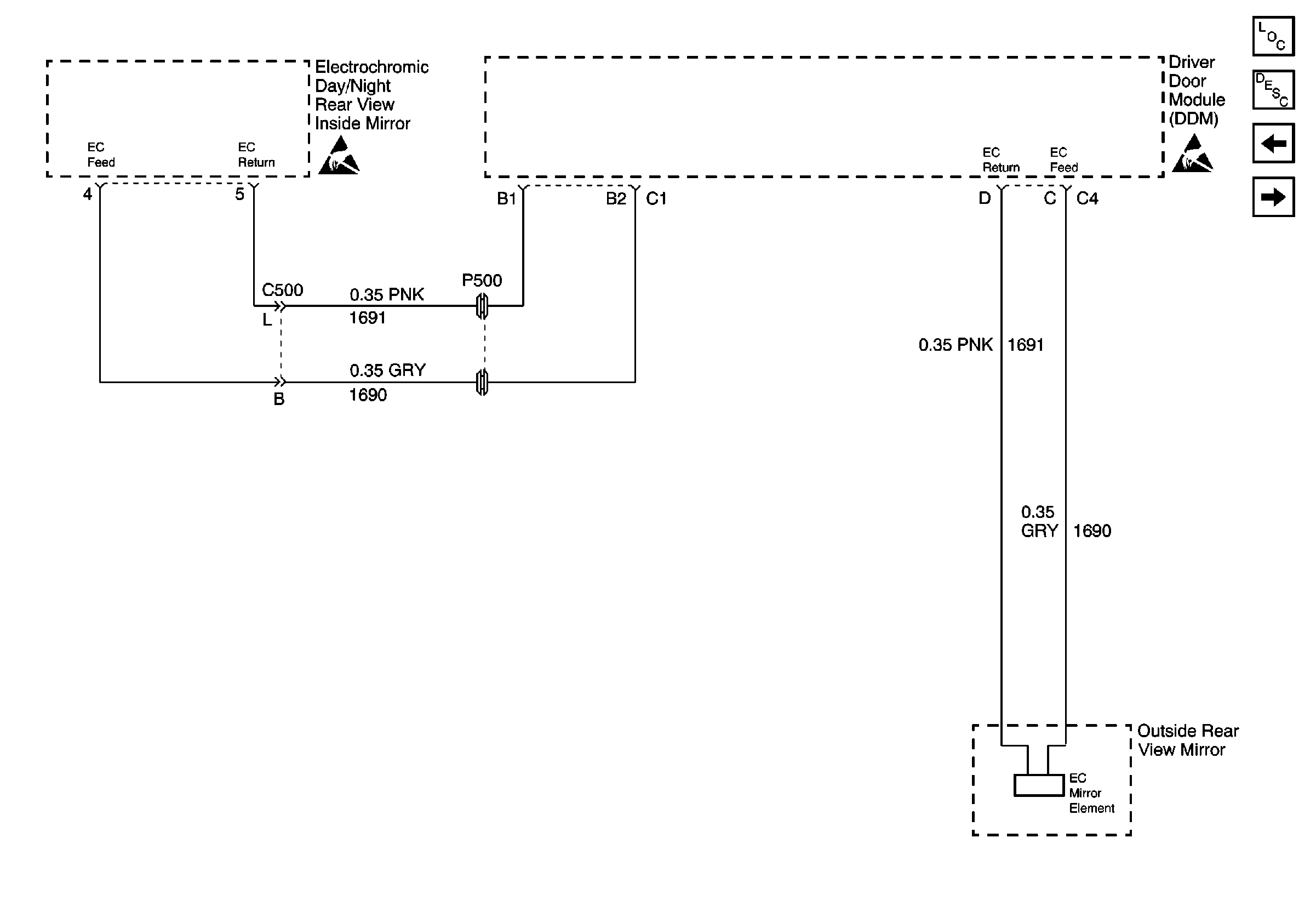
Inside Rear View Mirror W/DD7 or DD8


Object Number: 411458  Size: FS
IGN3 and ABS Fuses (Rear Fuse Block)
IGN3 and ABS Fuses (Rear Fuse Block)
160/220/310 CELL 14 G404, G310
G402
Figure 2:

Outside Rear View Mirror W/DR9


Object Number: 411472  Size: FS
Stationary Windows Components
Automatic Day-Night Mirrors Circuit Description
Inside Rear View Mirror W/DD7 or DD8
Handling ESD Sensitive Parts Notice
Handling ESD Sensitive Parts Notice
Serial Data Class 2