GM Service Manual Online
For 1990-2009 cars only
Makes
🢒
Buick
🢒
2000
🢒
LeSabre
🢒 RH Rear Door
RH Rear Door
RH Rear Door
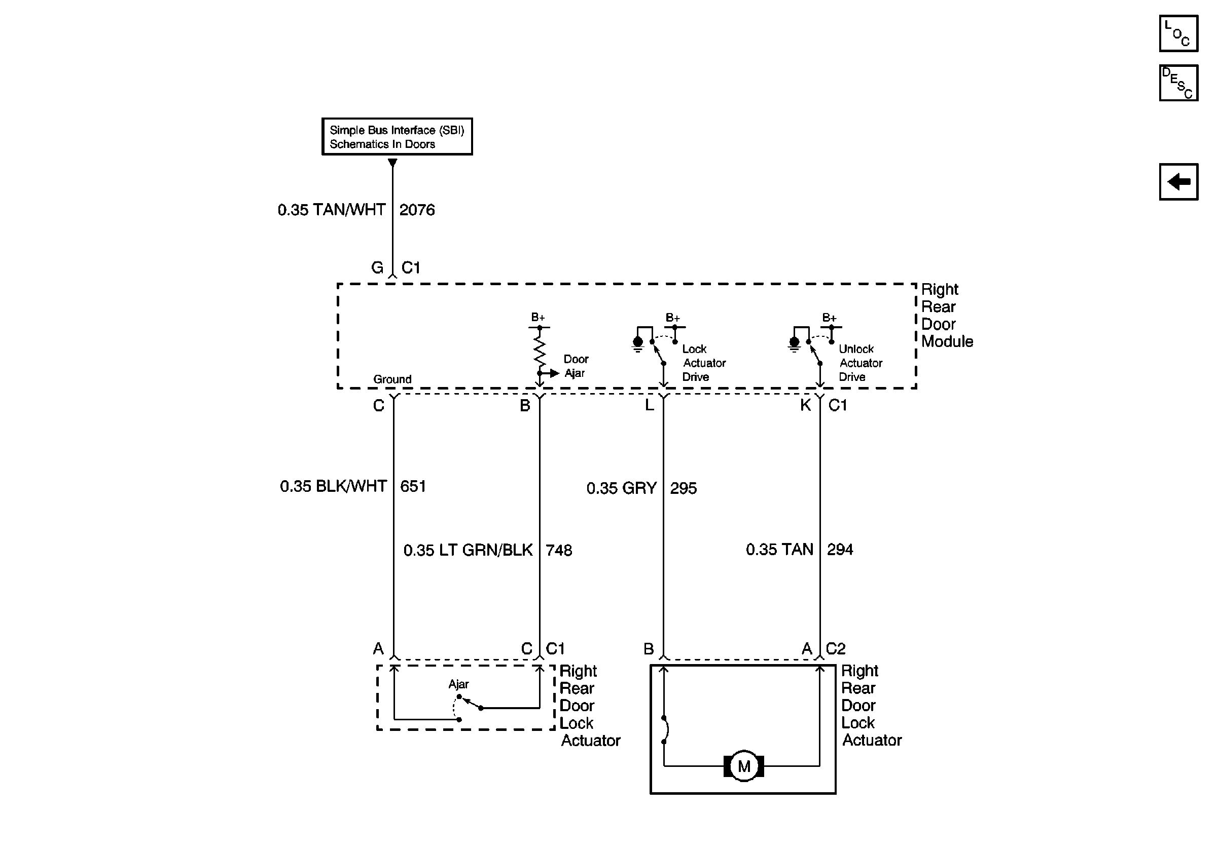
Power Door Locks Operation
Power Door Systems Components
RH Front Door
Simple Bus Interface