GM Service Manual Online
For 1990-2009 cars only
Makes
🢒
Buick
🢒
2000
🢒
LeSabre
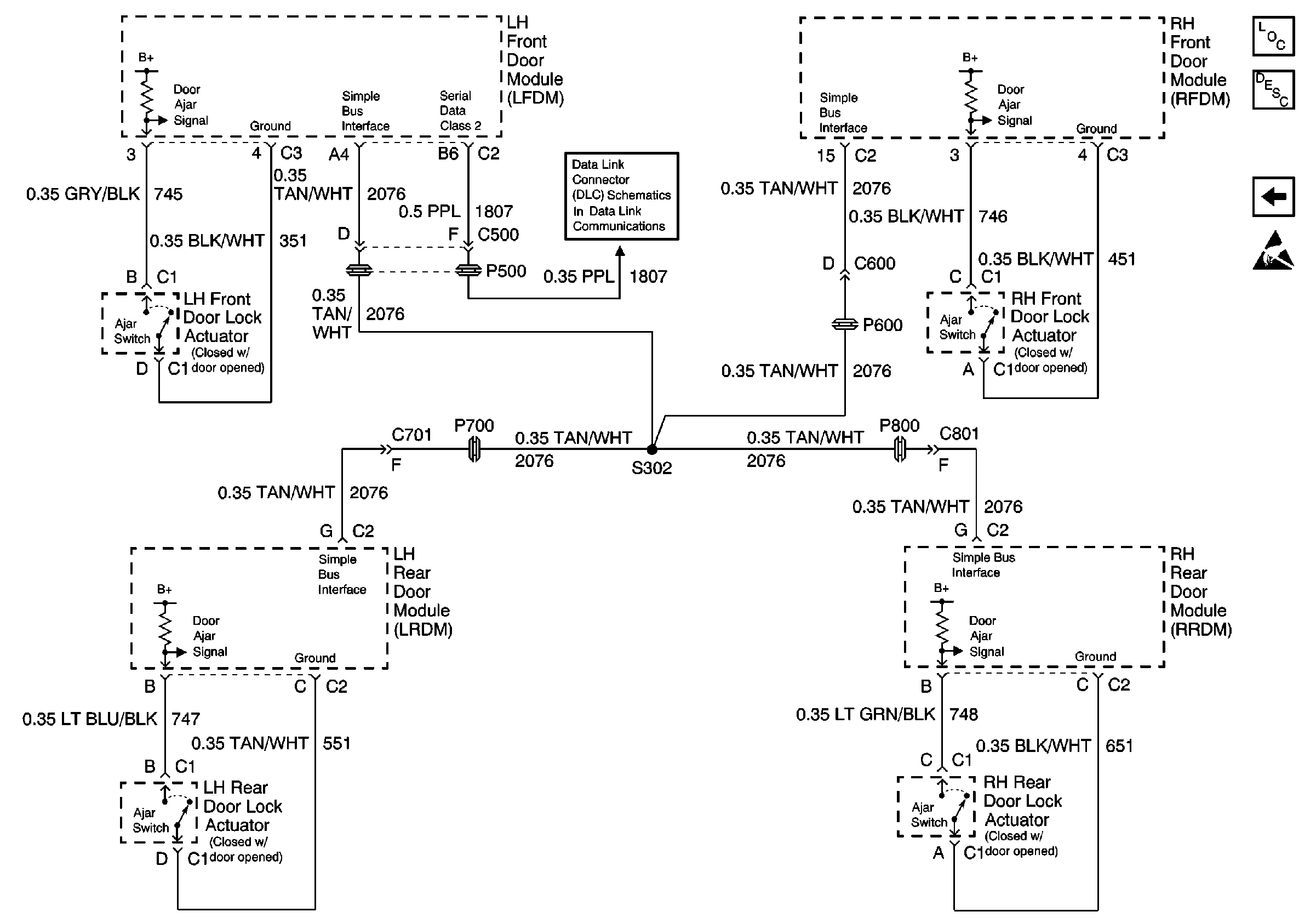
🢒 Door Jamb Switches
Door Jamb Switches
Door Jamb Switches
Instrument Cluster and HUD Components
Driver Information Center (DIC) or Message Center Warning Messages Description
Fuel Sender Rear Compartment Lid Switch
Handling ESD Sensitive Parts Notice
Serial Data Class 2